目 录
概述
一、项目概况
磷矿是国民经济建设中极为重要的矿产资源,是重钙、普钙、磷酸一铵、磷酸二铵、氮肥、黄磷等多种产品的主要原材料,在国防、军事、精细化工、医药、农业和日常生活用品等许多方面有着广泛的用途。
贵州川恒化工股份有限公司(以下简称“贵州川恒”)为四川川恒控股集团股份有限公司在贵州投资建设的具有独立法人资质的股份制企业,注册资本40001万元,总资产244,768万元。公司始建于2002年11月,地处享有“亚洲磷都”美誉的福泉市,距福泉马场坪火车站仅10余公里,周边有都匀火车站、凯里火车站和贵定火车站,距贵阳火车站也仅100公里,公司距道新高速(S35)福泉北入口仅3公里,交通便利。
贵州福泉市兴福磷化有限公司(以下简称“兴福磷化”))成立于2002年12月,是一个采选联合企业,设计采矿能力400kt/a,选矿能力为两期共计400kt/a(150kt/a+250kt/a),原矿来源主要福泉新桥矿段1#井和部分外卖磷矿;选厂生产的精矿通过管道外卖给瓮福磷矿,产生的尾矿通过管道输送到瓮福尾矿库进行堆存。由于市场及企业资产重组等原因,该公司于2016年1月已全面停产。
2018年11月12日贵州川恒与兴福磷化签订了《贵州福泉市兴福磷化有限公司与贵州川恒化工股份有限公司之资产转让合同》,双方约定兴福磷化同意将其持有的标的资产以及由此所衍生的所有权益转让给贵州川恒。
2018年7月18日川恒集团公司旗下子公司澳美牧歌有限公司与贵州省福泉市磷矿有限公司(以下简称“福泉磷矿”)签署了《贵州省福泉磷矿有限公司之股权转让协议》,从而福泉磷矿成为川恒集团下属磷矿山开采企业。福泉磷矿现有新桥矿段和小坝矿段,现共计有磷矿储量约8000万吨,通过扩权、扩界等远景资源储量约2亿吨,磷矿平均P2O5含量≥24%。现有年开采能力为150万吨,在3年内的远景规划年开采能力为300万吨。
目前贵州川恒湿法磷酸(以P2O5计)产能27万吨,共计需求精矿(P2O5含量:≥32%)约86万吨/年;其现有100万吨/年原矿选矿装置,能产精矿(P2O5含量:≥32%)约60万吨/年,还需外购精矿约26万吨/年。基于贵州川恒当前的实际生产情况,根据其磷矿采选总体规划,考虑矿石赋存情况及矿石性质,新桥矿和小坝矿的大多数矿石必须通过选矿富集后方可达到湿法磷酸生产的要求。贵州川恒决定在贵州福泉市兴福磷化有限公司厂址内进行选矿装置技改,综合利用中低品位磷矿资源,提高磷矿资源品质,同时结合绿色矿山开采要求,将本项目所产生尾矿直接用于福泉磷矿矿井充填。
二、环评工作过程
本项目属于《产业结构调整指导目录(2011年本)(2013年修正)》的鼓励类:十一大类石化化工中第二条关于“中低品位磷矿采选与利用”的范畴。项目于2019年5月17日取得福泉市工业和信息化局的备案证明(登记备案项目代码:2019-522702-26-03-500445)。
依据《中华人民共和国环境保护法》、《中华人民共和国环境影响评价法》、《建设项目环境保护管理条例》(国务院第682号令)以及《建设项目环境影响评价分类管理名录》(中华人民共和国环境保护部第44号令和生态环境部1号令)等的相关规定,本项目属于“四十五、非金属矿采选业”中“138 化学矿采选”,应编制环境影响报告书。
2019年5月,贵州人文资源开发有限公司受贵州川恒化工股份有限公司委托,承担了本项目的环境影响评价工作。接受委托后,我单位即组织评价人员熟悉有关文件和设计资料,深入现场踏勘,收集环评相关基础资料,并对拟建工程进行分析,同时与建设单位和监测单位合作开展了污染源调查、环境质量现状监测工作,在此基础上编制完成了《兴福选厂40万t/a磷矿选矿系统技改150万t/a中低品位磷矿综合利用项目环境影响报告书》(送审稿)。
在《报告书》编制过程中,得到了黔南州生态环境局及其福泉市分局、贵州昊华工程技术有限公司、贵州川恒化工股份有限公司等单位的大力支持,在此一并表示感谢!
三、项目特点
本项目建设位于贵州省黔南布依族苗族自治州福泉市道坪镇兴福选厂原厂址内,总投资17917万元,用地面积约88293.34m2(其中新增用地39222.74m2),本项目建设项目性质虽然是技改,但是实际建设中,因兴福选厂原有设备的自动化水平和效率较低,同时产能不匹配,故本项目设计只保留兴福选厂厂区已建的办公楼,原厂址内遗留的破碎磨矿厂房、浮选厂房、硫酸储罐及顶棚、过滤厂房、烘干厂房等均要拆除后新建。
根据选矿工艺,本项目工程建设内容主要包括:罐区、破磨工序、浮选工序、压滤工序、尾矿浓密工序、精矿库房、尾矿库房、配药站、维修车间、变配电站等。
本项目年处理原矿150万t,产品精矿品位为P2O5 30%~33%,MgO ≤1磷精矿产量为110万t/a;矿源为福泉磷矿新桥矿山新桥B层矿和新桥A层矿;选矿工艺为新桥B层矿选矿采用三段常温反复选+一段扫选的选矿工艺,新桥A层矿选矿采用三段常温反复选+一段扫选的选矿工艺。本项目生产的磷精矿主要用于贵州川恒湿法磷酸装置原料使用,浮选产生的尾矿40万吨(干基)通过浓密机后,稠浆经稠浆中转槽通过泵和管线可输送到福泉磷矿新桥矿山1#充填站,从而进入矿井充填;稠浆也可通过泵送至尾矿压滤机中进行脱水,脱水后的滤液进入全厂区中转池,脱水后的尾矿进入尾矿中转库房后,通过汽车转运到到福泉磷矿新桥矿山1#充填站和2#充填站、福泉磷矿小坝矿山充填站从而进入矿井充填。目前福泉磷矿新桥矿山1#充填站和2#充填站、福泉磷矿小坝矿山充填站在环评编制阶段。
本项目环境影响评价只针对兴福选厂进行,尾矿浆输送管线及其充填站不在本项目环境影响评价内。
四、关注的主要环境问题
根据本项目工程分析和现场调查的结果,本项目需关注的主要环境问题有:
(1)本项目区域环境空气、地表水、地下水环境、声及土壤环境质量现状能否满足相应的标准限值要求;
(2)本项目选矿用排水平衡情况,本项目生产过程中选矿废水处理措施是否可行,选矿废水零排放的可行性;
(3)选厂堆场、汽车运输等产生的扬尘对于项目区大气环境的影响是否满足相应的标准要求,对周边敏感点的影响是否在可接受的范围内;矿石破碎过程中产生粉尘排放是否能够满足相应的排放标准;
(4)本项目的实施对于项目区环境空气、地表水、地下水、土壤环境以及区域声环境质量以及区域内敏感目标带来的影响,能否满足相应的标准要求;
(5)本项目的实施对于项目区域生态环境带来的影响,该影响程度是否在可接受范围内;
(6)论证本项目施工期和运营期所采取的污染防治措施是否可行。
五、主要结论
贵州川恒化工股份有限公司兴福选厂40万t/a磷矿选矿系统技改150万t/a中低品位磷矿综合利用项目符合国家产业政策,项目选址符合相关规划。本项目建成后拟采取的废水、废气、噪声污染防治措施可行,固体废物处理处置率为100%,废水不外排,各类污染物可实现达标排放,符合总量控制的要求,区域环境空气、水环境及声环境可符合环境功能区划要求。本项目在严格遵守国家及地方相关法律、法规的要求,积极推行清洁生产,认真落实报告书中所提出的各项环境保护措施,并遵循“三同时”的前提下,对生态环境造成的影响将得到逐步改善与恢复,达标排放的各种污染物对周围环境影响较小,不改变区域环境功能属性。因此,从环保角度分析,贵州川恒化工股份有限公司兴福选厂40万t/a磷矿选矿系统技改150万t/a中低品位磷矿综合利用项目的建设是可行的。
1总则
1.1评价目的
建设项目环境影响评价制度是我国进行环境管理的主要措施之一,也是强化环境管理的主要手段。对该工程进行环境影响评价,其主要目的在于:
(1)通过现场调查和资料收集,了解项目基本情况、拟建地环境质量现状及周边环境保护目标;
(2)分析拟建工程主要污染特征,预测分析项目运营期对周围环境的影响程度及范围;通过对项目的环境影响评价,从生态环境保护的角度,论证项目总体方案的合理性,评述污染防治措施的可行性,为项目环境监督管理提供科学依据。
(3)通过分析工程污染物排放情况,结合相关规划、污染防治管理政策及规定等论证工程环境可行性,提出工程环境管理监测计划。
(4)根据项目周边区域环境敏感点情况来分析环境风险事故发生的危害性,并结合公司应急救援预案提出相应风险防范措施,有效控制环境风险事故对环境的影响。
(5)结合相关功能区环境质量要求、污染防治管理政策及公众的态度,论证工程的环境可行性,提出工程环境管理监控计划,并提出环保措施“三同时”工程内容,确保工程建设与社会、经济与环境的协调发展。
1.2编制依据
1.2.1法律法规
(1)《中华人民共和国环境保护法》(修订),2015.1.1;
(2)《中华人民共和国大气污染防治法》(修订),2018.10.26;
(3)《中华人民共和国水污染防治法》(修改),2018.1.1;
(4)《中华人民共和国固体废物污染环境防治法》(修正),2016.11.7;
(5)《中华人民共和国环境噪声污染防治法》(修正),2018.12.29;
(6)《中华人民共和国环境土壤污染防治法》,2019.1.1;
(7)《中华人民共和国清洁生产促进法》(修正),2012.7.1;
(7)《中华人民共和国环境影响评价法》(修正),2018.12.29;
(8)《中华人民共和国土地管理法》(修正),2004.8.28;
(9)《中华人民共和国水土保持法》(修订),2011.3.1;
(10)《中华人民共和国矿产资源法》(第二次修正),2009.8.27;
(11)《基本农田保护条例》,1998.12.27;
(12)《土地复垦条例》,2011.3.5;
(13)国务院国发(2000)38号《全国生态环境保护纲要》,2000.11;
(14)国务院令第 682 号《建设项目环境保护管理条例》(修改),2017.10.1;
(15)国务院国发【2005】28 号《国务院关于全面整顿和规范矿产资源开发秩序的通知》,2005.8.18;
(16)国务院国发【2011】35号《国务院关于加强环境保护重点工作的意见》,2011.10.17;
(17)国务院国发【2012】2号《国务院关于进一步促进贵州经济社会又好又快发展的若干意见》,2012.1.12;
(18)国务院国发【2013】37号《大气污染防治行动计划》,2013.9.10;
(19)国务院国发【2015】17号《水污染防治行动计划》,2015.4.2;
(20)国务院国发【2016】31号《土壤污染防治行动计划》,2016.5.28;
(21)国务院国发【2016】65号《国务院关于印发“十三五”生态环境保护规划的通知》,2016.11.24;
(22)中共中央国务院中发【2016】65号《关于划定并严守生态保护红线的若干意见》,2017.2.6。
1.2.2部门规章
(1)中华人民共和国国家发展和改革委员会令第21号《产业结构调整指导目录(2013 年修改)》,2013.5.1;
(2)国家环保总局环发【2004】24号《关于加强资源开发生态环境保护监管工作的意见》,2004.2;
(3)国家环保总局环发【2005】109 号关于发布《矿山生态环境保护与污染防治技术政策》的通知,2005.10.14;
(4)国土资源部、国家发改委、环保总局等七部委国土资发〔2006〕225 号《关于加强生产建设项目土地复垦管理工作的通知》,2006.9.30
(5)环境保护部环发【2011】150号《关于加强西部地区环境影响评价工作的通知》,2011.12.29;
(6)环境保护部环发【2012】77 号《关于进一步加强环境影响评价管理防范环境风险的通知》,2012.7.3;
(7)环境保护部环发【2012】98 号《关于切实加强风险防范严格环境影响评价管理的通知》,2012.8.7;
(8)环境保护部办环办【2012】134 号《关于进一步加强环境保护信息公开工作的通知》,2012.10.30;
(9)生态环境部部令第1号《建设项目环境影响评价分类管理名录》(修改),2018.4.28;
(10)生态环境部部令第4号《环境影响评价公众参与办法》,2018.7.16;
(11)环发【2012】77号《关于进一步加强环境影响评价管理防范环境风险的通知》,2012.7.3;
(12)环境保护部 公告 2017年第43 号《建设项目危险废物环境影响评价指南》,2017.10.1
(13)环境保护部 环发【2015】4 号关于印发《企业事业单位突发环境事件应急预案备案管理办法(试行)》的通知,2015.1.8;
(14)国土资源部、财政部、环保保护部等六部委 国土资规(2017)4号《关于加快建设绿色矿山的实施意见》,2017.3.22。
(15)环境保护部办公厅环办【2014】30号《关于落实大气污染防治行动计划严格环境影响评价准入的通知》,2014-03-25;
(16)环境保护部令第34号《突发环境事件应急管理办法》,2015-05-06。
1.2.3地方性法规及规章
(1)《贵州省环境保护条例》,2009-03-26;
(2)贵州省人民政府黔府函【2015】30号“省人民政府关于《贵州省水环境功能区划》有关问题”的批复,2015-02-10;
(3)《贵州省环境保护条例》,2009.3.26;
(4)《贵州省大气污染防治条例》,2016.9.1;
(5)《贵州省水污染防治条例》,2018.2.1;
(6)《贵州省环境噪声污染防治条例》,2018.1.1;
(7)《贵州省基本农田保护条例》,1997.12.27;
(8)《贵州省生态功能区划》,2005.5;
(9)《贵州省生态保护红线管理暂行办法》,2016.12.31;
(10)贵州省人民政府黔府发【2018】16号《省人民政府关于发布贵州省生态保护红线的通知》,2018.6.29;
(11)贵州省环保厅黔环函【2012】184 号《关于进一步加强环境影响评价工作的通知》,2012.8.28;
(12)贵州省人民政府 黔府发【2016】327 号《贵州省人民政府关于贵州省“十三五”环境保护规划的批复》,2016.12.18;
(13)贵州省环境保护局黔环通【2007】86号《关于落实科学发展观切实加强矿产资源开发环境保护构建和谐矿山的通知》,2007 年7月27日;
(14)贵州省人民政府黔府发【2015】39号《省人民政府关于印发贵州省水污染防治行动计划工作方案的通知》,2015.12.30;
(15)贵州省人民政府黔府发【2014】13号《贵州省人民政府关于印发贵州省大气污染防治行动计划实施方案的通知》,2014.5.6;
(16)贵州省人民政府黔府发【2016】31号《省人民政府关于印发贵州省土壤污染防治工作方案的通知》,2016.12.26;
(17)贵州省环保局《贵州省环境空气质量功能区区划报告》,2001.12;
(18)《福泉市国民经济和社会发展第十三个五年规划纲要(2016-2020)》,2016-03-01。
1.2.4相关导则及技术规范
(1)《建设项目环境影响评价技术导则总纲》(HJ2.1-2016);
(2)《环境影响评价技术导则大气环境》(HJ2.2-2018);
(3)《环境影响评价技术导则地表水环境》(HJ2.3-2018);
(4)《环境影响评价技术导则声环境》(HJ2.4-2009);
(5)《环境影响评价技术导则地下水环境》(HJ610-2016);
(6)《环境影响评价技术导则生态影响》(HJ19-2011);
(7)《环境影响评价技术导则土壤环境(试行)》(HJ964-2018)
(8)《建设项目环境风险评价技术导则》(HJ169-2018);
(9)《生态环境状况评价技术规范》(HJ 192-2015);
(10)《水污染物排放总量监测技术规范》(HJ/T92-2002);
(11)《开发建设项目水土保持技术规范》(GB50433-2008);
(12)《开发建设项目水土流失防治标准》(GB50434-2008);
(13)《矿山生态环境保护与恢复治理技术规范》(HJ651-2013);
(14)《水污染治理工程技术导则》(HJ/T 2015-2012);
(15)《大气污染治理工程技术导则》(HJ 2000-2010);
(16)《环境噪声与振动控制工程技术导则》(HJ 2034-2013);
(17)《固体废物处理处置工程技术导则》(HJ 2035-2013);
(18)《固体废物鉴别标准通则》(GB34330-2017);
(19)《废矿物油回收利用污染控制技术规范》(HJ 607-2011)。
1.2.5主要技术文件及相关资料
(1) 项目委托书,2019年5月;
(2) 福泉市环境保护局《关于对福泉市兴福有限公司选矿厂150kt/a改400kt/a综合回收低品位磷矿技术改造投资项目环境影响报告书的批复》(福环保复[2010]16号);
(3) 北京蓝图工程设计有限公司《贵州川恒化工股份有限公司兴福选厂40万t/a磷矿选矿系统技改150万t/a中低品位磷矿综合利用项目可行性研究报告》;
(4) 建设单位提供的其他资料。
1.3环境影响因素识别与评价因子筛选
1.3.1环境影响因素识别
(1)本评价在项目工程概况的基础上,对本项目对建设区域自然、社会环境预期产生的影响进行综合分析,建立主要环境影响要素识别矩阵,从要素矩阵中寻找主要影响因素,确定评价因子。主要环境影响要素识别见表1.3-1。
(2)由表1.3-1可以看出,本工程各单项环境因子对地表水水质、声环境质量、大气环境质量等均有一定负面影响。
表1.3-1 主要环境影响要素识别表
项目 | 环境因素 | 施工期 | 生产期 | ||||||||||
废气 | 废水 | 废渣 | 噪声 | 运输 | 移民 | 废气 | 废水 | 废渣 | 噪声 | 运输 | 就业 | ||
自然环境 | 地质地貌 |
|
| ▲ |
|
|
|
|
|
|
|
|
|
大气质量 | ▲ |
|
|
| ▲ |
| ▲ |
|
|
| ▲ |
| |
地表水质 |
| ▲ |
|
|
|
|
| ▲ |
|
|
|
| |
声学环境 |
|
|
| ▲ | ▲ |
|
|
|
| ▲ | ▲ |
| |
植被 |
|
|
|
|
|
| ▲ |
|
|
|
|
| |
土壤 |
| ▲ | ▲ |
|
|
|
| ▲ | ▲ |
|
|
| |
水生生物 |
|
|
|
|
|
|
| ▲ |
|
|
|
| |
土地资源 |
|
| ▲ |
|
|
|
|
|
|
|
|
| |
社会环境 | 区域经济 |
|
|
|
| △ |
|
|
|
|
| △ | ☆ |
农业生产 |
|
|
|
|
|
| ▲ |
|
|
|
|
| |
人群健康 | ▲ |
|
| ▲ |
|
| ▲ | ▲ | ▲ | ▲ |
| △ | |
风景旅游 |
|
|
|
|
|
| ▲ |
|
|
|
|
| |
生活水平 |
|
|
|
|
|
|
|
|
|
| △ | ☆ | |
注:△轻微有利影响☆长期或中期有利影响 ▲短期或轻微不利影响★长期或中等不利影响
(1)本项目建设对区域环境将产生持续的影响。
(2)原矿石堆场和项目区场地装卸粉尘、破碎场粉尘废气排放会对区域大气环境造成不利影响,运营期结束后影响将消失。
(3)本项目产生的尾矿通过浓密机后,稠浆可输送到福泉磷矿新桥矿山1#充填站,从而进入矿井充填;也可通过泵送至尾矿压滤机中进行脱水,脱水后的滤液进入全厂区中转池,脱水后的尾矿进入尾矿中转库房后,通过汽车转运到到福泉磷矿新桥矿山2#充填站和福泉磷矿小坝矿山充填站从而进入矿井充填,实现尾砂综合利用,且在项目实施后对厂区实施绿化生态恢复,对生态环境存在有利的影响。
(4)本项目将根据国家相关法律法规要求,安全规范生产做到节能减排,资源综合回收利用,做到经济与环境保护协调发展。
1.3.2评价因子筛选
在环境影响识别的基础上,结合本项目的工程特点及污染物产生情况,建立评价因子筛选矩阵,详见表1.3-2。
表1.3-2 评价因子一览表
项目 | 现状评价因子 | 影响评价因子 | 总量控制因子 |
大气环境 | SO2、TSP、PM10、NO2 | TSP | TSP |
地表水环境 | pH、SS、CODCr、Pb、BOD5、氨氮、总磷、砷、氟化物、硫化物、六价铬、石油类 | pH、SS、CODCr、Pb、BOD5、氨氮、总磷、砷、氟化物、硫化物、六价铬、石油类 | COD、NH3-N |
地下水环境 | pH、耗氧量、总硬度、氨氮、硫酸盐、氟化物、溶解性总固体、砷、六价铬 | pH、耗氧量、总硬度、氨氮、硫酸盐、氟化物、溶解性总固体、砷、六价铬 | -- |
土壤 | pH、镉、汞、铅、砷、总铬、铜、镍、锌、总磷、氟化物、硫酸盐 | 总磷、氟化物、硫酸盐 |
|
噪声 | 厂界及敏感点噪声(LAeq) | 厂界及敏感点噪声(LAeq) | -- |
固废 | -- | 尾砂、生活垃圾、危险废物 | -- |
生态环境 | 土壤、植被、动物、生态系统、生态景观、水土流失等 | 植被、生态景观、水土流失 | -- |
环境风险 | -- | 崩塌、滑坡、泥石流、洪水等风险;事故排放对受纳水体的影响 | -- |
1.4环境功能区划
建设项目所在地环境功能区划见表1.4-1。
表1.4-1 项目所在地环境功能区划一览表
环境要素 | 区域 | 功能类别 |
地表水环境 | 阿罗河、岩坑河 | Ⅲ类 |
地下水环境 | 项目所在地 | Ⅲ类 |
环境空气 | 区域环境空气 | 二级 |
声环境 | 项目所在区域 | 2类 |
其他 | 是否基本农田保护区 | 否 |
是否风景名胜区或自然保护区 | 否 | |
是否涉及饮用水源保护区 | 否 | |
是否涉及文物保护单位 | 否 |
1.5评价标准
1.5.1环境质量标准
(1) 地表水:项目附近的地表水有阿罗河、岩坑河,根据贵州省水环境功能区划,阿罗河、岩坑河水体水质执行《地表水环境质量标准》(GB3838-2002)Ⅲ类标准。
(2) 地下水:本项目评价区地下水环境现状评价执行《地下水质量标准》(GB/T14848-1993)Ⅲ类标准,环境影响评价执行《地下水质量标准》(GB/T 14848-2017)Ⅲ类标准;
(3) 环境空气:本项目评价区域属于二类区,评价区环境空气执行《环境空气质量标准》(GB3095-2012)中二级标准。
(4) 声环境:项目位于位于福泉市道坪镇谷龙村,所在区域为工业居住混杂区,属于《声环境质量标准》(GB3096-2008)2类声环境功能区,执行《声环境质量标准》(GB3096-2008)2类标准。
(5)土壤环境质量:本项目评价区内土壤主要功能以工业用地、农业用地为主,执行《土壤环境质量 农用地土壤污染风险管控标准(试行)》(GB15618-2018)和《土壤环境质量 建设用地土壤污染风险管控标准(试行)》(GB36600—2018)
环境质量标准具体见表1.5-1和1.5-2。
表1.5-1 环境质量标准
环境 要素 | 标准名称及级(类)别 | 项目 | 标准值 | |||
单位 | 数值 | |||||
环境空气 | 《环境空气质量标准》(GB3095-2012)二级标准 | SO2 | μg/m3 | 1小时平均 | 60 | |
24小时平均 | 150 | |||||
年平均 | 500 | |||||
NO2 | 1小时平均 | 40 | ||||
24小时平均 | 80 | |||||
年平均 | 200 | |||||
TSP | 24小时平均 | 200 | ||||
年平均 | 300 | |||||
PM10 | 24小时平均 | 70 | ||||
年平均 | 150 | |||||
地表水环境 | 《地表水环境质量标准》(GB3838-2002)Ⅲ类标准 | pH | 无纲量 | 6~9 | ||
COD | mg/L | ≤20 | ||||
BOD5 | ≤4 | |||||
NH3-N | ≤1.0 | |||||
总磷 | ≤0.2 | |||||
氟化物 | ≤1.0 | |||||
硫化物 | ≤0.2 | |||||
砷 | ≤0.05 | |||||
六价铬 | ≤0.05 | |||||
石油类 | ≤0.05 | |||||
地下水环境 | 《地下水质量标准》(GB/T14848-1993)Ⅲ类 标准 | pH | 无量纲 | 6.5~8.5 | ||
总硬度 | mg/L | ≤450 | ||||
溶解性总固体 | ≤1000 | |||||
高锰酸盐指数 | ≤3.0 | |||||
NH3-N | ≤0.2 | |||||
氟化物 | ≤1.0 | |||||
硫酸盐 | ≤250 | |||||
六价铬 | ≤0.05 | |||||
砷 | ≤0.05 | |||||
《地下水质量标准》(GB/T 14848-2017)Ⅲ类 标准 | pH | 无量纲 | 6.5~8.5 | |||
总硬度 | mg/L | ≤450 | ||||
溶解性总固体 | ≤1000 | |||||
耗氧量(CODMn法) | ≤3.0 | |||||
NH3-N | ≤0.5 | |||||
氟化物 | ≤1.0 | |||||
硫酸盐 | ≤250 | |||||
六价铬 | ≤0.05 | |||||
砷 | ≤0.01 | |||||
声环境 | 《声环境质量标准》(GB3096-2008)2类标准 | 等效声级 | dB(A) | 昼间 | 60 | |
夜间 | 50 | |||||
表1.5-2.1 建设用地土壤污染风险筛选值和管制值(基本项目) 单位:mg/kg
序号 | 污染物项目 | CAS编号 | 筛选值 | 管制值 | ||
第一类用地 | 第二类用地 | 第一类用地 | 第二类用地 | |||
1 | 砷 | 7440-38-2 | 20 | 60 | 120 | 140 |
2 | 镉 | 7440-43-9 | 20 | 65 | 47 | 172 |
3 | 铬(六价) | 18540-29-9 | 3.0 | 5.7 | 30 | 78 |
4 | 铜 | 7440-50-8 | 2000 | 18000 | 8000 | 36000 |
5 | 铅 | 7439-92-1 | 400 | 800 | 800 | 2500 |
6 | 汞 | 7439-97-6 | 8 | 38 | 33 | 82 |
7 | 镍 | 7440-02-0 | 150 | 900 | 600 | 2000 |
表1.5-2.2 农用地土壤污染风险筛选值(基本项目) 单位:mg/kg
序号 | 污染物项目①② | 风险筛选值 | ||||
pH≤5.5 | 5.5<pH≤6.5 | 6.5<pH≤7.5 | pH>7.5 | |||
1 | 镉 | 水田 | 0.3 | 0.4 | 0.6 | 0.8 |
其他 | 0.3 | 0.3 | 0.3 | 0.6 | ||
2 | 汞 | 水田 | 0.5 | 0.5 | 0.6 | 1.0 |
其他 | 1.3 | 1.8 | 2.4 | 3.4 | ||
3 | 砷 | 水田 | 30 | 30 | 25 | 20 |
其他 | 40 | 40 | 30 | 25 | ||
4 | 铅 | 水田 | 80 | 10 | 140 | 240 |
其他 | 70 | 90 | 120 | 170 | ||
5 | 铬 | 水田 | 250 | 250 | 300 | 350 |
其他 | 150 | 150 | 200 | 250 | ||
6 | 铜 | 水田 | 150 | 150 | 200 | 200 |
其他 | 50 | 50 | 100 | 100 | ||
7 | 镍 | 60 | 70 | 100 | 190 | |
8 | 锌 | 200 | 200 | 250 | 300 | |
注:①重金属和类金属砷均按元素总量计;②对于水旱轮作地,采用其中较严格的风险筛选值。 | ||||||
表1.5-2.3 农用地土壤污染风险管制值(基本项目) 单位: mg/kg
序号 | 污染物项目 | 风险管制值 | |||
pH≤5.5 | 5.5<pH≤6.5 | 6.5<pH≤7.5 | pH>7.5 | ||
1 | 镉 | 1.5 | 2.0 | 3.0 | 4.0 |
2 | 汞 | 2.0 | 2.5 | 4.0 | 6.0 |
3 | 砷 | 200 | 150 | 120 | 100 |
4 | 铅 | 400 | 500 | 700 | 1000 |
5 | 铬 | 800 | 850 | 1000 | 1300 |
1.5.2污染物排放标准
(1) 废水:本项目生产废水循环回用,不排放;项目生活污水经化粪池处理后,经一体化装置处理设备处理达到《污水综合排放标准》(GB8978-1996)表4中的一级标准后回用于厂区绿化和运输道路洒水抑尘,不外排。污水排放标准见表1.5-2。
表1.5-2 污水综合排放标准(单位:mg/L,除pH值外)
污染物 | pH值 | SS | BOD5 | CODCr | NH3-N | 石油类 |
GB8978-1996一级标准 | 6~9 | 70 | 20 | 100 | 15 | 5 |
(2) 废气:本项目破碎筛分等工段产生的粉尘采取旋风除尘器处理后经15米高排气筒有组织排放,执行《大气污染物综合排放标准》(GB16297-1996)表2中二级标准,未能收集的部分执行无组织排放浓度限值;项目食堂油烟排放执行《饮食业油烟排放标准》(GB18483-2001)中小型规模标准。大气污染物综合排放标准见表1.5-3,项目食堂油烟排放标准见表1.5-4,恶臭污染物排放标准见表1.5-5。
表1.5-3 大气污染物综合排放标准
污染物 | 最高允许排放浓度(mg/m3) | 最高允许排放速率(kg/h) | 无组织排放监浓度限值 | ||
排气筒高(m) | 二级标准 | 监控点 | 浓度(mg/m3) | ||
颗粒物 | 120 | 15 | 3.5 | 周界外浓度最高点 | 1.0 |
表1.5-4 饮食业油烟排放标准
污染物 | 最高允许排放浓度(mg/m3) | 净化设施最低去除率 | 规模 |
油烟 | 2.0 | 60% | 小型 |
(3) 噪声:营运期执行《工业企业厂界环境噪声排放标准》(GB12348-2008)2类标准;施工期执行《建筑施工场界环境噪声排放标准》(GB12523-2011),体标准值见表1.5-6和表1.5-7。
表1.5-5 施工期场界环境噪声排放标准一览表
施工期 | 执行标准 | 昼间dB(A) | 夜间dB(A) |
噪声限值 | GB12523-2011 | 70 | 55 |
表1.5-6 运营期厂界环境噪声排放标准一览表
运营期 | 执行标准 | 昼间dB(A) | 夜间dB(A) |
噪声限值 | GB12348-2008 2类标准 | 60 | 50 |
(4) 固体废物:执行《一般工业固体废物贮存、处置场污染控制标准》(GB18599-2001)及其修改单。危险废物执行《危险废物贮存污染控制标准》(GB18597-2001)及其修改单。
1.6评价工作等级及评价范围
1.6.1评价工作等级
根据环境影响评价技术导则的评价等级划分原则,依据下文工程污染分析结果,各环境要素单项评价等级划分如下:
1.6.1.1地表水环境
项目生产废水循环回用,不排放,生活污水经收集进入化粪池处理排入一体化生活污水处理设备处理达标后回用于生产,不外排。根据《环境影响评价技术导则 地面水环境》(HJ2.3-2018)第5.2条表1水污染影响型建设项目评价等级判定中的注10:建设项目生产工艺中有废水产生,但作为回水利用,不排放到外环境的,按三级B评价。
1.6.1.2地下水环境
本项目属化学矿采选项目,根据《环境影响评价技术导则地下水环境》(HJ610-2016),本工程属于I类建设项目,项目不涉及集中式饮用水水源、特殊地下水资源保护区及其他地下水环境敏感区,地下水环境影响评价等级为二级。
1.6.1.3大气环境
本项目主要大气污染物主要是原矿石破碎过程中产生的粉尘,考虑到排干后尾砂和精矿(产品)的运输扬尘、施工机械和运输车辆产生的尾气和运营过程中矿石堆场因风蚀和装卸产生的扬尘等,属非连续性无组织排放污染源,一般不考虑用估算模式的计算。破碎筛分车间产生的粉尘经旋风除尘器处理后,由15m高有组织排气筒排放,因此,本项目选取原矿堆场及破碎筛分车间排放的粉尘作为计算评价等级的依据。
根据项目特点,本次评价选取主要污染物TSP作为估算因子,采用《环境影响评价技术导则大气环境》(HJ2.2-2018)推荐模型AERSCREEN计算污染物的下风向轴线浓度,并计算相应浓度占标率:

式中:Pi—第i个污染物的最大地面浓度占标率,%;
Ci—采用估算模式计算出的第i个污染物的最大落地浓度,mg/m3;
Coi—第i个污染物的环境空气质量标准mg/m3,采用GB3095-2012《环境空气质量标准》二级标准中一次采样浓度允许值,未包含一次采样浓度的指标,本次环评一次最高允许浓度按日均值的3倍取值。
项目污染源参数调查清单见表1.6-1和1.6-2,估算模型参数见表1.6-3,评价等级计算结果见表1.6-4,评价等级判别见表1.6-5。
表1.6-1 面源参数清单
名称 | 面源海拔高度 | 面源长 | 面源宽 | 面源有效排放高度 | 年排放小时数 | 排放工况 | 污染物排放速率(g/s) |
m | m | m | m | h | 颗粒物 | ||
原矿堆场扬尘 | 1171 | 50 | 20 | 2 | 7920 | 正常 | 0.013 |
表1.6-2 点源参数表
编号 | 名称 | 排气筒底部海拔高度m | 排气筒高度m | 排气筒出口内径m | 烟气流速m/s | 烟气温度℃ | 年排放小时数/h | 排放工况 | 污染物排放速率(kg/h) |
颗粒物 | |||||||||
1 | 破碎车间有组织排放粉尘 | 1177 | 15 | 0.8 | 6.63 | 常温 | 7920 | 正常 | 0.00121 |
表1.6-3 估算模型参数
参数 | 取值 | |
城市/农村选项 | 城市/农村 | 农村 |
人口数(城市选项时) |
| |
最高环境温度/℃ | 34.4 | |
最低环境温度/℃ | -9.2 | |
土地利用类型 | 阔叶林 | |
区域湿度条件 | 湿润区 | |
是否考虑地形 | 考虑地形 | □是 ■否 |
地形数据分辨率/m |
| |
是否考虑岸线熏烟 | 考虑岸线熏烟 | □是 ■否 |
岸线距离/km |
| |
岸线方向/○ |
| |
表1.6-4 环境空气等级计算
大气污染源名称 | 原矿堆场 | 破碎车间有组织排放粉尘 | |
污染源类型 | 面源 | 点源 | |
污染因子 | TSP | TSP | |
计算结果 | 最大浓度(μg/m3) | 51.52 | 66.316 |
最大地面浓度距离m | 30 | 11 | |
大气评价等级划分依据 | 一级:Pmax≥10% | 《环境影响评价技术导则 大气环境》(HJ2.2-2018) |
|
二级:1%≤Pmax<10% | |||
三级:Pmax<1% | |||
本项目 | 最大浓度占标率% | 5.72 | 7.368 |
评价等级 | 二级 | 二级 | |
项目最终评价等级 | 二级 | ||
采用估算模式计算粉尘 Pmax=7.368%大于1%,小于10%,故根据表1.6-4大气评价等级判别项目环境空气影响评价工作等级为二级。
1.6.1.4声环境
根据《环境影响评价技术导则声环境》(HJ2.4-2009),声环境影响评价工作级别划分的主要依据见表1.6-4。
表1.6-4 评价工作等级判据表
评价工作等级 | 评价工作分级判据 |
一级 | 0类声功能区以及对噪声特别敏感区等敏感目标,或评价范围内敏感目标噪声级增高5dB(A)(不含5dB(A)),或受影响人口数量显著增多。 |
二级 | 1类、2类声功能区,或评价范围内敏感目标噪声级增高3~5dB(A)(含5dB(A)),或受影响人口数量增加较多。 |
三级 | 3类、4类声功能区,或评价范围内敏感目标噪声级增高3dB(A)以下(不含3dB(A)),或受影响人口变化不大。 |
项目所在区域现状为GB3096-2008中规定的2类标准地区,本项目建成后评价范围内敏感点目标噪声级增高量在5dB(A)以内,且受影响人群数量较小,因此将该项目噪声环境影响评价工作等级确定为二级。
1.6.1.5生态环境
本项目是兴福选厂的扩建项目,位于福泉市道坪镇谷龙村。项目总占地面积为88293.34m2,新增占地面积39222.74m2远小于2km2;项目区内野生动物数量少,无珍稀植物,敏感程度较低,属一般区域。根据HJ 19-2011《环境影响评价技术导则-生态影响》,生态环境影响评价等级确定为三级。具体见表1.6-5。
表1.6-5 生态影响评价等级确定表
影响区域生态敏感性 | 工程占地(水域)范围 | ||
面积≥20km2 或长度≥100km | 面积2km2~20km2 或长度50km~100km | 面积≤2km2 或长度≤50km | |
特殊生态敏感区 | 一级 | 一级 | 一级 |
重要生态敏感区 | 一级 | 二级 | 三级 |
一般区域 | 二级 | 三级 | 三级 |
1.6.1.6环境风险
1、危险物质及工艺系统危险性(P)分级
①本项目生产、使用、储存过程中涉及《建设项目环境风险评价导则》(HJ 169-2018)附录B中的危险物质主要是硫酸、磷酸、废机油。项目危险物质数量与临界量比值见表1.6-6,风险导则附录C中本项目行业涉及的行业主要是“其他”即:涉及危险物质使用、贮存的项目,分值5分。
表1.6-6 本项目危险物质数量与临界量比值(Q)
本项目危险物质 | 项目最大储存量(q1) | 临界量(Q1) | 比值(q1/Q1) |
硫酸 | 227.3 | 10 | 22.73 |
磷酸 | 295.5 | 10 | 29.55 |
废机油 | 0.5 | 2500 | 0.000002 |
危险物质数量与临界量比值 | Q | 52.28 | |
②风险导则附录C行业及生产工艺(M)划分,本项目M主要是“其他”即:涉及危险物质使用、贮存的项目,分值5分,为M4。
③根据风险导则附录C中表C.2危险物质及工艺系统危险性等级判断(P)见表1.6-7,可知本项目危险物质及工艺系统危险性为P4。
表1.6-7 危险物质及工艺系统危险等级判断(P)
危险物质数量与临界量比值(Q) | 行业及生产工艺(M) |
| |||
Q≥100 | M1 | M2 | M3 | M4 | |
10≤Q<100 | P1 | P2 | P3 | P4 | |
1≤Q<10 | P1 | P2 | P3 | P4 | |
2、环境敏感程度分级
①大气环境:本项目周边500m范围内人口总数小于500人,大气环境环境敏感程度为E3(环境低度敏感区)
②地表水环境:项目生产废水循环使用,不外排;生活污水收集经化粪池预处理后进入一体化生活污水处理设备处理达标后用于厂区绿化和运输道路洒水抑尘,不外排;项目厂界西面紧邻阿罗河,阿罗河距离厂界道路最小宽度6米,阿罗河地表水域环境功能为Ⅲ类,但10km范围内无地表水环境敏感目标,故本项目地表水环境敏感为E3(环境低度敏感区)。
③地下水环境:本项目不涉及地下水环境敏感目标区,地下水渗透系数1.215×10-4cm/s,故地下水环境敏感为E2环境中度敏感区。
3、建设项目环境风险潜势分析
根据《建设项目环境风险评价导则》(HJ/T 169-2018)的建设项目环境风险潜势分析见表1.6-8,本项目环境风险潜势为Ⅱ。
表1.6-8 建设项目环境风险潜势分析
环境敏感程度(E) | 危险物质及工艺系统危险性(P) | |||
极高危害(P1) | 高度危害(P2) | 中度危害(P3) | 轻度危害(P4) | |
环境高度敏感区(E1) | Ⅳ+ | Ⅳ | Ⅲ | Ⅲ |
环境中度敏感区(E2) | Ⅳ | Ⅲ | Ⅲ | Ⅱ |
环境低度敏感区(E3) | Ⅲ | Ⅲ | Ⅱ | Ⅰ |
注:Ⅳ+为极高环境风险。 | ||||
4、项目风险评价等级
根据《建设项目环境风险评价导则》(HJ169-2018)环境风险评价工作级别划分依据见表1.6-9,确定本项目环境风险评价等级为三级。
表1.6-9 环境风险评价工作级别划分
环境风险潜势 | Ⅳ+、Ⅳ | Ⅲ | Ⅱ | Ⅰ |
评价工作等级 | 一 | 二 | 三 | 简单分析a |
a、是相对于详细评价工作内容而言,在描述危险物质、环境影响途径、环境危害后果、风险防范措施等方面给出定性的说明。 | ||||
1.6.1.7土壤环境
本项目是磷矿选矿项目,为环境污染型项目,根据《环境影响评价技术导则土壤环境(试行)》(HJ 964-2018)附录A“土壤环境影响评价项目类别”,本项目属于采矿业中的化学矿采选,土壤环境影响评价项目类别是Ⅱ类;本项目共占地88293.34m2,在原有厂址内进行技改,占地类型为中型;项目周边没有耕地、园地、牧草地、饮用水源地或居民区、学校、医院、疗养院、养老院等敏感区域,敏感程度为不敏感。因此根据《环境影响评价技术导则土壤环境(试行)》(HJ 964-2018)污染影响型评价工作等级划分表1.6-10可知,本项目土壤环境影响评价工作等级为三级。

1.6.2评价范围
根据环境影响评价技术导则的相关要求,确定本次环评工作范围见表1.6-11。
表1.6-11 建设项目环境影响评价范围表
评价内容 | 评价范围 |
环境空气 | 项目原矿堆场、破碎工序周边2.5km的范围 |
水环境 | 阿罗河上游距离本项目500m至阿罗河距离本项目2.5km河段 |
噪声 | 选厂厂界周围及运输道路两侧200m内区域 |
地下水 | 本工程所在区域地下水单元 |
生态环境 | 选厂周边1km的生态环境以及运输道路周边200m的生态环境 |
土壤环境 | 占地范围内及占地范围外0.05km的范围内。 |
环境风险 | 以项目厂区为原点3km的范围及阿罗河上游距离本项目500m至阿罗河距离本项目2.5km河段。 |
1.7评价时段及重点
1.7.1评价时段
本次评价对水环境、声环境、环境空气、土壤环境、生态环境、固体废物的评价时段为施工期和生产期。
1.7.2评价重点
根据本项目工程特点及项目所在区域环境状况,确定建设期的评价重点为项目建设过程的生态环境影响、噪声、粉尘对周围环境的影响,运营过程中设备噪声对周围声环境的影响、生产废水回用可行性分析、运输车辆噪声扬尘的影响以及污染防治措施。
1.8评价工作程序
评价工作程序见图1.8-1。

1.9环境保护目标
本项目位于福泉市道坪镇谷龙村,根据现场勘查,结合建设区自然、社会环境特征,评价区域内无风景名胜区、文物古迹以及古树名木。本项目周边为阿罗河、居民、山体等,项目周边环境关系见表1.9-1,项目周边环境关系图详见图1.9-1。
表1.9-1 建设项目环境保护目标一览表
2项目概况
2.1现有工程概况
2.1.2厂区现存的环境问题及依托设施
本项目虽然是兴福选厂的扩建项目,但是设计中除现有厂区办公楼予以利用不再新建外,厂址内原有的破碎磨矿、浮选、过滤、烘干等生产设备设施等因与本项目的产能不匹配及自动化程度、工作效率较低等原因,本项目将其全部拆除,并重新建设与本项目产能匹配,自动化程度、生产效率较高的生产装置。
目前兴福选厂因市场原因于2016年1月已停产,生产过程中产生的环境问题已不存在。根据现场调查及环境质量现状监测报告可知,本项目环境空气
2.2扩建项目基本概况
2.1.1现有工程生产装置基本情况
贵州省兴福选厂年处理能力40万吨,并于2010年9月17日取得福泉市环评批复,(详见附件4)2016年1月因市场和企业资产重组等原因,全部停产。2018年11月兴福选厂被贵州川恒收购。
现有工程生产装置工艺、设备情况见下:
表2.1-1 现有工程生产情况一览表
序号 | 主要项目 | 具体内容 | 备注 |
1 | 产品 | 磷精矿:P2O5≥35% |
|
2 | 副产品 | 尾矿:≤6% |
|
3 | 生产规模 | 40万吨/年 |
|
4 | 工艺技术 | ①破碎工艺:采用两级破碎,即一级采用颚式破碎机,破碎大块矿石,二级采用圆锥破碎机。 ②磨矿工艺:湿法磨矿。 ③浮选工艺:采用一粗两精一扫的浮选工艺。 ④矿浆脱水:浓密机脱去大部分水分,然后采用过滤机将其过滤到≤12%的半成品精矿,再经烘干机烘干。 | 浮选药剂采用瓮福(集团)有限责任公司自主开发的浮选药剂WF-01。
|
5 | 主要设备 | ①破碎机:颚式破碎机 PEF 600X900 1台;圆锥破碎机PYZ-1200 1台。 ②球磨机:φ2700×3600,1台。 ③浮选机:KYF-4型,6台。 ④浓密机:φ24000,周边转动式,1台。 ⑤过滤机:橡胶带式过滤机F=80m2,1台。 ⑥烘干机:φ2200×20000,1台。 |
|
6 | 主要原辅材料消耗 | ①磷矿:40万吨/年 ②废酸水:33340吨/年 ③浮选剂:66.68吨/年 ④絮凝剂:8.335吨/年 ⑤水:278400m3 ⑥电:550.11万KW?h | 废酸水取自新龙坝选厂的酸性废水 |
7 | 供排水及供电 | ①供水:采用福泉磷矿新桥矿段矿井涌水处理后的水。 ②排水:场地设置雨污分流系统,雨水依地形就近排放;生产废水全部回用,不外排;生活污水经化粪池收集后,排放。 ③供电:依托谷陇变电站。 |
|
8 | 化验室 | 负责分析原材料及产成品的分析;
|
|
9 | 维修车间 | 机电仪设备的日常维护保养 | 包括机修、仪修、电修 |
10 | 环保设施 | ①:废气治理:破碎装置的含尘尾气经布袋收尘器收集后经20m烟囱排放;干燥尾气经20m烟囱排放。 ②废水治理:正常生产无废水排放,非正常生产时排出的污废水进入收集池暂存。 ③废渣:尾矿浆泵送至瓮福(集团)有限责任公司新龙坝选厂尾矿库堆放。 |
|
2.2.1基本概况
项目名称:兴福选厂40万吨/年磷矿选矿系统技改150万吨/年中低品位磷矿综合利用项目
建设性质:扩建
建设单位:贵州川恒化工股份有限公司
建设地点:贵州省福泉市道坪镇谷龙村。
工程投资:总投资17917万元。
占地面积:项目占地面积约88293.34m2,新增占地面积约39222.74m2
生产规模及产品:年处理原矿150万t,产品精矿品位为P2O5 30%~33%,MgO ≤1磷精矿产量为110万t/a。
选矿工艺:新桥B层矿选矿采用三段常温反复选+一段扫选选矿工艺,新桥A层矿选矿采用三段常温反复选+一段扫选重介质选矿工艺
矿源及性质:入选原矿主要来源福泉磷矿新桥矿山新桥B层矿和新桥A层矿。磷矿石主要矿物是胶磷矿、磷灰石,其他则为脉石矿物,主要有白云石、石英。其余脉石矿物含量相对较少,有钾长石、云母、有机质、黄铁矿等矿物。
工程主要生产设施:选厂主要由罐区、破磨车间、浮选车间、压滤车间、尾矿浓密机、精矿库房、尾矿库房、消防水池及泵房、变配电站、机修车间、化验室等组成。
选厂尾矿通过浓密机后,稠浆通过泵和尾矿浆输送管线输送到福泉磷矿新桥矿山1#充填站,从而进入矿井充填;稠浆也可通过泵送至尾矿压滤机中进行脱水,脱水后的滤液进入全厂区中转池沉淀后回用;脱水后的尾矿进入尾矿中转库房后,可以通过汽车转运到到福泉磷矿新桥矿山1#充填站、福泉磷矿新桥矿山2#充填站和福泉磷矿小坝矿山充填站,从而进入矿井充填。福泉磷矿新桥矿山1#充填站、福泉磷矿新桥矿山2#充填站和福泉磷矿小坝矿山充填站目前正在编制环评。
(尾矿充填及长输管线不在本可研报告的研究范围)。经压滤车间脱水后暂存于尾矿库房(干法堆存),由汽车运输去福泉磷矿新桥矿山充填站和福泉磷矿小坝矿山充填站从而进入矿井采空区井下充填,废水经
2.2.2项目组成
本项目建设内容详见下表2.2-1。
2.2-1 工程项目组成一览表
工程 | 工程名称 | 建设内容及规模 | ||
主体工程 | 破碎工序 | 占地面积396m2,设置两条破碎筛分生产线(a层矿和b层矿),采用粗碎和细碎两段破碎,破碎车间与研磨工序之间通过皮带廊连接。建筑物结构采取封闭厂房,钢筋混凝土框架结构。 总生产规模4545t/d。 | ||
粉矿仓 | 粉矿仓2座。B层矿原矿料仓总容积388.52m3,有效容积310.82m3,有效停留时间6.5h;A层矿原矿料仓总容积764.07m3,有效容积611.25m3,有效停留时间6.4h。 | |||
研磨工序 | 占地面积750.5m2,设置两套球磨系统,采用湿法磨矿。系列一新桥B层矿磨矿选用MQY3200×4500溢流型球磨机,与旋流器形成闭路;系列二新桥A层矿磨矿选用MQY4600×6000溢流型球磨机,与旋流器形成闭路。 总生产规模4090t/d。 | |||
浮选工序 | 占地面积1093m2,设置两套浮选系统。系列一新桥B层矿设计选用XCF-24m3和KYF-24m3型浮选机,系列二新桥A层矿设计选用XCF-24m3和KYF-30m3型浮选机。 | |||
精矿浓密工序 | 精矿浓密占地面积1251.3m2,设置2套高效浓密设备。 | |||
精矿压滤工序 | 压滤占地面积1275.9m2,精矿采用高效压滤机CJZH-18/110/30F进行二次脱水,使精矿水分降低到13%以下,用汽车外运。 设置4台板式压滤设备,对浓密池底流进行处理。 | |||
尾矿浓密工序 | 占地面积1413m2,尾矿选用1台NGT-16浓密机进行浓密。 | |||
尾矿压滤工序 | 占地面积734.9m2,浓密脱水后的尾矿为了便于干堆贮存,选用立式压滤机组进行过滤,使尾矿含水量降低至13%以下。 | |||
辅助工程 | 高位水池 | 容积600m3,位于办公生活区东侧,主要供选矿厂各矿浆泵轴封水和设备冷却水及消防给水使用。 | ||
| 应急池 | 共设置1个应急池,面积858.8m2,容积为515.1m3用于收集事故状态下用于收集事故状态下的尾矿废水。 | ||
| 初期雨水收集池 | 共设置2个初期雨水收集池,原矿堆场初期雨水收集池面积400m2,容积1200m3;精矿库房初期雨水收集池面积172m2,容积1032m3。 | ||
公用工程 | 生产办公楼 | 位于项目东部,两层楼。一楼设置空压站、罗茨风机、辅助房,配电室;二楼设置DCS控制室、会议室、办公室、更衣室、化验室、机修室。 | ||
供水系统 | 生产用水的供水来源为新桥矿段矿井涌水处理后的水,由高位回水池储存;生活用水从兴福选厂目前已配置生活用水管网提供。 | |||
供电系统 | 本项目电源主线来自福泉市罗尾塘工业园区,选厂设置1座10kV配电房。 | |||
储运工程 | 运输道路 | 依托乡道,厂区内建设厂区公路(226m)。 | ||
原矿堆场 | 设置两座原矿堆场。B层矿原矿堆场占地面积18843m2,邻近地西南侧的新桥1号井,原矿经皮带输送机送至原料堆场;A层矿原矿堆场占地面积13804.8m2,设在全厂高处东南侧,A层矿通过汽车运输至A层矿原矿堆场。 | |||
精矿库房 | 设置两座精矿库房。B层精矿库房长60m,宽30米,占地面积1800m2,按照B层矿精矿产量1936t/d,堆高6m计,B层精矿库房最多能堆11.7天;A层精矿库房长60m,宽30米,占地面积1800m2,按照A层矿精矿产量2142t/d,堆高6m计,A层精矿库房最多能堆10.58天。 | |||
尾矿库房 | 长54m,宽40m,建筑面积2160m2,位于尾砂浓密、压滤厂房北侧。按照尾矿产量2230t/d,堆高6m计,最多堆12.2天。 | |||
尾砂输送系统 | 尾砂经压滤脱水后,由汽车外运至福泉磷矿新桥矿山2#充填站和福泉磷矿小坝矿山充填站从而进入采空区井下充填。 | |||
酸罐区 | 设置2个储罐,分别贮存硫酸和磷酸。硫酸(93%)罐总容积:V=107.62m3;有效容积V=102.24m3,罐区围堰136.3m2,容积272m3;磷酸(40%)罐总容积:V=281m3;有效容积V=274m3,罐区围堰356.55m2,容积713.2m3。 | |||
选矿药剂储存间 | 位于选厂西南侧,占地面积217.4m2,各药剂单独设置储存点。 | |||
危废暂存间 | 位于机修间内,并采取防渗措施。 | |||
环保工程 | 污水处理循环系统 | 生产 废水 | 项目生产废水来自选矿各工艺溢流水、尾砂含水和精矿含水。选矿废水经排水管道进入沉淀池沉淀后,排入回水池;各工艺用水经循环水泵抽送至各用水处。 | |
生活 废水 | 生活废水经化粪池处理后进入地埋式一体化污水处理装置,处理达标后用于厂区绿化、洒水抑尘及厂区外运输道路洒水抑尘等。 | |||
大气污染防治系统 | 运输扬尘拟采用洒水作业;堆场扬尘拟采取定期洒水;破碎车间采取脉冲袋式除除尘措施。 | |||
噪声污染防治系统 | 各设备安装减振基础,大型的颚式破碎机、风机、压缩机、旋流器等高噪声设备均安装在封闭厂房内,能有效降低噪声;其余流动声源(如铲车、运输车辆等)加强管理、合理安排运行时间等。 | |||
固体废物处理系统 | 尾砂 | 尾砂脱水后用于矿山采空区井下充填。 | ||
生活垃圾 | 生活垃圾经分类收集后委托当地环卫部门处置。 | |||
危险废物 | 危险废物暂存于化验室危废物暂存间,委托有资质单位处置。 | |||
2.2.3公用工程概况
1、供水
(1)供水水源
①生产用水
厂区供水水源为新桥矿段矿井涌水处理后的水。根据福泉磷矿新桥矿段2017年1月6日到2018年9月8日实际涌水量统计,新桥磷矿矿坑正常涌水量为10345m3/d(431.04m3/h),最大涌水量为21000m3/d(875m3/h)经新桥磷矿设置的生产废水一体化处理设施(采用的工艺为:调节池+搅拌池(石灰乳)+絮凝反应池(PAC)+二沉池+过滤)处理后,2913.32m3/d用作井下凿岩井下凿岩、防尘洒水等,剩余7459.39m3/d的水量,完全可以满足本项目139.2m3/d的生产用水需求。
新桥矿段一体化含磷废水处理装置排放口设置了在线监测系统,并与环保局联网。在线监测指标有水量、PH、COD、悬浮物、氨氮、总磷、氟化物。2019年2019年3月14日~3月16日贵州昊华工程技术有限公司对新桥矿段一体化含磷废水处理装置进行水质监测(现场报告详见附件5),从监测报告可以看出:新桥磷矿生产废水一体化处理设施处理效果满足《污水综合排放标准》(GB8978-1996)一级表4,且TP满足《地表水环境质量标准》(GB3838-2002)Ⅲ类标准的要求,可以满足本项目生产用水水质要求。
②生活用水
生活给水由厂区外市政自来水管网提供,生活饮用水由厂区外桶装饮用水提供。
(2)供水系统
①生产给水系统
本项目生产给水系统包括生产补充水用水系统和回水系统。
生产补充用水:厂区的生产用水由新建的高位水池统一供给。取水泵将新桥矿段处理后的水送至选矿厂高位水池,高位水池容积为600 m3。再由高位水池接入选矿厂生产给水管网,主要供选矿厂各矿浆泵轴封水和设备冷却水及消防给水使用。个别装置要求供水压力超高时,可设管道泵加压供水。
回用水系统:选矿废水主要来自各浓缩机浓缩溢流废水、精矿脱水废水、压滤车间废水,各选矿废水经管道自流或水泵泵至沉淀池,经沉淀处理后通过循环水泵抽送至各用水处。
②消防给水系统
选矿厂厂区设环状生产、消防给水管网,消防用水量贮存在新建高位水池内,由新建高位水池供给。
③生活给水系统
选矿厂现有生活给水管网。
2、排水
本项目厂内排水主要是生产废水、员工生活污水和雨水。
①生产废水
本项目选矿生产用水循环使用,不外排。
②雨水排水系统
项目场地实施雨污分流制。根据以下暴雨强度公式:

重现期取P=1年,雨水Ψ径流系数取0.75,降雨20分钟,雨水设计流量: Q=Ψ?q?F,则暴雨强度180.21升/秒?公顷,雨水流量459.75升/秒,1655.10m3/h。
本项目在原矿堆场、精矿库房分别设置一个初期雨水收集池。原矿堆场初期雨水收集池面积400m2,容积1200m3;精矿库房初期雨水收集池面积172m2,容积1032m3。多余的后期雨水通过收集池溢流口排入雨水边沟后外排;收集的初期雨水用于场区绿化,运输道路、原矿堆场的洒水抑尘等。
③生活污水
生活污水经化粪池(容积5m3)收集后进入地埋式一体化生活污水处理装置处理达标后回用于生产系统。
3、供电
本项目主要用电负荷为选矿厂的破磨车间、浮选车间、压滤车间等,选矿厂全厂380V用电设备装机总容量约为8482.1kW,最大使用容量为6790.7 kW,外部电源由谷龙变电站提供。
本项目拟在厂区内自建110kV/10kV主变电站一座,输出到本项目电压等级为10kV,本项目电压10kV的设备包括两台磨机、一台破碎机和三台泵,装设功率合计为4020kW。
2.2.4储运工程概况
2.2.4.1物料贮存
1、选矿药剂
本项目所需选矿药剂为浮选捕收剂主要为起泡剂(GC-03)和捕收剂(GC-05)。药剂存放于药剂库房内,地面采用水泥硬化。
2、矿石储存
①原矿存储
本项目的原矿堆场设在新桥矿井口附近。新桥B层矿设置在新桥1号井井口附近,占地面积约18843m2,原矿经皮带输送机送至原料堆场;A层矿原矿堆场占地面积13804.8m2,A层矿通过汽车运输至A层矿原矿堆场;两座原矿堆场紧邻破碎区布置。
堆场建设时地面采用水泥硬化,地面三面砌石墙围挡,设置自动洒水喷头,减少粉尘无组织排放。生产过程中按照生产能力控制原矿堆存量,并在大风天气采用帆布或彩条布进行遮盖。
破碎工序内设置进料仓,进料仓的矿石经圆盘给料机和计量皮带定量给入选厂球磨工序作业。
②粉矿仓
粉矿仓储存破碎后的合格矿石,粉矿仓2座。B层矿原矿料仓总容积388.52m3,有效容积310.82m3,有效停留时间6.5h;A层矿原矿料仓总容积764.07m3,有效容积611.25m3,有效停留时间6.4h。粉矿仓为封闭钢结构,通过皮带机向选矿厂房给料。
③精矿库
为调节选厂生产与精矿销售之间的平衡,经选矿和脱水后的合格精矿经皮带机送至精矿仓临时储存。本项目设置两座精矿库房。B层精矿库房长60m,宽30米,占地面积1800m2,按照B层矿精矿产量1936t/d,堆高6m计,B层精矿库房最多能堆11.7天;A层精矿库房长60m,宽30米,占地面积1800m2,按照A层矿精矿产量2142t/d,堆高6m计,A层精矿库房最多能堆10.58天。
精矿堆场顶面设置顶棚,用于挡雨。
④尾矿库
浓密后的尾矿泵送至压滤机给料泵池,经给料泵扬送至压滤机进行过滤,滤饼水分小于15%。压滤后的尾矿经胶带输送至尾矿干堆堆场及尾矿库堆存。尾矿库长54m,宽40m,建筑面积2160m2,位于尾砂浓密、压滤厂房北侧。按照尾矿产量2230t/d,堆高6m计,最多堆12.2天。尾矿仓有效容积为1200m3。
设顶棚进行雨水遮挡,并在四边设置防风抑尘围栏。
2.2.4.2物料运输
项目物料运输主要有原辅材料运入、精矿和尾矿运出,均采用汽车运输。物料运输依托乡道和矿山道路,同时厂区内建设厂区公路(226m),连接项目与南侧乡道。
本项目全年货物最大运输量为333.2万t/a,其中运入量为1597896.5t/a,最大运出量为1734103t/a。详见表2.2-2。
表2.2.-2 企业主要货物运输量表
| 序号 | 货物名称 | 运输量(t/a) | 运输方式 | 形态 | 包装方式 | 备注 | ||||
| 运入 | 1 | 磷矿石 | 1578947 | 公路 | 固体 |
| 5%含水量 | |||
| 2 | 硫酸(98%) | 7500 | 公路 | 液体 |
|
| ||||
3 | 滤液磷酸 | 9750 | 公路 | 液体 |
|
| |||||
4 | GC-03 | 19.5 | 公路 | 固体 |
|
| |||||
5 | 钢球(高铬) | 555 | 公路 | 液体 |
|
| |||||
6 | GC-05 | 1050 | 公路 | 固体 |
|
| |||||
7 | JHN-DA | 75 | 公路 | 液体 |
|
| |||||
| 小计 |
| 1597896.5 |
|
|
|
| ||||
| 运出 | 1 | 磷精矿 | 1271676 | 公路 | 固体 |
| 13.5%含水量 | |||
| 2 | 尾矿 | 462427 | 公路 | 固体 |
| 13.5%含水量 | ||||
| 小计 |
| 1734103 |
|
|
|
| ||||
| 总计 |
| 3331999.5 |
|
|
| 最大量 | ||||
2.5环保工程概况
2.5.1废水处理工程
项目生产废水来自选矿各工艺溢流水、尾砂含水和精矿含水,选矿废水经排水管道进入沉淀池沉淀后经循环水泵抽送至各用水处。
项目员工生活废水经化粪池处理后进入地埋式一体化污水处理装置,处理达标后回用于生产系统,不外排。
2.5.2废气治理工程
项目破碎、筛分车间均为密闭式厂房,破碎筛分主要产尘点包括破碎机进料口、皮带廊落料口、振动筛进料口、振动筛筛下落料口等,在各产尘点设置集气罩,通过抽风使集气罩形成负压,加大粉尘的收集效率,将粉尘通过风管收集至布袋除尘器(除尘效率99.5%以上)处置后,经15m高的排气筒排放;运输扬尘采用洒水作业;堆场扬尘采取定期洒水。
化验室内化验间、药剂制备间、储存间设置轴流风机进行通风换气。
2.5.3噪声治理工程
项目各设备安装减振基础,大型的颚式破碎机、球磨机、浮选机等高噪声设备均布置在封闭厂房内作业,能有效降低噪声;其余流动声源(如铲车、运输车辆等)加强管理、合理安排运行时间等。
2.5.4固废处置工程
本项目尾矿稠浆通过泵送至尾矿压滤机中进行脱水,脱水后的滤液进入全厂区中转池,脱水后的尾矿进入尾矿中转库房后,通过汽车定期运到福泉磷矿新桥矿山2#充填站和福泉磷矿小坝矿山充填站从而进入矿井充填;除尘器收集粉尘作为生产原料全部回用;生活污水处理设备污泥定期清运,交由环卫部门卫生填埋;各机械设备维修产生危险废物以及总磷分析产生的废液单独收集,并暂存于危险废物暂存间,交由有资质单位安全处置;生活垃圾经分类收集后交由环卫部门处置。
2.5.5生态恢复
本项目服务满后,建设单位将及时实施项目区的复垦绿化工程。根据水土保持方案、复土绿化方案,生态环境在植被恢复措施下渐渐得到恢复,区域环境质量将进一步好转。
2.6项目实施计划
本项目计划于2019年9月开始建设,施工期为12个月,预计2020年9月投入生产。
2.7总平面布置
选矿厂场地布置充分利用现场地形条件,结合选矿生产工艺,同时考虑当地冬季风向,本着有利生产、方便管理、保证生产安全、节省占地、减少基建工程投资的原则进行布置。
选矿厂场地布置结合地形现状条件,按照工艺流程的需要,采用台阶式布置,生产物料输送充分利用地形高差,以减少投资和生产运行成本,并基本做到土石方填挖平衡,各平台以支护结构控制边坡稳定,场内各支道要求与干道平顺连接,满足生产交通要求。
本项目选矿根据原矿的不同来源,分别设置两套选矿系统,其中系列一处理50万t/a新桥B层矿(皮带输送机送至原料堆场),系列二处理100万t/a新桥A层矿(由汽车运输入厂)。
系列一新桥B层矿来自位于场地西南侧的新桥矿井1#井附近,原料堆场设在井口附近,原矿经皮带输送机送至原料堆场。该选矿系统的破磨车间紧邻原料堆场布置。浮选及后续工序厂房与系列二新桥A层矿选矿系统相应工序合建在同一车间内,系列一新桥B矿选矿系统的破磨车间的矿浆由泵经管道输送。
系列二新桥A层矿的原矿堆场设在全厂高处东南侧,根据工艺流程由东南向西北方向由高到低依次布置罐区、破磨车间、浮选车间、压滤车间、尾矿浓密机、精矿库房、尾矿库房等生产装置。
公司办公生活区依托原办公楼,主要包括行政办公、食堂等。
项目总平面布置详见图2.2-1。
2.8主要经济技术指标
本项目主要技术经济指标见表2.8-1。
表2.8-1 本项目主要技术经济指标一览表
序号 | 项目 | 单位 | 数量 | 备 注 |
1 | 建设规模 |
|
|
|
1.1 | 选矿装置 | 万t/a | 150 | 原矿处理量 |
2 | 主要原料消耗 |
|
|
|
2.1 | B层矿 | 万t/a | 50 | 干基 |
| A层矿 | 万t/a | 100 | 干基 |
2.2 | 原矿入选品位 |
|
|
|
(1) | B层矿 |
|
|
|
| (P2O5) | % | 18~19 |
|
| (MgO) | % | 8.01~11.57 |
|
| (SiO2) | % | 2.9~15 |
|
(2) | A层矿 |
|
|
|
| (P2O5) | % | ≥26.5 |
|
| (MgO) | % | 2.77~3.67 |
|
| (SiO2) | % | 10~15 |
|
3 | 商品量 |
|
|
|
3.1 | 磷精矿产量 | 万t/a | 110 |
|
3.2 | 产品精矿品位 |
|
|
|
| (P2O5) | % | 30~33 |
|
| (MgO) | % | ≤1 |
|
4 | 生产消耗 |
|
|
|
4.1 | 水
| m3/a | 87219 |
|
4.2 | 电 | kwh/a | 5200万 |
|
5 | 总图运输 |
|
|
|
5.1 | 工程总占地 | m2 | 34015.5 |
|
5.2 | 运输量 | 万t/a | 333.2 |
|
| 运入量 | 万t/a | 159.79 |
|
| 运出量 | 万t/a | 173.41 |
|
6 | 三废排放量 |
|
|
|
| 废水 | m3/a | 0 |
|
| 废气 | t/a | 0.0094 |
|
| 固体废弃物 | t/a | 399995 | 尾矿渣(干基) |
7 | 全厂生产定员 | 人 | 62 |
|
| 管理人员 | 人 | 4 |
|
| 生产及辅助人员 | 人 | 58 |
|
8 | 工程建设期 | 月 | 12 |
|
9 | 工程总投资 | 万元 | 17917 |
|
10 | 财务评价主要指标 |
|
|
|
| 年均销售收入 | 万元 | 49310 |
|
| 年均总成本 | 万元 | 42863 |
|
| 年均利润总额 | 万元 | 6238 |
|
| 税后财务内部收益率 | % | 23.54 |
|
| 税后财务净现值 | 万元 | 10741 |
|
| 项目投资回收期 | 年 | 5.60 | 含建设期 |
| 盈亏平衡点 | % | 49.02 | 以生产能力表示 |
2.9产品方案
项目产品为磷精矿。其产品方案如下表2.9-1。
表2.9-1 项目产品方案
产品名称 | 年产量(万t/a) | 精矿品位 | 回收率 |
磷精矿 | 110 | 30~33% | B层矿88~90%; A层矿94~95.5% |
2.10主要生产设备
选矿厂主要设备包括:颚式破碎机、圆锥破碎机、球磨机、旋流器、浮选机组、扫选机组、精矿浓密机和尾矿浓密机、高效压滤机、立式压滤机等。本项目在借鉴类似矿山和满足项目处理能力及所处理矿石的物理、化学性质和产品质量的基础上,优先选择技术先进、维护简单、操作方便、安全可靠、耗电少、生产费用低的大型设备。设备大型化有利于提高机械效率、减少能源消耗、缩小厂房面积、便于自控等。
(1)颚式破碎机
本项目原矿粗碎选用颚式破碎机,优点是结构简单、坚固可靠、适应性强。为确保两段破碎产品粒度≤15mm,粗碎机选用长腔型颚式破碎机。
(2)圆锥破碎机
本项目原矿细碎选用圆锥破碎机,优点是坚固可靠、适应性强、应用广泛。
(3)球磨机
随着设备大型化和旋流器分级技术的不断提高,普遍采用旋流器分级与球磨机配套成磨矿闭路。该配置厂房占地面积小,分级效率高,流程简单,维修和维护方便,在近年来作为磨矿—分级设备在各大矿山中得以应用。
入磨原矿粒度控制在15~0mm,磨矿分级粒度-200目89%,其中系列一新桥B层矿磨矿选用MQY3200×4500溢流型球磨机,与旋流器形成闭路;系列二新桥A层矿磨矿选用MQY4600×6000溢流型球磨机,与旋流器形成闭路
(4)浮选机组
结合本项目新桥B层矿和新桥A层矿浮选性能,精矿质量情况及设备机械效率等要求,新桥B层矿设计选用XCF-24m3和KYF-24m3型浮选机,新桥A层矿设计选用XCF-24m3和KYF-30m3型浮选机。
(5)尾矿浓密机
尾矿选用1台NGT-16浓密机进行浓密。
根据尾矿在专业厂家试验情况,结合选矿厂经验设计和新桥1#井充填站需求,尾矿浓度为65%~75%。
(6)精矿及尾矿脱水
浓密脱水后的精矿采用高效压滤机CJZH-18/110/30F进行二次脱水,使精矿水分降低到13%以下,用汽车外运。
浓密脱水后的尾矿为了便于干堆贮存,由于尾矿粒度较细,选用立式压滤机组进行过滤,使尾矿含水量降低至13%以下。
项目主要设备清单见表2.10-1。
表2.10-1 选厂主要设备清单
序号 | 设备名称 | 型号 | 单位 | 数量 | 单机功率/kw | 备注 |
(一)破磨设备 |
| |||||
1 | 新桥1#颚式破碎机 | PE-500×750 | 台 | 1 | 电机型号:6P-55,功率55KW |
|
2 | 新桥1#圆盘给料机 | KR17 | 台 | 1 | 电机Y132M2-6 /5.5KW,变频控制 |
|
3 | 新桥1#半自磨机 | MAB5518 | 台 | 1 | 主电机:TDMK800-30G-IP23-800KW-200r/min |
|
4 | 新桥1#球磨机 | MQY3245 | 台 | 1 | 主电机TDMK630-36/630KW |
|
5 | 新桥5#颚式破碎机 | PEV710×1160A | 台 | 1 | 电机型号:Y2-315L1-6,转速980r/min,功率110KW |
|
6 | 新桥5#圆锥坡碎机 | SH250MC | 台 | 1 | 电机:Y2-355M-4,250Kw,1480r/min,IP54 |
|
7 | 新桥5#振动筛 | SZZ1530 | 台 | 1 | 电机型号Y132M-4-7.5KW |
|
8 | 新桥5#圆盘给料机 | KR20 | 台 | 1 | 电机Y160L-6/11KW |
|
9 | 新桥5#球磨机 | MQY-4060 | 台 | 1 | 主电机TDMK1500-30/1500KW |
|
10 | 新桥1#上矿料仓 | 格栅(250x250) | 个 | 1 |
| Q≤85t/h,有效停留时间16min,总容积:16.38m3;有效容积:13m3 |
11 | 新桥5#上矿料仓 | 格栅(250x250) | 个 | 1 |
| Q≤170t/h,有效停留时间16min,Q≤170t/h,有效停留时间16min |
12 | 新桥1#原矿料仓 | φ8000×6000+φ8000×5200(锥高) | 个 | 1 |
| Q≤85t/h,有效停留时间6.5h,总容积:V=388.52m3;有效容积V=310.82m3 |
13 | 新桥5#原矿料仓 | Φ10000×8000+φ8000×5200(锥高) | 个 | 1 |
| Q≤85t/h,有效停留时间6.4h,总容积:V=764.07m3;有效容积V=611.25m3 |
(二)浮选设备 | ||||||
14 | 新桥1#XCF(浮选机) | 槽体有效容积24m3 | 台 | 1 | Y2-280M-6/55KW/6P/104.7A,转速:960转/分 |
|
15 | 新桥1#KYF(浮选机) | 槽体有效容积24m3 | 台 | 1 | Y2-280M-8/45KW/8P/94A,转速:960转/分 |
|
16 | 新桥5#XCF(浮选机) | 槽体有效容积30m3 | 台 | 1 | Y3-315S-6 B3/75KW/6/144A,转速:960转/分 |
|
17 | 新桥5#KYF | 槽体有效容积30m3 | 台 | 1 | Y2-280M-6/55KW/6P/104.7A,转速:960转/分 |
|
(三)旋流分级设备 | ||||||
18 | 新桥1#制浆旋流器 | Smax350/GX/6 | 台 | 1 |
|
|
19 | 新桥1#精矿旋流器 |
| 台 | 1 |
|
|
20 | 新桥5#制浆旋流器 | Smax350/GX/6 | 台 | 1 |
|
|
21 | 新桥5#精矿旋流器 |
| 台 | 1 |
|
|
(四)浓缩压滤设备 | ||||||
22 | X11401 | NGT-16 | 台 | 1 | 驱动电机:5.5kw |
|
23 | 高效压滤机 | CJZH-18/110/30F | 台 | 1 |
|
|
(五)药剂制备 | ||||||
| 硫酸储罐 | Φ4780x6000,Cs | 个 | 1 |
| 93%硫酸,可用7天。总容积:V=107.62m3;有效容积V=102.24m3 |
| 磷酸储罐 | Φ6690x8000,Cs+防腐 | 个 | 1 |
| 40%硫酸,可用7天,总容积:V=281m3;有效容积V=274m3 |
| 配酸罐 | Φ2860x3000,CS+防腐 | 个 | 1 | 电机:N=7.5KW | 总容积:V= 19.4m3;有效容积V= 17.4 m3, |
| 稀酸高位槽 | Φ4780x5000,CS+防腐 | 个 | 1 |
| 总容积:V= 89.68m3;有效容积V=86.09 m3,可用2.6小时 |
| 起泡剂储槽 | Φ2860x3000,CS | 个 | 1 |
| 总容积:V=19.40m3;有效容积V=17.46m3 |
| 药剂配制槽 | Φ3820x3500,Cs+砼+防腐 | 个 | 3 | 电机:N=18.5KW/4P | 总容积:V=40.09m3;有效容积V=36.66m3 |
(六)废气处理设备 |
| |||||
25 | 布袋除尘系统 | -- | 套 | 2 | -- |
|
(七)废水处理设备 |
| |||||
26 | 地埋式一体化污水处理设备 | -- | 套 | 1 | -- |
|
(八)废液收集地槽 | ||||||
27 | 磨机周边收集地槽 | Φ1910x1500,材料Cs+砼 | 个 | 2 | 电机:N=5.5KW/4P | 总容积:V=4.33m3;有效容积V=3.4m3 |
28 | 浮选废液收集地槽 | Φ1910x1500,材料Cs+砼 | 个 | 1 | 电机:N=5.5KW/4P | 总容积:V=4.33m3;有效容积V=3.4m3 |
29 | 精矿压滤收集地槽 | Φ1910x1500,材料Cs+砼 | 个 | 1 | 电机:N=5.5KW/4P | 总容积:V=4.33m3;有效容积V=3.4m3 |
30 | 应急事故池 |
| 个 | 1 |
| 面积858.5m2,容积515.1m3。 |
注:新桥5#指的是是新桥A层矿;新桥1#指的是新桥B层矿。
2.11主要原辅材料
1、主要原辅材料消耗
本项目原辅材料消耗见表2.11-1。
表2.11-1 选矿原辅材料消耗表
序号 | 名称 | 单位 | 年消耗量 | 来源 | 运输方式 | 备注 |
1 | 磷矿石 | 万t/a | 150 | 福泉磷矿新桥矿山 | 新桥B层矿皮带输送,新桥A层矿汽车运输 | 新桥A层矿100万t/a 新桥B层矿50万t/a
|
2 | 硫酸(93%) | t/a | 7500 | 外购 | 汽车运输 |
|
3 | 磷酸 | t/a | 9750 | 外购 | 汽车运输 |
|
4 | GC-03 | t/a | 19.5 | 外购 | 汽车运输 | 起泡剂 |
5 | GC-05 | t/a | 1050 | 外购 | 汽车运输 | 浮选药剂 |
6 | JHN-DA | t/a | 75 | 外购 | 汽车运输 | 絮凝剂 |
2、原矿石来源
本项目生产所需磷矿石150万吨/年来源于福泉磷矿新桥磷矿山,其中新桥A层矿100万t/a,新桥B层矿50万t/a。新桥B层矿来自位于场地西南侧的新桥矿井1#井附近,原料堆场设在井口附近,原矿经皮带输送机送至原料堆场;新桥A层矿的原矿堆场设在全厂高处东南侧,由汽车运输。因A层矿与B层矿的品位不同,项目分别设置两套选矿系统,但是后序工序浮选、压滤、尾矿浓密等合建在同一车间内。
福泉磷矿新桥磷矿山位于福泉及瓮安两县的交界处,白岩矿段的南缘,采矿许可证号:C520000201166120113866,有效期为30年,自2011年6月~2041年6月,开采方式为地下开采,现有生产能力为100万t/a。目前,福泉磷矿新桥磷矿山正常运行。
2、原矿、精矿、尾矿成分
(1)磷矿原矿石类型与成分
矿石中主要化学成分为P2O5、 CaO、 MgO、Fe2O3、 Al2O3、F等,按照矿石化学组份划分矿石工业类型为钙(镁)质磷块岩。
新桥A层矿和B层矿的矿石成分见表2.11-2和2.11-3。
表2.11-2 新桥B层矿石成分表
单位 | % | ppm | ||||||||||||||
类别 | P2O5 | CaO | MgO | Fe2O3 | Al2O3 | SiO2 | F | SO3 | Ai | 灼失量 | Na | K | As | Pb | Cd | Cr |
指标 | 19.43 | 38.96 | 8.01 | 0.26 | 0.13 | 12.21 | 1.14 | 0.97 | 10.36 | 19.98 | 1996 | 213 | 24 | 4 | 0.1 | 2 |
表2.11-3 新桥A层矿石成分表
单位 | % | ppm | ||||||||||||||
类别 | P2O5 | CaO | MgO | Fe2O3 | Al2O3 | SiO2 | F | SO3 | Ai | 灼失量 | Na | K | As | Pb | Cd | Cr |
指标 | 27.30 | 40.77 | 2.59 | 1.52 | 2.57 | 13.77 | 2.01 | 3.15 | 15.06 | 5.93 | 2504 | 3291 | 45 | 20 | 未检出 | 5 |
(2)磷矿精矿主要成分
经过浮选去除杂质之后,得到品位P2O5 30~33%、MgO含量≤1%的磷精矿。磷精矿主要成分见表2.11-4。
表2.11-4 磷精矿主要成分表
分析项目 | P2O5 | CaO | MgO | Fe2O3 | Al2O3 | F | As |
混合样 | 31.3 | 42.76 | 0.74 | 0.82 | 1.06 | 1.29 | 0.00003 |
(3)尾矿渣主要成分
根据建设单位提供的资料,尾矿渣主要成分见表2.11-5。
表2.11-5 尾矿主要成分表
分析项目 | P2O5 | CaO | MgO | Fe2O3 | Al2O3 | F | As |
混合样 | 6.34 | 33.22 | 18.48 | 0.19 | 0.17 | 0.66 | 0.000008 |
3、选矿药剂种类
选矿厂浮选药剂为硫酸、磷酸、GC-03、GC-05、JHN-DA共5种,均采用PLC程控给药机添加至各加药点。药剂的贮存和制备在同一个厂房内,贮存时间约1个月。
硫酸和磷酸为液体,直接通过管道输送至罐区硫酸和磷酸专用酸罐储存。罐区设置围堰,其中硫酸罐围堰136.3m2,容积272m3,磷酸罐围堰356.55m2,容积713.2m3。储存量均为11天的用量。
GC-03、GC-05和絮凝剂为粉状固体,为外购,通过汽车运输至药剂库房储存区码放堆存,堆高不大于3米,储存量为11天的用量。
选矿厂主要原辅材料药剂消耗及储存量见表2.11-6。
表2.11-6 选矿厂药剂消耗及储存量一览表
序号 | 项目名称 | 单位消耗 | 日消耗 t/d | 储存量 |
kg/t原矿 | ||||
1 | 磷酸 | 6.5 | 29.54 | 30t |
2 | 硫酸(93%) | 5 | 22.73 | 75t |
3 | GC-05 | 0.7 | 3.18 | 55t |
4 | GC-03 | 0.013 | 0.06 | 10t |
5 | JHN-DA | 0.05 | 0.23 | 5t |
3工程分析
3.1建设期期工程分析
3.1.1工艺流程及产污环节分析
项目建设期为10个月,选厂用地内现状为林草地、灌草丛等。项目施工期将进行土地平整、道路桥梁施工、管线施工、结构施工、设备安装、内外装修以及场地绿化等工作。建设过程中不可避免的会产生废气、废水、噪声和固体废物,施工期工艺流程和产污环节见图3.1-1。

项目建设期间主要影响包括施工扬尘和车辆运输产生的扬尘等、施工噪声及车辆运输噪声、施工期生产废水和施工人员生活废水、桥梁施工产生的悬浮物、施工人员生活垃圾和建筑垃圾、场地平整带来的生态破坏等问题。
3.1.2主要污染因素
通过对施工工序进行分析可知,施工过程中有粉尘、噪声、废水及固体废物等污染产生,将污染源污染物分汇总于表3.1-1。
表3.1-1施工过程污染因素分布一览表
序号 | 类型 | 污染源 | 主要污染物 | 排放去向 |
1 | 生态影响 | 场地平整,清除地表树木草丛 | 损坏植被、土壤 加强水土流失及风蚀粉尘 | |
2 | 大气 | 场地裸露、材料堆放 | 粉尘 | 大气环境 |
土石方运输,建筑材料运输 | ||||
3 | 废水 | 混凝土养护排水 | SS | 沉淀后回用洒水抑尘 |
各种车辆冲洗水 | ||||
施工人员生活污水 | COD、SS、NH3-N | 依托周边居民生活设施 | ||
4 | 噪声 | 施工机械运行 | 噪声 | 周围环境 |
运输车辆 | ||||
5 | 固体废物 | 淤泥、草丛表层土壤及土方开挖等 | 土壤 | 部分用于厂区建设填方,其余弃方交由襄阳市渣土办统一调配 |
塑料、金属、纸箱等 | 施工固体废物 | 回收外售 | ||
施工人员 | 生活垃圾 | 市政生活垃圾处置场 | ||
3.1.3主要污染物产排情况分析
3.1.3.1生态影响
(1)项目区清除地表草丛土壤施工前期,清除场地,土石方开挖、填筑、机械碾压等施工活动,破坏了工程区域原有地貌和植被,减少原有绿地面积;破坏征地地面土壤层,破坏自然水土保持植被可能加重水土流失。
(2)施工期间的土石方主要来自建设区平整场地、开挖、砌筑土石方等,部分用于厂区建设填方,其余弃方交由襄阳市渣土办统一调配。在场地平整时,表土应提前清理,作为绿化覆土的来源,不需设置取土场。
3.1.3.2废水
(1)施工生产废水
本项目在施工过程中产生少量混凝土养护污水,主要污染物是悬浮物、石油类等。
运输车辆及机械设备的冲洗废水是施工期另一个废水来源,这部分废水主要污染物是悬浮物、石油类等。
土石方阶段大气降水排水。施工期污水中石油类浓度为10~30mg/L,悬浮物浓度为100~300mg/L。一般产生在基础施工阶段,经沉淀池沉淀后回用于建设过程,不外排。
(2)施工生活污水
项目施工高峰期施工人员约20人,生活用水量按60L/人·d计,则施工人员生活用水量为1.2m3/d,生活污水排放量按用水量的80%计,施工期为10个月,则施工期生活污水日排放量为0.96t,总排水量为288t。主要污染因子为COD、BOD5、NH3-N等。施工期生活污水中各污染物产生浓度为:COD 270mg/L、BOD5 160mg/L、NH3-N 25mg/L。本项目工人的食宿依托附近的居民区,在项目区内不设置临时生活设施,故在项目区域无生活废水排放。
3.1.3.3废气
施工机械、运输车辆造成的扬尘及燃油排放的废气,临时堆土场里裸露地表在风力作用下产生的扬尘等,均可导致空气质量的下降。不同施工阶段主要大气污染源及排放的污染物列于下表3.1-2。
表3.1-2不同施工阶段的主要大气污染源及污染物
NO2、CO、HC | ||
NO2、CO、HC | ||
NO2、CO、HC |
从上表可以看出,项目施工期扬尘污染源数量较多,持续时间也较长,如建筑垃圾堆场和建材堆场扬尘、车辆行驶产生的道路扬尘在各个施工阶段都存在,既有面源,也有流动源。施工期间产生的大气污染物有运输车辆尾气,燃油机械的尾气,施工粉尘。最为突出的是施工粉尘。
一般情况下,施工工地在自然风作用下产生的扬尘所影响的范围是100米以内。如果在施工期间对车辆行驶的路面实施洒水抑尘,每天洒水4~5次,可使扬尘减少70%左右。表3.1-3为施工场地洒水抑尘试验结果。可见每天洒水4~5次进行抑尘,可有效地控制施工扬尘,可将TSP的污染距离缩小到20米~50米。
表3.1-3施工场地洒水抑尘试验结果
距离(m) | 5 | 20 | 50 | 100 | |
TSP小时平均浓度(mg/m3) | 不洒水 | 10.14 | 2.89 | 1.15 | 0.86 |
洒水 | 2.01 | 1.40 | 0.67 | 0.60 | |
因此,为控制施工期扬尘对周围环境的影响,本工程施工期需采取必要的防尘措施,如路面清扫、路面洒水、车速限制、黄沙等建材覆盖运输、堆放等,按《大气污染物综合排放标准》(GB16279―1996)表2中二级标准的要求,施工场界粉尘控制在1mg/m3以下,以减小施工扬尘对周围环境的影响。
3.1.3.4固体废物
建设期固体废物主要包括施工人员的生活垃圾、施工过程中产生的表层土、建筑垃圾及废渣土等。
施工期生活垃圾是由施工人员产生的,产生量与施工人员数量有关。施工人员生活垃圾按1.0kg/人·d计算,施工高峰期现场施工人员约20人,最大排放量为0.02t/d,施工期约300天,共产生生活垃圾6t。施工期生活垃圾集中存放,委托环卫部门清运、卫生填埋。
施工期间的土石方主要来自建设区平整场地、开挖、砌筑土石方等,部分用于厂区建设填方,其余弃方交由襄阳市渣土办统一调配。在场地平整时,表土应提前清理,作为绿化覆土的来源。
采取以上措施后,施工期固体废物不会对周边环境产生影响。
3.1.3.5噪声
施工期噪声源主要来自于施工机械和运输车辆。
机械设备噪声:推土机、压路机、挖掘机、搅拌机等机械运行时,在距离声源10-15m处的噪声值高达60~85dB(A);这些突发性非稳态噪声源对施工人员、周围居民、生活在施工区附近的动植物产生较大的影响。
交通运输噪声:大型载重水泥罐车噪声较大,对沿途关心点影响较大。
施工机械噪声级实测值(类比同类型行业)见表3.1-4。
表3.1-4主要施工机械设备的噪声源强
施工机械 | 数量 | 测量声级 dB(A) | 测量距离(m) |
挖掘机 | 1台 | 75 | 15 |
压路机 | 1-2台 | 73 | 10 |
铲土机 | 2-4台 | 75 | 15 |
自卸卡车 | 2-4辆 | 80 | 15 |
混凝土搅拌机 | 1台 | 79 | 15 |
切割机 | 1台 | 87 | 10 |
对外运输路线:选厂道路——乡村道路,交通运输车辆噪声源强见表3.1-5。
表3.1-5 施工交通运输车辆声级
施工阶段 | 车辆类型 | 声级dB(A) |
土方阶段 | 大型载重车 | 90 |
底板及结构阶段 | 混凝土罐车 | 80~85 |
安装阶段 | 轻型载重卡车 | 75 |
3.2营运工程分析
3.2.1工艺流程及产污环节分析
3.2.1.1生产工艺流程分析
本项目选矿工序包括原矿准备、破磨、浮选、浓缩压滤等。
(1)原矿准备:原矿通过皮带或汽车运输至原矿堆场临时堆放,由铲车装到破碎进料矿仓内。
(2)破磨系统:原矿经带格栅的受料槽送至颚式破碎机粗碎后,进入圆锥破碎机进行二级破碎后,经计量后进入球磨机。磨机加入回水(中水)和部分新鲜水也进入进行湿法磨矿,经磨机湿磨后矿浆流入矿浆过渡槽。破磨过程中会产生粉尘及设备噪声、球磨机废液。
(3)浮选系统:经磨机湿磨后的矿浆,由旋流器进料泵送到旋流器分级矿浆,粗颗粒经旋流器底流口进入球磨机继续研磨,而细颗粒由溢流管入矿浆搅拌槽,加入稀酸水调节PH值到4.6~4.8后先后进入粗选浮选机组、精选浮选机组并加入浮选药剂进行浮选,一级粗选后的尾矿进入尾矿浓密机,二级粗选和一级精选后的尾矿进入扫选,扫选后的尾矿进入尾矿浓密机,扫选的中矿返回二级粗选,经一级精选后的精矿进入精矿浆中转槽。浮选过程中主要污染物为浮选机组噪声。
(4)精矿浓密及压滤系统:精矿浆输送到精矿压滤机压滤后滤液收集后泵送至球磨机,压滤后的精矿由皮带输送机送至精矿库房;部分磷精矿用汽车运至川恒股份生产磷酸,另外一部分外卖。该工序主要污染物为设备噪声。
(5)尾矿浓密及压滤系统:尾矿通过浓密机后,稠浆进入稠浆中转槽,清液进入全厂区中转池。稠浆通过泵送至尾矿压滤机中进行脱水,脱水后的滤液进入全厂区中转池,脱水后的尾矿进入尾矿中转库房后,可进入福泉磷矿新桥矿山1#充填站从而进入矿井充填,也可以通过汽车转运到到福泉磷矿新桥矿山2#充填站和福泉磷矿小坝矿山充填站从而进入矿井充填。该工序主要污染物为设备噪声。
项目各环节浓缩溢流水、压滤水等选矿废水经收集后回用于选矿各环节。项目生产工艺产生的废水内部循环使用,整个选厂无生产废水外排。
本项目工艺流程及产排污节点详见图3.2-1。

图3.2-1项目工艺流程及产污节点图
3.2.1.2营运期产污环节分析
表3.2-1 项目营运期主要污染物一览表
外环境
类别 | 污染源 | 污染物名称 | 治理措施 | 排放去向 |
废气 | 破碎车间 | 粉尘 | 采用集气罩对各破碎车间产尘点粉尘进行收集,进入布袋除尘器进行除尘处理,最终经过15m高排气筒外排。 | 大气环境 |
原矿堆场 | 矿石堆场地面采用水泥硬化,采用半封闭式棚架,设置自动洒水喷头。 | |||
精矿库 | 精矿堆场顶面设置顶棚,用于挡雨。 | |||
尾矿库 | 设顶棚进行雨水遮挡,并在四边设置防风抑尘围栏。 | |||
装卸粉尘、运输粉尘 | 通过洒水和车辆加盖篷布控制 | |||
| 食堂 | 油烟 | 经油烟净化装置处理后通过专用烟道至屋顶排放 | ||
污水处理设备 | 恶臭 | 生物脱臭和活性炭吸附法进行除臭 | ||
废水 | 选矿废水 | SS、总磷、氟化物 | 沉淀处理后回用于生产 | 选厂回用 |
生活废水 | COD、BOD、氨氮、SS、动植物油 | 经化粪池处理后进入一体化污水处理装置,处理达标后回用于生产 | 选厂回用 | |
初期雨水 | SS、磷酸盐 | 雨水收集池收集后用于厂区绿化,厂区破碎工序、厂区道路、厂外运输道路洒水抑尘。 | 选厂回用 | |
噪声 | 破磨工序、选矿工序、浓密压滤工序 | 噪声 | 合理布局、厂房隔声、用低噪声设备、隔声泵房、安装减振器 | 外环境 |
固体 废物 | 尾矿压滤工序 | 尾矿 | 通过汽车定期运到福泉磷矿新桥矿山2#充填站和福泉磷矿小坝矿山充填站从而进入矿井采空区井下充填。 | 井下充填 |
除尘器收尘 | 沉降粉尘 | 作为原料回用于生产 | 选厂回用 | |
污水处理设备污泥 | 污泥 | 定期清运,交由环卫部门卫生填埋 | 外部处置 | |
废机油 | 废矿物油 | 设置危废暂存间交由危废处置单位安全处置 | 外部处置 | |
生活垃圾 | 生活垃圾 | 桶装收集后集中送当地环卫部门处理 | 外部处置 |
3.2.2物料平衡及水平衡
3.2.2.1总物料平衡
根据建设单位提供的资料,本项目建设完成后年处理原矿石150万t,产品为磷精矿,产量为10万t/年。尾矿通过汽车定期运到福泉磷矿新桥矿山2#充填站和福泉磷矿小坝矿山充填站进入矿井采空区井下充填。项目物料平衡详见表3.2-2和图3.2-2。
表3.2-2 本项目物料平衡一览表 单位:t/a
进料(干物料) | 出料(干物料) | ||||
物料名称 | 数量(t/a) | 比例(%) | 物料名称 | 数量(t/a) | 比例(%) |
原矿石 | 1500000 | 100 | 磷精矿 | 1100000 | 73.33 |
尾矿 | 3999995 | 26.66967 | |||
损失 (产生粉尘) | 5 | 0.00033 | |||
合计 | 1500000 | 100 | 合计 | 1500000 | 100 |

3.2.2.2磷(P2O5)平衡
本项目磷(P2O5)元素平衡见图3.2-3、表3.2-3。

表3.2-3 本项目磷(P2O5)平衡表
进料(干物料) | 出料(干物料) | ||||||
物料 名称 | 用量(t/a) | P2O5品味(%) | 折P2O5量(t/a) | 物料名称 | 产量(t/a) | P2O5品味(%) | 折P2O5量(t/a) |
B层矿原矿石 | 500000 | 19.4 | 42350.2 | 磷精矿 | 1100000 | 31.3 | 150459.1 |
A层矿原矿石 | 1000000 | 27.3 | 119191.8 | 尾矿 | 399995 | 6.346 | 11082.46 |
|
|
|
| 损失 (产生粉尘) | 5 | 19.97 | 0.436 |
合计 | 1500000 | -- | 161542 | 合计 | 1500000 | -- | 161542 |
3.2.2.3水平衡
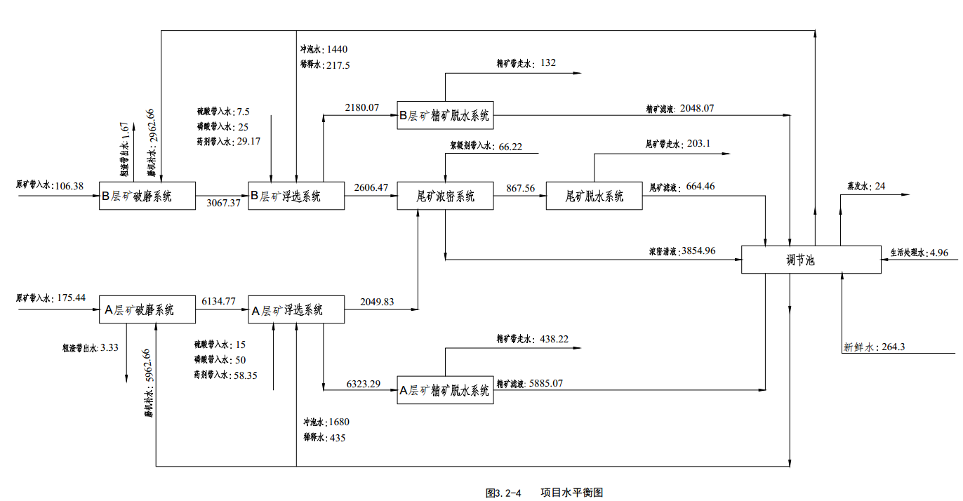
本项目主要有两类给水系统。一是生活用水系统,全部用由自来水管网供给;二是生产用水系统,供选矿工艺生产用水,来水主要是尾矿脱水废水、选矿精矿脱水及补充的新鲜水。生活污水经化粪池处理后,经地埋式一体化装置处理设备处理达到《污水综合排放标准》(GB8978-1996)表4中的一级标准后回用于生产;生产废水全部处理后回用于生产,不外排。
(1)生活用水
本项目营运期人员约为62人,本项目员工办公生活用水取自自来水。依据《建筑给排水设计规范》(GB50015-2003,2009版),本项目生活用水量(包括食堂用水)按每人0.1m3/d计,则员工生活用水量约为6.2t/d(2046t/a)。本项目员工食堂废水经隔油池预处理后,与其他生活污水一起进入一体化污水处理装置,处理达标后回用于生产。
(2)选矿厂用水
选矿用水主要包括破磨用水、浮选用水、尾矿浓密用水、尾矿脱水用水、精矿脱水用水等。项目各装置区排水系统采用雨污分流、循环利用原则,项目生产废水经处理后全部回用,不外排。项目新鲜水用量264.3m3/d。
本项目生产过程水平衡情况见表3.2-4。水平衡图见图3.2-4。
表3.2-4 本项目水平衡表 (单位:m3/d)
序号 | 用水环节 | 给水系统 | 排水系统 | 备注 | |||||
总用水量 | 原辅材带入 | 回水量 | 上段工艺来水 | 消耗量 | 下段工艺去水 | 排水量 |
| ||
1 | B层矿破磨系统 | 3069.04 | 106.38 | 2962.66 |
| 1.67 | 3067.37 | 0 |
|
2 | B层矿浮选系统 | 4786.54 | 61.67 | 1657.5 | 3067.37 |
| B层矿精矿脱水系统2180.07, 尾矿浓密系统2606.47 | 0 |
|
3 | B层矿精矿脱水系统 | 2180.07 |
|
| 2180.07 | 132 |
| 2048.07 | 排水全部回用于生产 |
4 | A层矿破磨系统 | 6138.1 | 175.44 | 5962.66 |
| 3.33 | 6134.77 | 0 |
|
5 | A层矿浮选系统 | 8373.12 | 123.35 | 2115 | 6134.77 |
| A层矿精矿脱水系统:6323.29 尾矿浓密系统2049.83 | 0 |
|
6 | A层矿精矿脱水系统 | 6323.29 |
|
| 6323.29 | 438.22 |
| 5885.07 | 排水全部回用于生产 |
7 | 尾矿浓密 | 4722.52 | 66.22 |
| 4656.3 |
| 867.56 | 3854.96 | 排水全部回用于生产 |
8 | 尾矿脱水系统 | 867.56 |
|
| 867.56 | 203.1 |
| 664.46 | 排水全部回用于生产 |
10 | 办公生活用水 | 6.2 |
|
|
| 1.04 |
| 4.96 | 排水全部回用于生产 |
| 合计 | 36466.44 | 533.06 | 12697.82 | 23229.36 | 779.36 | 23229.36 | 12457.52 |
|

3.2.3主要污染物产排情况分析
3.2.3.1废气
本项目运营期废气主要为选厂原矿堆场装卸、风蚀扬尘,选矿工艺流程中破碎机、皮带输送机的转载点等排放的粉尘,食堂油烟,污水处理设备恶臭等。
(1)矿石破碎筛分粉尘
本项目主要大气污染源为选厂破碎车间破碎过程产生的粉尘。本项目破碎、运输胶带、粉矿仓均为密闭式,主要产尘点为颚式破碎机、圆锥破碎机、运输胶带及上矿料仓格栅进出料口,建设单位拟在物料各环节进出料口安装集尘罩收集粉尘,集尘罩经风机抽风罩内形成负压,提高产尘点粉尘的收集效率,极大减少粉尘的无组织排放,收集的粉尘经风管引入脉冲布袋除尘器处理后,经高15m、内径0.8m排气筒排放。
根据建设方提供的资料,磷矿石中含水率在5~10%,破碎、筛分过程中粉尘产生量约为物料量的0.00032%,项目原矿石破碎筛分量为1500000t/a,则破碎、筛分系统粉尘产生量为4.786t/a,被集尘系统捕集的粉尘将通过风道进入脉冲布袋除尘器,脉冲布袋除尘器的收集效率为98%,除尘效率取值为99.8%,含尘气体经净化后排空,截留粉尘作为后续工段的原料用于生产。
表3.2-5本项目破碎筛分粉尘处理效果表
区域 | 单位 | 破碎、格栅 | ||
风机风量 | m3/h | 3000 | ||
1 | 粉尘产生情况 | 产生浓度 | mg/m3 | 20.14 |
产生量 | t/a | 4.786 | ||
产生速率 | kg/h | 0.604 | ||
2 | 有组织粉尘排放情况 | 排放浓度 | mg/m3 | 0.04 |
排放量 | t/a | 0.0094 | ||
排放速率 | kg/h | 0.00121 | ||
3 | 粉尘收集效率 | % | 98 | |
4 | 粉尘处理效率 | % | 99.8 | |
| 粉尘削减量 | t/a | 4.68 | |
5 | 无组织排放 | t/a | 0.096 | |
破碎筛分车间袋式除尘器除尘效率为99.8%,最终经15m高,内径0.8m的排气筒排放,粉尘总排放量0.1056t/a,其中有组织排放量为0.009572t/a,无组织排放量为0.096t/a。净化后的破碎粉尘排放浓度为0.04mg/m3,排放速率为0.00121kg/h,能够满足《大气污染物综合排放标准》(GB16297-1996)表2中二级标准中最高允许排放浓度限值(120mg/m3)的要求。
(2)原矿堆场装卸扬尘
物料装卸机械落差的起尘量采用交通部水运研究所和武汉水运工程学院提出的装卸起尘量经验公式估算,经验公式为:
Q=0.03Vi1.6×H1.23×e-0.28W×Gi×fi×a
式中:Q——矿石堆装卸年起尘量,kg/a
H——矿石装卸平均落差,1.0m
Gi——装卸量,取1500000t
Vi——风速,取当地年平均风速2m/s
W——矿石含水量,取8%
fi——平均风速大于4.0m/s风速的年频率;
a——大气降雨修正系数,取0.25
本次计算以矿石含水率为8%进行计算,则本项目矿石堆场装卸扬尘的产生量为3.668t/a。采取洒水降尘、控制装卸高度措施后可以将扬尘量减少90~95%,则无组织粉尘排放量为0.336t/a。
将此公式用于其它物料时,还应考虑物料中细粒部分比例及比重差异,进行适当修正。煤属于易碎性矿石,磷矿石中等硬度,根据原矿粒度特征曲线(参见《选矿设计手册》),煤中细粒量与磷矿石中细粒量之比取2:1。小于0.1mm不同比重颗粒的等降比表达如下:

煤的比重取1.35,根据地质报告,该矿区磷矿石平均比重为2.59t/m3,Δ为空气比重,可忽略,e0=0.52。综合上述各种因素,由上式可以计算在全年作业时间及气象条件下,拟建工程磷矿堆场装卸作业时产生的无组织排放量约为0.1747t/a(6.13mg/s)。
(3)矿石堆场风蚀扬尘
原矿堆场、尾矿库、精矿库的扬尘与堆场特性、生产作业和风速有关。项目所处地段的静风频率较高,产生粉尘量较小,且从项目生产到装运期间时间较短,大多为当日生产当日装运。在堆放过程中通过适量洒水可以使扬尘量得到有效控制,所以形成的扬尘相对较少,尤其是在雨季,基本不会产生扬尘,因此可以只计算旱季的扬尘量。由于项目尾矿、精矿含水率在13%湿度较大,基本上不会产生粉尘,本项目仅考虑原矿堆场扬尘。
堆场的扬尘量采用西安冶金建筑学院干堆计算公式,公式如下:
Q=4.23×10-4×V4.9×S
式中:Q——扬尘产生量,单位mg/s;
V——风速,单位m/s,2m/s;
S——面积,单位m2,A、B层矿原矿堆场面积为1000m2。
经计算,原矿堆场扬尘产生量为12.63mg/s,旱季扬尘产生量为1.09kg/d,按90天计,则A原矿堆场扬尘年产生量为98kg/a,B原矿堆场扬尘年产生量为98kg/a。本项目拟在堆场建设时需地面采用水泥硬化,设置三面围挡,设置自动洒水喷头,可以将扬尘量减少80%,则AB原矿堆场无组织粉尘排放量为39.2kg/a。
(4)运输扬尘
汽车在运输选矿辅料和尾矿过程中会产生一定量的扬尘。选矿厂内部设置道路长约226m水泥路,选厂道路与乡村公路、矿山公路相连至矿山采空区,运输道路路面均为水泥混凝土路面,选矿辅料和干排尾砂运输过程中在采取加盖篷布、控制装载量、限速措施后,起尘量很小,本次环评不予计算。
(5)食堂油烟
根据建设单位提供的资料,矿区食堂用餐人数约为34人。人均食用油消耗量以8.0kg/a计,则项目建成投产后,食堂食用油消耗量约为0.272t/a。根据类比调查,单位食堂一般以大锅菜为主,有别于对外营业的餐饮企业,其所排油烟气中油烟含量相对较低,油烟排放量占耗油量的1.5%,则油烟产生量为0.0041t/a,本项目员工食堂拟设置油烟净化器基本排风量为2000m3/h,油烟处理效率为60%,产生的烟气拟经高效油烟净化装置处理后油烟排放量约0.001632t/a,油烟处理后排放浓度为0.82mg/m3。项目油烟经油烟净化器处理后经烟道至楼顶排放。
(6)污水处理设备恶臭
本项目拟在公司办公生活区建设一体化生活污水处理设备,设备采用地埋式,采用二级生物接触氧化处理工艺。项目污水处理站预埋地下,项目地埋式污水处理站在运行过程中将产生的少量恶臭气体为微生物分解的有机物气体,主要以NH3和H2S气体为主,该污水处理站为地埋式,恶臭气体的产生受到较大抑制,因此,地埋式污水处理站产生的恶臭气体量较小。对污水处理站恶臭气体采取活性炭吸附法进行除臭后高空排气。
3.2.3.2废水
(1)生产废水
项目生产废水主要来源于选矿过程中浓密机溢流水、精矿脱水、尾矿干排水等选矿废水。
拟建选矿工程生产过程中,原矿经破碎筛分后与浮选剂等悬浮液混合进入旋流器,经浮选机组、扫选机组后,尾矿浆进入尾矿中转槽再用泵抽至尾矿浓密机进一步浓缩澄清,上清水泵至返水池,泵送至浮选、破磨工序回用,经压滤机压滤的后的滤渣即尾矿含水量降低至13%以下,堆放在尾矿库,滤液经滤液池收集后回用于尾矿浓密机组;精矿浆进入精矿中转槽后,泵送至用泵送至精矿浓密机进一步浓缩澄清,上清水泵至返水池,泵送至浮选、破磨工序回用,经压滤机压滤后的滤液经滤液池收集后的产品精磷矿含水量降低至13%以下,堆放在精矿库,滤液经滤液池回用于精矿浓密机组。
(2)生活污水
本项目营运期人员约为62人,本项目员工办公生活用水取自选厂已有的自来水管网。依据《建筑给排水设计规范》(GB50015-2003,2009版),本项目生活用水量(包括食堂用水)按每人100L/d计,则员工生活用水量约为6.2t/d(2046t/a),排水量按用水量80%计,为4.96t/d(1636.8t/a)。本项目员工食堂废水经隔油池预处理后,与其他生活污水一起进入地埋式一体化生活污水处理装置,处理达标后回用于生产。
(3)初期雨水
本项目选厂需在四周建设围墙,项目区历年最大暴雨量为73.6mm/h,选厂占地49070.6m2,据此计算10分钟初期雨水量约601.93m3,需建设容积不小于601.93m3的初期雨水收集池。根据厂区布局及地形情况,项目设置2座初期雨水收集池,分别在选矿厂房北侧的原矿堆场设置一座容积1200m3(面积400m2)的初期雨水收集池和磷精矿库房设置一座容积1032m3(面积172m2)的初期雨水收集池。
初期雨水经收集后进入调节池作为选厂补充水,不外排。多余雨水经溢流口外排。
3.2.3.3噪声
根据本工程生产、运输特点,噪声源主要来自选厂生产和装卸作业噪声、选厂运输交通噪声。
1、选厂设备噪声
根据本工程生产、运输特点,噪声源主要来自选厂生产和装卸作业噪声。选厂地面主要噪声源有:破碎机、渣泵、水泵、压滤机、浓缩机、风机等,这些设备噪声源大部分是宽频带的,且多为固定噪声源。
实体墙隔声量在30~35dB(A);风机安装消声器噪声源强可减少约20dB(A),设备安装减振基础后期噪声源强可减少10dB(A),四周绿化带可降噪约2~3dB(A);采取上述隔声、吸声等措施后,主要设备源强见表3.2-7。
表3.2-7 主要噪声设备及声级值一览表
设备名称 | 数量(台) | 设备噪声dB(A) | 防治措施 | 采取措施后车间噪声dB(A) | 叠加噪声值dB(A) | |
矿石破碎车间 | 破碎机 | 2 | 100 | 高噪声设备置于封闭车间内,墙壁结构为约60mm厚砖墙 | 68.5 | 69.6 |
球磨机 | 2 | 90 | 63 | |||
浓密区 | 浓密机 | 2 | 70 | 在设备与地面之间安装减振器 | 55 | 65.8 |
压滤机 | 2 | 70 | 55 | |||
空压机 | 1 | 85 | 65 | |||
选矿车间 | 旋流器组 | 2 | 95 | 高噪声设备置于封闭车间内,墙壁结构为约60mm厚砖墙 | 70 | 72.1 |
浮选机组 | 8 | 90 | 65 | |||
泵房 | 风机 | 2 | 85 | 置于封闭隔间内,墙壁结构为约60mm厚砖墙; | 60 | 63.5 |
泵类 | 2 | 80 | 58 | |||
2、交通噪声源
一处理50万t/a新桥B层矿(皮带输送机送至原料堆场),系列二处理100万t/a新桥A层矿(由汽车运输入厂)。
本项目每年50万t的B层矿/a由皮带输送至B层矿原料堆场,每年100万t的A层矿由汽车运输至选厂内。年运输时间为330天,每天运输量约3030.30t。每车载重15吨计算,运输车流量约202量/天。项目尾矿运输主要通过选厂尾矿库—选厂自建道路—乡村道路—矿山道路,运输路线长约1.7km;项目辅料和精矿运输主要通过乡村道路,运输路线长约0.9km。运输对环境的影响主要为运输扬尘及车辆噪声对道路两侧沿线200m范围内居民的影响以及对道路碾压产生的路面破坏影响。
3.2.3.4固体废物
本项目营运期固体废物主要为尾矿,脉冲布袋除尘器回收粉尘,污水处理设备污泥,废机油,生活垃圾等。
1、一般工业固废
①尾矿
本项目尾矿产生量约为399995t/a,定期运至新桥磷矿山2#充填站和福泉磷矿小坝矿山充填站从而进入采空区井下充填。
②除尘器回收粉尘
破碎筛分过程中脉冲布袋除尘器收集的矿粉量为4.68t/a。
③生活污水处理设备污泥
生活污水处理站污泥产生量根据生活污水中SS的去除率进行核算,本项目废水中SS的产生量为0.48t/a。污水处理设施对SS的去除率按70%计,则SS的去除量为0.336t/a。污泥的含水率为80%,则污水处理站污泥产生量为1.344t/a。
2、危险废物
本项目的生产设备在生产过程中会有少量的废机油,该类废物属于危险废物,编号为HW08。根据项目实际情况和类比同类工艺,废机油的产生量共计约为0.5t/a,委托有资质的单位安全处置。
3、生活垃圾
本项目员工总数62人,产生生活垃圾量以0.5kg/人·日计,按330天计,则本项目产生的生活垃圾量为10.23t/a。生活垃圾桶装收集后交当地环卫部门清运。
综上所述,本项目生产过程中产生的各类固体废物全部得到合理处置。
3.3污染物产生量及排放量汇总
本工程污染物产生及排放清单见表3.3-1。
表3.3-1 本项目污染物产生量与排放量汇总单位:t/a
项目 | 污染源名称 | 产生量 | 削减量 | 排放量 | 备注 | |
废气 | 破碎粉尘 | 有组织 | 4.69 | 4.68 | 0.0094 | 布袋除尘后15m排气筒排放 |
无组织 | 0.096 | 0 | 0.096 | |||
堆场装卸扬尘 | 3.668 |
| 0.1747 | 喷淋、洒水抑尘 | ||
堆场风蚀扬尘 | 0.196 |
| 0.0392 | 喷淋、洒水抑尘 | ||
食堂油烟 | 0.0041 |
| 0.00163 | 油烟净化器处理 | ||
污水处理设备恶臭 | 产生少量,经生物脱臭和活性炭吸附法除臭处理后排放 | |||||
生活污水 | COD(t/a) | 0.67 | 0.60 | 0 | 地埋式一体化污水处理装置处理 | |
BOD5(t/a) | 0.38 | 0.34 | 0 | |||
SS(t/a) | 0.48 | 0.43 | 0 | |||
NH3-N(t/a) | 0.04 | 0.02 | 0 | |||
动植物油(t/a) | 0.04 | 0.03 | 0 | |||
固体 废物 | 尾矿渣(t/a) | 399995 | 399995 | 0 | 送采空区回填 | |
除尘器收尘(t/a) | 4.68 | 4.68 | 0 | 作为原料回用 | ||
污水处理设备污泥(t/a) | 1.344 | 0 | 1.344 | 定期清运,交由环卫部门卫生填埋 | ||
废机油(t/a) | 0.5 | 0.5 | 0 | 交由危废处置单位安全处置 | ||
生活垃圾(t/a) | 10..23 | 10.23 | 0 | 集中收集后送环卫部门处理 | ||
4环境现状调查与评价
4.1自然环境概况
4.1.1地理位置
本项目位于福泉市道坪镇谷龙村新桥组东面,经107°21′59′′~107°22′29.6147′′,北纬26°58′43′′~26°58′13.908′′,从福泉市牛场镇出发直接有公路到达,东距牛场镇9公里,距离福泉市区45km,至瓮安县城15km,至马场坪57km,距贵阳150公里。
本项目位于福泉磷矿新桥磷矿段1号井井口附近,项目厂区至马桥镇有矿山公路相通,由厂区北端向北东70km到保康县城,从县城向东144km至襄樊市、向北78km至襄渝线石花火车站,由矿区经马良向南210km抵宜昌市,均有公路相通。
项目地理位置见图4.1-1。
4.1.2地质地貌
项目厂区地貌属于构造侵蚀——溶蚀低中山,西面紧邻阿罗河,为一东高、西低斜坡地带,一凹形地势。最高点为新桥矿区1号拐点北东部一无名山头,海拔1540.3m,最低点为矿区内坝口附近阿罗河谷地,地形坡度一般在 10~35°不等。
厂区附近断裂构造发育,厂址附近出露地层为震旦系,南沱组冰碛层,陡山沱组磷块岩和灯影组白云岩以及第四系地层。
4.1.3气候气象
福泉市属北亚热带春夏半湿润型季风气候区,四季分明,冬暖夏凉。年平均气温 13.9?C,极端最低气温-8.8?C,极端最高气温34.8?C,最冷月(一月)均温3.3?C,最热月(七月)均温23.4?C,年平均降水量1158.1mm,年平均降雨日数193.5d,无霜期266.7d,年平均相对湿度83%。评价区全年以NE风为多,夏季盛行SE风,冬季盛行NE风,年静风频率46%,年平均风速为2.0m/s。灾害性天气有夏旱、冰雹等。

图3.1-2 福泉市风玫瑰图(静风=29%)
4.1.5水文特征
(1)地表水
项目厂区附近地表水系属于长江流域乌江水系岩坑河支流的上游。岩坑河上游称翁冲河,其源头的阿罗河起源于福泉市小坝附近的大山槽,总体上由南向北径流12.3km后在大竹林汇入岩坑河(在玉华以下河段称岩坑河),最总汇入乌江。
马田小溪属阿罗河东部支流,流向近东西,为灰田小溪和大坡小溪在枹木山汇流而成,总体上由南东向北西径流2.5km 后汇入阿罗河。翁冲河流量62L/s,年平均流量166.14L/s,岩坑河丰水期流量41.52m3/s,枯水期流量0.237m3/s,平水期流量0.997m3/s。
阿罗河最大流量2849L/s,最小流量94L/s,平均流量 291L/s,为项目区域内主要河流。项目水系见图4.1-2。
(2)地下水类型、含水岩组及富水性、隔水层区域水文地质概况
项目地下水分为松散岩类孔隙水、碳酸盐岩岩溶水和基岩裂隙水三类。
①松散岩孔隙水
含水层为第四系(Q)残坡积层,孔隙度高,透水性强,以大气降水补给为主,含水性弱,在枯季一般不含水。
②碳酸盐岩岩溶含水岩组
含水层为灯影组(Z2dy)及陡山沱组(Z1ds)灰岩、白云岩,主要通过大气降水沿岩溶裂隙、构造裂隙补给,多以岩溶管道形式赋存运移。富水性中等~强。
③基岩裂隙含水岩组
赋存于寒武系明心寺组(?1m)、牛蹄塘组(?1n)及板溪群群组(Pt2b)及震旦系南沱组(Nh2n)泥岩、粉砂岩、余粉砂岩、粉砂质板岩、凝灰质粉砂岩夹碎屑凝灰岩的节理裂隙与风化裂隙中,富水性弱~中等。大气降水通过地表风化裂隙渗透补给地下水,沿层间裂隙和构造裂隙运移、排泄,在地势低洼处出露汇入河流。
(3)地下水补给、径流和排泄条件
地下水补给源主要靠大气降水补给各含水层、地表泉水、河流、溪沟,本矿山位于谷地内,灯影组(Z2dy)白云岩出露地表8.11km2,汇水面积 19.128km2,地下水接受补给条件较好。
地下水绝大部分属岩溶潜水,均沿细小裂隙、孔隙、岩溶管道运移。地下水位标高约+1227m。地下水以2.8%的水力坡度由向南北径流。排泄区在新桥~构皮根一带,排泄标高+1126m~+1130m,以泉的形式排泄补给阿罗河。
项目区域水文地质见图4.1-3。
4.1.6土壤、植被及动植物资源
(1)土壤
评价区属于黔中山原丘陵宽谷盆地黄壤和石灰土区中东部。受地形、地貌、成土母质、气候、植被和人为因素的影响,评价区土壤主要为黄壤和石灰土。石灰土分布于评价区内碳酸盐岩地层出露范围,黄壤分布于评价区内的碎屑岩系地层出露范围,耕作土壤主要为黄泥田和黄泥土。
(2)植被
拟建项目区域属于 I 中亚热带常绿阔叶林亚带—IA.贵州高原湿润性常绿阔叶林地带—IA(4)黔中石灰岩山原常绿栎林常绿落叶混交林与马尾松林地区—IA(4)b 贵阳安顺石灰岩山原常绿栎林常绿落叶混交林及石灰岩植被小区。人工植被有玉-油一年两熟旱地作物组合和稻-油一年两熟水田作物组合。
(3)动物
矿区内未发现大型野生动物,无野生动物迁徙通道、栖息地和主要觅食地,动物主要为小型兽类、爬行类以及各种鸟类、昆虫等。
4.2环境质量现状调查与评价
为了解评价区域的环境质量现状,建设单位委托贵州昊华技术有限公司对项目所在地现状进行监测。
监测报告见附件3,监测点位见图4.2-1。
4.2.1环境空气
4.2.1.1项目所在区域达标分析
福泉市城区环境空气质量监测点为金山站点(即市环保大楼自动监测站点),地理坐标为107.51687m,26.69276m。根据黔南州人民政府网(网址:http://www.qnaic.gov.cn/doc/2018/07/15/1269805.shtml)2017年黔南州环境质量状况公报得知,项目所在区域为达标区,各污染物年平均浓度均满足《环境空气质量标准》(GB3095—2012)二级标准的要求。区域空气质量现状统计情况详见表4.2-1。
表4.2-1 区域空气质量现状评价表
污染物 | 年评价指标 | 现状浓度(μg/m3) | 标准值(μg/m3) | 占标率 (%) | 达标情况 |
SO2 | 年平均质量浓度 | 27 | 60 | 45 | 达标 |
NOx | 年平均质量浓度 | 20 | 40 | 50 | 达标 |
PM10 | 年平均质量浓度 | 42 | 70 | 60 | 达标 |
PM2.5 | 年平均质量浓度 | 25 | 35 | 71.4 | 达标 |
O3 | 8小时平均质量浓度 | 92 | 160 | 57.5 | 达标 |
CO | 日平均质量浓度 | 1600 | 4000 | 40 | 达标 |
1、基本污染物环境现状调查与分析
(1)数据来源及处理方法
本报告原始数据来源为中国环境监测总站经人工数据校核、质量控制后的2017年全国城市空气质量逐日监测数据。结合项目所在地理位置,根据总站筛选的环境监测站点,按照《环境影响评价技术导则大气环境》(HJ2.2-2018)第6.4.3.1条计算方法,项目选取距离项目最近的站点(凯里学院站点)作为本次现状评价的依据。数据统计分析方法参照《环境空气质量评价技术规范(试行)》(HJ663-2013)中相关内容执行。
①本次提供数据信息
表4.2-2 站点信息表
序号 | 数据年份 | 站点名称 | 站点编号 | 站点类型 | 省份 | 市 | 经度 | 纬度 | 距厂址距离 | 与评价范围关系 |
1 | 2017 | 凯里学院 | 522600051 | 城市点 | 贵州 | 黔东南苗族侗族自治州 | 107.8908 | 26.53111 | 70.9 | 评价范围外 |
②数据提取与处理日期:2019年04月19日
4.2.1.2项目环境空气质量现状评价
本项目与凯里学院站点的距离超过评价范围,故按照《环境影响评价技术导则大气环境》(HJ2.2-2018)进行补充监测。
1、环境空气质量现状调查
(1)监测点位
监测布点以近20年统计的全年主导风NE风为轴向,在厂址为中心及主导方向下风向5km范围内设置3个监测点位,监测点位见表4.2-3。
表4.2-3 环境空气现状监测布点情况
编号 | 名称 | 方位/距离 | 设置说明 | 监测项目 |
G1 | 兴福选厂 | 厂址内 | 区域大气环境本底值 | SO2、NO2、PM2.5、PM10、CO、O3、TSP |
G2 | 高坡 | SW/1166 | 下风向对照点(项目区域下风向敏感点) | |
G3 | 鱼掌 | NW/1220 | 下风向对照点(项目区域下风向敏感点 |
(2)监测时段与频率
根据HJ2.2-2018《环境影响评价技术导则-大气环境》中7.3.2规定,进行一期监测,连续采样7天, SO2、NO2、CO、TSP、PM10、PM2.524小时平均浓度每日至少20小时的采样时间,O3每日最大8小时平均浓度;SO2、NO2、CO1小时浓度监测值每天监测时段至少获取当地时间02、08、14、20时4个小时浓度,每小时至少有45min的采样时间。其他监测项目按《环境监测技术规范》执行。
监测时间:2019年6月12日~6月18日。
2、环境空气质量现状评价
(1)评价方法
环境空气质量现状评价采用用单因子标准指数法:

(2)评价标准
环境空气执行《环境空气质量标准》(GB3095-2012)二级标准。
(3)评价结果
环境空气现状监测结果统计见表4.2-4,现状评价结果见表4.2-5。
表4.2-4 环境空气质量现状监测结果统计表(日平均浓度mg/m³)
监测点 | 污染物 | 日期 | 浓度范围 | 平均值 | 标准值 | 标准指数 | 超标率(%) | 超标倍数 |
G1 | SO2 | 2019.6.12~6.18 | 0.031~0.041 | 0.0354 | 0.15 | 0.24 | 0 | 0 |
NO2 | 2019.6.12~6.18 | 0.041~0.051 | 0.0456 | 0.08 | 0.57 | 0 | 0 | |
CO | 2019.6.12~6.18 | 0.4~0.9 | 0.6571 | 4 | 0.16 | 0 | 0 | |
O3 | 2019.6.12~6.18 | 0.028~0.034 | 0.0309 | 0.16 | 0.19 | 0 | 0 | |
PM2.5 | 2019.6.12~6.18 | 0.051~0.065 | 0.0566 | 0.075 | 0.75 | 0 | 0 | |
PM10 | 2019.6.12~6.18 | 0.071~0.090 | 0.0790 | 0.15 | 0.53 | 0 | 0 | |
TSP | 2019.6.12~6.18 | 0.106~0.123 | 0.1114 | 0.3 | 0.37 | 0 | 0 | |
G2 | SO2 | 2019.6.12~6.18 | 0.021~0.032 | 0.0254 | 0.15 | 0.17 | 0 | 0 |
NO2 | 2019.6.12~6.18 | 0.027~0.034 | 0.032 | 0.08 | 0.4 | 0 | 0 | |
CO | 2019.6.12~6.18 | 0.3~0.7 | 0.5143 | 4 | 0.13 | 0 | 0 | |
O3 | 2019.6.12~6.18 | 0.021~0.03 | 0.0244 | 0.16 | 0.15 | 0 | 0 | |
PM2.5 | 2019.6.12~6.18 | 0.033~0.039 | 0.035 | 0.075 | 0.47 | 0 | 0 | |
PM10 | 2019.6.12~6.18 | 0.058~0.064 | 0.0596 | 0.15 | 0.4 | 0 | 0 | |
TSP | 2019.6.12~6.18 | 0.081~0.095 | 0.0889 | 0.3 | 0.3 | 0 | 0 | |
G3 | SO2 | 2019.6.12~6.18 | 0.023~0.034 | 0.0283 | 0.15 | 0.19 | 0 | 0 |
NO2 | 2019.6.12~6.18 | 0.038~0.046 | 0.0419 | 0.08 | 0.52 | 0 | 0 | |
CO | 2019.6.12~6.18 | 0.4~0.6 | 0.5 | 4 | 0.13 | 0 | 0 | |
O3 | 2019.6.12~6.18 | 0.01L~0.031 | 0.026 | 0.16 | 0.16 | 0 | 0 | |
PM2.5 | 2019.6.12~6.18 | 0.048~0.058 | 0.0527 | 0.075 | 0.70 | 0 | 0 | |
PM10 | 2019.6.12~6.18 | 0.069~0.076 | 0.0721 | 0.15 | 0.48 | 0 | 0 | |
TSP | 2019.6.12~6.18 | 0.094~0.114 | 0.1016 | 0.3 | 0.34 | 0 | 0 |
注:*O3为日最大8小时平均;检测结果如小于最低检出限时,填检出限,再加“L”,并以检出限参加统计计算。
表4.2-5 环境空气质量现状监测结果统计表(小时平均浓度mg/m³)
监测点 | 污染物 | 日期 | 浓度范围 | 平均值 | 标准值 | 标准指数 | 超标率(%) | 超标倍数 |
G1 | SO2 | 2019.6.12~6.18 | 0.021~0.046 | 0.035 | 0.5 | 0.07 | 0 | 0 |
NO2 | 2019.6.12~6.18 | 0.032~0.059 | 0.047 | 0.2 | 0.236 | 0 | 0 | |
CO | 2019.6.12~6.18 | 0.3~0.9 | 0.582 | 10 | 0.058 | 0 | 0 | |
G2 | SO2 | 2019.6.12~6.18 | 0.011~0.035 | 0.025 | 0.5 | 0.05 | 0 | 0 |
NO2 | 2019.6.12~6.18 | 0.021~0.041 | 0.032 | 0.2 | 0.162 | 0 | 0 | |
CO | 2019.6.12~6.18 | 0..3~0.6 | 0.456 | 10 | 0.046 | 0 | 0 | |
G3 | SO2 | 2019.6.12~6.18 | 0.021~0.039 | 0.029 | 0.5 | 0.058 | 0 | 0 |
NO2 | 2019.6.12~6.18 | 0.029~0.05 | 0.041 | 0.2 | 0.207 | 0 | 0 | |
CO | 2019.6.12~6.18 | 0.3~0.6 | 0.464 | 10 | 0.046 | 0 | 0 |
环境空气现状评价表明,项目布设的3个监测点SO2、 NO2、CO、O3、TSP、 PM10、 PM2.5日平均浓度值均小于《环境空气质量标准》(GB3095-2012)二级标准,NO2、SO2、CO、O3小时平均浓度值均小于《环境空气质量标准》(GB3095-2012)二级标准。说明评价区环境空气质量现状良好,具有一定的环境容量。
4.2.2地表水
4.2.2.1排水分区
本项目排水采用雨污分流制。雨水排水利用雨水沟或周围地形,就近排至邻近天然沟谷中;生产废水经沉淀处理后全部回用于本项目生产不外排,生活污水经化粪池收集进入地埋式一体化处理设施处理后用于厂区绿化和运输道路洒水抑尘,不外排。
4.2.2.2区域河流水系及水体现状调查
1、区域河流水系功能要求
评价区最大的地表水体为岩坑河,为乌江二级支流。厂区西面阿罗河由西向北流过,最后汇入岩坑河。
本项目事故工况下废水排入阿罗河,最终汇入岩坑河。根据《贵州省水环境功能区》(2015),阿罗河为Ⅲ类水体,执行《地表水环境质量标准》(GB3838-2002)Ⅲ类标准。
2、区域水污染源
本项目地处长江流域乌江水系岩坑河上游阿罗河支流和冷水河上游高坪河支流分水岭地带。北部阿罗河发源于大山槽,总体上由南向北径流12.3km后在大竹林汇入岩坑河,最终汇入乌江。
岩坑河干流河段分布有瓮安磷矿、瓮安县磷化公司、瓮安大信北斗山磷矿和平峰矿业有限公司等工矿企业,流域内存在工业污染、乡镇生活污染和农村农药化肥污染。
(1)工业污染源
岩坑河上游瓮安县境内的工业污染源分布在玉华乡岩坑河流域两岸,目前正在开采运行的有福泉磷矿、瓮安磷矿、瓮安县磷化公司、瓮安大信北斗山磷矿、平峰矿业有限公司和翁福(集团)有限责任公司5家企业,共有14个磷矿采矿点。根据根据《瓮安县杜仲河上游污染源调查报告》统计,上述工业污染源年排放废水约260万吨,均为磷矿硐采废水。
(2)农业污染源
岩坑河沿河两岸分布有大量耕地,汛期洪水夹带泥沙等杂物,混同残留的化肥和农药进入水体,会对水质产生一定不利影响。
(3)生活污染源
生活污染源主要涉及上述工矿企业及沿河村镇人员产生的居民生活污水和生活垃圾,工矿企业建有生活污水处理设施处理达标后排放,部分村寨污水采用旱厕处理,经天然发酵后用于菜地或农田浇灌,且乡镇村寨周围分布有冲沟和凹地,对污水有一定的净化作用,部分污水未经处理直接排入河流,对水环境影响产生一定影响。
4.2.2.3地表水环境质量现状
1、地表水环境质量现状监测
(1)监测断面设置
本项目西侧为阿罗河,拟在阿罗河设置3个监测断面,监测断面布设情况见表4.2-6,监测点位详见图4.2-1。
表4.2-6 地表水环境监测断面布设情况
编号 | 水域 | 断面位置 |
W1 | 阿罗河 | 阿罗河桅杆坪断面,项目场界上游500米 |
W2 | 阿罗河 | 项目场界下游1000米 |
W3 | 阿罗河 | 项目场界下游2000米 |
(2)监测项目
监测项目:pH值、悬浮物、化学需氧量、高锰酸盐指数、BOD5、氟化物、砷、总磷、NH3-N、石油类等,同步测定流量、流速、水温等。
(3)监测时段与频率
于2019年6月12日~6月14日,连续监测2天,每天1次。
(4)采样及分析方法
水样的采集及保存按《环境监测技术规范》进行,分析方法采用《地表水环境质量标准》(GB3838-2002)规定的选配分析方法。具体监测与分析方法见监测报告(附件10)。
2、地表水环境质量现状评价
(1)评价方法
地表水现状评价采用单因子指数法,其计算公式如下:

式中:Si — 第i个水质因子的标准指数,量纲为一;
Ci — 第i个水质因子的监测质量浓度值,mg/L;
Csi — 第i个水质因子的标准质量浓度值,mg/L。
pH值的标准指数计算公式:
SpH,j = (7.0- pHj) / (7.0 - pHsd) pHj ≤7.0
SpH,j =(pHj- 7.0) / (pHsu- 7.0) pHj >7.0
式中:SpH,j — pH值的标准指数,量纲为一;
pHj — pH监测值;
pHsd — 评价标准的下限值;
pHsu — 评价标准的上限值。
水质参数的标准指数大于1,表明该水质参数超过了规定的水质标准,已经不能满足使用要求。
(2)评价标准
地表水执行《地表水环境质量标准》(GB3838-2002)Ⅲ类标准。
(3)评价结果
地表水各监测断面评价结果见表4.2-7。

(4)结果分析
从表4.2-7可知:本次共设置3个地表水监测断面,监测pH值、悬浮物、化学需氧量、高锰酸盐指数、BOD5、氟化物、砷、总磷、NH3-N、石油类共10个项目。W1~W3共三个断面中总磷、悬浮物均超标,W1总磷和悬浮物超标倍数分别为0.25、0.87,W2总磷和悬浮物超标倍数分别为0.49、2.03;W3总磷和悬浮物超标倍数分别为0.97、1.7。由此可见,阿罗河中超标项目是总磷和悬浮物。
总磷和悬浮物超标原因为阿罗河上游企业有寥观皇矿井、黔龙矿井、安龙矿井、安倍公司选矿厂等企业以及民间的无序开采排放的生产生活污废水对阿罗河水质产生了影响。
4.2.3地下水
(1)监测点的布设
本次评价在项目所在区域长滩泉点、山屯泉点设置地下水监测点,同时引用用《福泉磷矿新桥磷矿山2号井技改项目环境质量监测报告》中地下水点位桅杆坪和新桥,具体点位设置见图4.2-1。
(2)监测频率
连续监测2天,每天采样1次。
(3)监测因子
pH、总硬度、氨氮、耗氧量、溶解性总固体、氟化物、砷、汞、六价铬、硫酸盐、TP、总大肠菌群等。
(4)采样及分析方法
按照《地下水环境监测技术规范》(HJ/T164-2004)分析方法执行。
(5)评价方法
根据地下水环境导则的相关要求,本次评价方法采用单因子标准指数法进行评价。
单因子指数计算:

式中:Pi—i污染物质量指数;
Ci—i污染物浓度,mg/L;
Si—i污染物环境质量标准浓度,mg/L。
对于浓度限度一定范围内的评价因子pH值选用以下公式计算:
pH评价模式:

(6)评价标准
本次评价采用地下水质量Ⅲ类标准。
(7)评价结果
地下水水质检测结果见下表4.2-8。

评价结果表明:
除D2山屯泉点各项指标均满足《地下水质量标准》(GB/T14848-2017)Ⅲ类标准要求外,其他D1、D3、D4均超标。D1长滩泉点:总大肠菌群超标9332.33倍;D3桅杆坪泉点:砷超标0.18倍、总磷超标0.2倍;D4新桥泉点:砷超标0.03倍、总磷超标1.89倍,六价铬超标1.60倍。
总磷、砷、六价铬超标的原因主要是附近企业生产和居民生活排放的废水未全部收集导致对周边区域泉点受到污染影响地下水水质。
4.2.4声环境
(1)监测布点
项目场地东、南、西、北场界外1m处各设置1个监测点,共4个噪声监测点位。
(2)监测时间及频率
监测一期,连续监测2天。对测点分别监测昼间(8:00-11:00或14:00-16:00)及夜间(22:00-次日4:00)的声环境现状。
(3)监测方法
按照《声环境质量噪声》(GB/T14623-2008)及《环境监测技术规范》(第三册)噪声部分中有关规定进行监测。
(4)监测结果
监测结果见表4.2-9所示。
表4.2-9 声环境质量现状监测结果单位:dB(A)
监测点 | 日期 | 监测值 |
| |||||
昼间 | 标准值 | 超标值 | 夜间 | 标准值 | 超标值 | |||
项目场地北侧厂界外(N1) | 2019.6.12 | 51.1 | 60 | 0 | 45.9 | 50 | 0 | |
2019.6.13 | 50.7 | 60 | 0 | 45.8 | 50 | 0 | ||
项目场地西侧厂界外(N2) | 2019.6.12 | 52.4 | 60 | 0 | 46.3 | 50 | 0 | |
2019.6.13 | 52.8 | 60 | 0 | 46.3 | 50 | 0 | ||
项目场地南侧厂界外(N3) | 2019.6.12 | 50.1 | 60 | 0 | 46.9 | 50 | 0 | |
2019.6.13 | 50.3 | 60 | 0 | 47.3 | 50 | 0 | ||
项目场地东侧厂界外(N4) | 2019.6.12 | 49.0 | 60 | 0 | 45.3 | 50 | 0 | |
2019.6.13 | 49.2 | 60 | 0 | 45.5 | 50 | 0 | ||
(5)评价标准
声环境质量评价标准采用《声环境质量标准》2类标准,昼间为60dB(A),夜间为50dB(A)。
(6)评价结果
由表4.2-6可知,各声环境监测点昼间、夜间噪声均未超标,声环境满足《声环境质量标准》2类功能区标准。区域声环境质量良好。
4.2.5土壤
4.2.5.1 土壤环境现状调查
(1)监测布点
贵州昊华工程技术有限公司于2019年6月12日对项目厂区4个土壤监测点进行了采样检测,采样点布设见表4.2-10及图4.2-1。
表4.2-10 项目土壤监测点一览表
编号 | 监测点位 | 位置及方位 | 土壤类型 | 土壤取样方式 |
T1 | 项目尾矿库房场地 | / | 建设用地 | 采样点按照250px深度采样。 |
T2 | 项目滤液槽场地 | / | 建设用地 | |
T3 | 项目硫酸槽场地 | / | 建设用地 | |
T4 | 项目占地范围外 | 场界SW外20米 | 农用地 |
(1)监测项目
建设用地监测项目:砷、铬、镉、铜、铅、汞、镍;
农用地监测项目:PH、镉、汞、砷、铅、铬、铜、镍、锌。
(2)每个点位均采1个表土样品,采样深度250px,采集土量1kg左右。
(3)测量方法:按《土壤环境监测技术规范》、《环境监测技术规范》执行。
(4)监测结果
监测结果见表4.2-11。
4.2.5.2土壤环境质量现状评价
(1)评价方法
采用标准指数法进行评价。公式见下。
Pi =Ci/Si
式中:Pi—土壤中污染物i的单项污染指数;
Ci—土壤中污染物i的实测数据,mg/kg;
Si—污染物i的土壤环境质量标准值,mg/kg。
(2)评价标准
执行《土壤环境质量 农用地土壤污染风险管控标准(试行)》(GB15618-2018)其他农用地风险筛选值标准和《土壤环境质量建设用地土壤污染风险管控标准(试行)》(GB15618-2018)第二类用地筛选值标准。
(3)评价结果
现状监测及评价结果由表4.2-11、4.2-12可知,本项目所监测的4个土壤监测点,项目尾矿库房场地(T1)、项目滤液槽场地(T2)、项目硫酸槽场地(T3)所有监测指标均能满足《土壤环境质量 建设用地土壤污染风险管控标准》(GB15618-2018)第二类用地筛选值标准;项目占地范围外场界SW外20米(T4)周边农田土壤所有监测指标均能满足《土壤环境质量 建设用地农用地土壤污染风险管控标准》( GB15618- 2018)二级标准要求。
表4.2-11 建设用地土壤环境现状监测及评价结果 单位:mg/kg
项目 | 第二类用地筛选值 | 项目尾矿库房场地(T1) | 项目滤液槽场地(T2) | 项目硫酸槽场地(T3) | ||||||
监测值 | 标准指数 | 是否达标 | 监测值 | 标准指数 | 是否达标 | 监测值 | 标准指数 | 是否达标 | ||
PH | / | 8.04 | / | / | 7.93 | / | / | 8.12 | / | / |
砷 | 60 | 60.89 |
| 达标 | 35.98 | 0.600 | 达标 | 103.04 |
| 达标 |
镉 | 65 | 0.254 | 0.004 | 达标 | 0.120 | 0.002 | 达标 | 0.279 | 0.004 | 达标 |
铬 | 150/200/250 | 18.3 | 0.073 | 达标 | 54.6 | 0.218 | 达标 | 78.9 | 0.316 | 达标 |
铜 | 18000 | 21.3 | 0.001 | 达标 | 22.0 | 0.001 | 达标 | 47.9 | 0.003 | 标 |
铅 | 800 | 26.6 | 0.033 | 达标 | 20.6 | 0.026 | 达标 | 28.4 | 0.036 | 达标 |
汞 | 38 | 5.92 | 0.156 | 达标 | 4.95 | 0.130 | 达标 | 9.38 | 0.247 | 达标 |
镍 | 900 | 41.8 | 0.046 | 达标 | 52.2 | 0.058 | 达标 | 171.9 | 0.191 | 达标 |
注:①/总铬:《土壤环境质量建设用地土壤污染风险管控标准(试行)》(GB15618-2018)中六价铬分析方法中没有标准编号,故暂用《土壤环境质量 农用地土壤污染风险管控标准(试行)》(GB15618-2018)中的总铬替代。当PH值≤6.5时,总铬为150mg/kg,当PH值6.5~7.5时,总铬为200mg/kg,当PH值>7.5时,总铬为250mg/kg。
续表4.2-11 农用地土壤环境现状监测及评价结果 单位:mg/kg( pH 除外)
项目 | 风险筛选值 | 项目占地范围外场界SW外20米(T4) | |||||
监测值 | 标准指数 | 是否达标 | |||||
PH | ≤5.5 | 5.5~6.5 | 6.5~7.5 | >7.5 | 7.99 | / | / |
砷 | 40 | 40 | 30 | 25 | 28.22 |
|
|
镉 | 0.3 | 0.3 | 0.3 | 0.6 | 0.234 | 0.39 | 达标 |
铬 | 150 | 150 | 200 | 250 | 78.4 | 0.31 | 达标 |
铜 | 50 | 50 | 100 | 100 | 21.4 | 0.21 | 达标 |
铅 | 70 | 90 | 120 | 170 | 25.9 | 0.15 | 达标 |
汞 | 1.3 | 1.8 | 2.4 | 3.4 | 1.74 | 0.51 | 达标 |
镍 | 60 | 70 | 100 | 190 | 43.5 | 0.23 | 达标 |
锌 | 锌 | 200 | 200 | 250 | 152.2 | 0.61 | 达标 |
4.2.5生态环境
本项目选厂选址于福泉市道坪镇谷龙村福泉磷矿新桥磷矿山1号井口附近,厂区南东面120m有山屯组25户人家,约120人,厂址东北侧红线外超过30m有1户民房(该户拟要搬迁),选厂周边主要为山体。
4.2.5.1生态调查方法
(1)调查范围
本次生态调查范围为选厂周边1km的范围以及运输道路周边200m的范围。
(2)调查方法
对现场生态环境现状进行实地调查与资料收集相结合。
4.2.5.1生态系统现状
经过实地考察与参考《中国植被》(1980)及相关林业调查资料,评价区生态系统类型总体为农业生态系统,依据其特征可进一步划分为农田生态系统、林地生态系统、灌草丛生态系统、城镇、村落、路际生态系统和水域生态系统等5种生态系统类型。评价区各生态系统结构组成及特征见表4.2-12。
表4.2-12 评价区主要植被类型
序号 | 生态系统类型 | 主要结构组成 | 特征 | 分布 |
1 | 农田生态系统 |
| 半人工生态系统,物种结构单一,受人工普遍干预。 | 大面积分布于评价区内地势较平缓地带和河谷沿岸 |
2 | 森林生态系统 | 植物有乔木林、灌木林、杂草; | 人工林或经济林,天然灌木林、野生杂草,系统结构相对完整,受人工干预。 | 呈斑块状分布于评价区内地势较高处 |
3 | 灌草丛生态系统 | 灌木、草坡、小型兽类、爬行类以及各种鸟类、昆虫等 | 自然生态系统特征明显,主要受自然因素影响,系统相对完整。 | 呈斑块状分布于评价区内地势陡峭地带 |
4 | 城镇、村落、 | 城镇、村落、人与绿色植物 | 半人工生态系统,人工栽培植物与野生草本共存,受人工干预。 | 主要呈斑块状分布于评价 |
5 | 水域生态系统 | 鱼、虾、藻类等水生生物 | 受自然和人工干预 | 分布在评价区河流和小溪 |
(一)植被类型
拟建项目区域属于I中亚热带常绿阔叶林亚带—IA.贵州高原湿润性常绿阔叶林地带—IA(4)黔中石灰岩山原常绿栎林常绿落叶混交林与马尾松林地区—IA(4)b 贵阳安顺石灰岩山原常绿栎林常绿落叶混交林及石灰岩植被小区。
(1)针叶林主要为马尾松群系和柳杉群系
①马尾松群系 Form. Pinus massoniana:发育于砂岩、碎屑砂岩、砂页岩等岩石风化形成的酸性黄壤上,在局部地域,石灰岩的老风化壳形成的黄壤上亦有分布。马尾松一般高6~15m,胸径14~625px,最大的可达700px以上,枝下高1.0~3.5m,林木分布较均匀,生长茂盛,明显表现出中幼龄林的生长特征,灌木层有茅栗、盐肤木、枫香幼树、毛叶楤木、白栎、南烛、油茶、小果蔷薇、马桑等,草本层有芒、毛茛、狗尾草、青葙、五节芒、藿香蓟、鸭跖草、繁缕、商陆、牛尾蒿等。
②枫香、白栎、麻栎群系 Form. Liquidambar formosana, Quercusfabri,Quercus acutissima:广泛分布在评价区各地荒山、丘陵,群落发育于石灰岩老风化壳或砂岩风化形成的酸性土壤上。建群种以枫香、白栎、麻栎为主。群落总的盖度为 42%~80%,建群种枫香、白栎、麻栎一般高6~13m,胸径8~525px。伴生树种有麻栎、白栎、麻栎幼树、槲栎幼树、枫香幼树、马尾松幼树,灌木层有马桑、白栎幼树、茅栗、盐肤木、香叶树、小果蔷薇、油茶,草木层有苎麻、地果、芒、狗尾草、茵陈蒿、夏枯草、土牛膝、荩草、五节芒、沙参、牛尾蒿、青蒿、蕨。
③楸树、刺槐、响叶杨群系Form.Catalpabungei,Robiniapseudoacacia,Populus adenopoda:该类植物群落为当地群众于屋前房后栽种楸树、刺槐、响叶杨、香椿、泡桐、胡桃等树种后处于自然生长状态的生态群落,往往以斑块状分布于评价区域村寨附近。群落树种组成复杂,但结构简单,一般以楸树、刺槐、响叶杨为优势种。总覆盖度在50%~85%,植株胸径7~1125px左右。群落没有发育明显的灌木层,常见物种为金丝桃、金佛山荚蒾、竹叶椒、野花椒、红麸杨、火棘、马桑等。草本层多为一些矮小的草本植物。
④火棘、野蔷薇、悬钩子群系 Form.Pyracantha fortuneana,Rosaspp.Rubus组成,主要为蔷薇科的火棘、悬钩子和蔷薇等三属植物。间有金佛山荚蒾、马桑、构树、粉枝莓、刺毛悬钩子、插田泡、圆果化香幼树、棕榈幼树、马尾松幼树、地果、忍冬,草本层有何首乌、野百合、打破碗花、芒、荩草、细叶薹草、鼠麹草、牛尾蒿、黄花蒿、蒲公英、车前草。
⑤蒿、芒、荩草群系Form. Artemisia spp., Miscanthus sinensis,Arthraxon hispidus:此类灌草丛植被广泛分布荒坡、路旁、田埂、村寨附近及弃耕地。群落发育于酸性土或石灰土山坡,是由于人为活动或山火的频繁干扰而形成。群落总覆盖度在 50%~95%。灌草丛优势种为各种蒿类、芒、荩草等植物,其叶层高度一般为2000px左右,生殖层高度可达180~5500px,此外,群落中伴生种有狗尾草、蕨以及豆科、菊科的草本,其叶层高度一般在40~1250px之间,生殖苗高可达4000px。此外有芒、牛尾蒿、茵陈蒿、黄花蒿、苦荬菜、蜈蚣草、旱茅、打破碗花、火绒草、黄鹌菜有灌本马桑混生其中。
⑥人工植被:人工植被有玉-油一年两熟旱地作物组合和稻-油一年两熟水田作物组合。玉米、油菜为主的一年两熟作物组合的夏秋建群层片以玉米为主。冬春建群层片以小麦、油菜、豌豆、胡豆、洋芋等小季作物为主,形成“玉─麦”、“玉─油”、“玉─豆”等多种作物组合;稻-油一年两熟水田优势组合是本区较重要人工植被类型。
评价区域内未见珍贵保护野生植物。
(二)动物资源概况
拟建项目及周围地区,磷矿开采较普遍,大部分低、中、高山植被覆盖度高,但以灌丛和灌草丛为主,林地面积较小,大部分林地为次生林。由于人类活动的加剧,项目区域未发现大型野生动物,无野生动物迁徙通道、栖息地和主要觅食地,动物主要为小型兽类、爬行类以及各种鸟类、昆虫等。
(三)水生生物现状
阿罗河从项目西侧低处峡谷穿过。项目西侧拟建尾矿堆场,海拔是1154米,项目西侧低处峡谷阿罗河水平面标高是1149米。阿罗河周围河床以砂砾石为主,河流泥沙含量少,河床水位具有典型暴涨暴落的特点,由于水文条件的限制,河流中的浮游植物、浮游动物和底栖动物数量和种群都十分稀少。走访调查及现有资料表明:浮游植物主要是硅藻类,多附着于河床卵石上生长;浮游动物大多是原生动物及轮虫;底栖动物有摇蚊幼虫、寡毛类及软体动物等。河流中没有发现沉水植物、漂水植物和水生高等植物。
评价区域内未见珍贵保护水生动植物,无国家和省级保护种类。
5环境影响预测与评价
5.1建设期环境影响预测与评价
5.1.1对大气环境的影响
施工期对环境空气的影响主要是施工扬尘。施工期扬尘主要产生于土石方开挖、平整土地、管线铺设、弃土、建材装卸、车辆行驶等作业,点多面广,污染物以无组织排放为主,受影响的主要是现场施工人员和附近村庄以及沿线居民。扬尘量的大小与天气干燥程度、道路路况、车辆行驶速度、风速大小有关。一般情况下,在自然风作用下,道路扬尘影响范围在100m以内。在大风天气,扬尘量及影响范围将有所扩大。施工中的弃土、砂料、土渣、石灰等,若堆放时被覆不当或装卸运输时散落,也都能造成施工扬尘。
一般情况下,施工工地在自然风作用下产生的扬尘所影响的范围是100米以内。如果在施工期间对车辆行驶的路面实施洒水抑尘,每天洒水4~5次,可使扬尘减少70%左右。表3.1-3为施工场地洒水抑尘试验结果。可见每天洒水4~5次进行抑尘,可有效地控制施工扬尘,可将TSP的污染距离缩小到20米~50米。
本项目南东面120m山屯组有25户人家,120人左右,厂址东北侧红线外超过30m有1户民房(该散户拟要搬迁)。施工期间扬尘对山屯组居民点、散户居民点影响较大。为了将扬尘影响降至最低,本次环评建议建设单位在项目施工期间必需对施工期间的扬尘污染源严格管理,施工期环境空气防治措施:
①在施工过程中,作业场地采取围挡措施以减轻扬尘的扩散。
②在风力大于4级的情况下禁止进行土石方施工。
③水泥、黄沙等容易飞散的物料,应统一存放,对渣土堆、物料堆、废渣、建材采用防尘网和防尘布覆盖,必要时应进行喷淋,临时性废弃物堆要设置高于废弃物堆的防风网,以减少风蚀起尘。
④施工场地的出入口道路应当硬化,进场道路应适时洒水抑尘,并采取措施防止车辆将泥沙带出施工现场。
⑤加强施工现场的管理,采用箱式密闭车辆运输水泥、石灰等建筑材料,以防洒落,减少起尘量。运送时运输汽车应完好,不得超载。
⑥对相关路段洒水处理,使表面有一定的湿度,减少扬尘。
采取以上措施后,可尽量减小施工扬尘对周边环境的影响。施工扬尘随着施工期的结束而自然消失,其影响也是相对短暂的。
5.1.2废水对环境的影响
工程施工过程中对地表水环境的影响主要来自施工作业中的生产废水以及施工人员生活污水。
(1)施工期生产废水
生产废水主要包括施工期混凝土废水以及施工过程中各种施工机械设备及施工现场清洗、建材清洗等废水,含有悬浮物、石油类等污染物。对于施工生产废水,要求建设方对其加强管理、控制,冲洗石料等建材所排放的污水应设置专门沟渠,并在施工现场修筑隔油沉淀池,废水经隔油沉淀后回用于场地洒水,不外排。为使施工活动对水环境的影响减少到最小限度,应采取以下措施:
1)严格执行相关建筑工地管理的有关规定,建设单位和施工单位应根据地形,对地面水的排放进行组织设计,严禁施工污水乱排、乱流污染道路或周围环境。
2)施工期含有泥沙(浆)、水泥等物质的施工废水,须在附近提前挖好临时沉淀池和排水沟,沉淀池的容积根据施工规模而定,沉淀后的废水用作施工场地洒水或绿化用水回用,不外排。
3)严禁施工场地废水排入阿罗河,同时禁止向阿罗河抛泥,避免对阿罗河水环境产生影响。
4)建设项目施工时应注意减小对阿罗河的影响,禁止将施工材料随意堆放在河流附近,不得将施工工具在河流中清洗,尽量缩短施工时间。
(2)生活废水
项目施工高峰期施工人员约20人,生活用水量按60L/人·d计,则施工人员生活用水量为1.2m3/d,生活污水排放量按用水量的80%计,施工期为12个月,则施工期生活污水日排放量为0.96t,总排水量为350.4m3/a。主要污染因子为COD、BOD5、NH3-N等。施工期生活污水中各污染物产生浓度为:COD 270mg/L、BOD5 160mg/L、NH3-N 25mg/L。本项目工人的食宿依托附近的居民区,在项目区内不设置临时生活设施,故在项目区域无生活废水排放。
5.1.3对声环境的影响
施工期施工噪声可分为机械噪声,施工作业噪声和施工车辆噪声。机械噪声主要由施工机械所造成,如挖土机械、电锯、打磨机、焊机、升降机等,多为点声源;施工作业噪声主要指一些零星的敲打声、装卸建材的撞击声、施工人员的吆喝声、拆装模板的撞击声等,多为瞬间噪声;施工车辆的噪声属于交通噪声。在这些施工噪声中对声环境影响最大的是施工机械噪声。
表5.1-1为各施工阶段主要施工机械设备的噪声源强,在多台机械设备同时作业时,各台设备产生的噪声会产生叠加。根据类此调查,叠加后噪声约增为3~8dB,一般不会超过10dB。现场施工机械设备噪声很高,而且实际施工过程中,往往是多种机械同时工作,各种噪声源辐射的相互叠加,噪声级将更高,辐射范围亦更大。
表5.1-1 主要施工机械设备的噪声级
序号 | 噪声源 | 测点距施工机械距离(m) | 最大声级Lmax(dB) | 特征 |
1 | 挖掘机 | 5 | 84 | 流动源 |
2 | 推土机 | 5 | 86 | 流动源 |
3 | 铲运机 | 5 | 90 | 流动源 |
4 | 电锯 | 1 | 100 | 间断,持续时间短 |
5 | 打磨机 | 1 | 100 | 间断,持续时间短 |
6 | 焊机 | 1 | 90 | 间断,持续时间短 |
7 | 运输卡车 | 1 | 78 | 流动源 |
施工期噪声采用GB12523-2011《建筑施工场界环境噪声排放标准》进行评价,具体见表5.1-2。
表5.1-2 建筑施工场界环境噪声排放标准(GB12523-2011) 单位:dB(A)
昼间 | 夜间 |
70 | 55 |
注:GB12523-2011中4.2条规定,夜间噪声最大声级超过限值的幅度不得高于15dB(A)。
由于本工程施工过程中使用的施工机械所产生的噪声主要属于中低频噪声,因此在预测其影响时可只考虑其扩散衰减,预测模型选用:
L2=L1-20(lgr2/r1)-ΔL (r2>r1)
式中:L1、L2分别为距声源r1、r2处的等效A声级[dB(A)];
r1、r2为接受点距声源的距离(m)。
△L由其他因素引起的修正量,dB(A)。
由上式可推出噪声随距离增加而衰减的量L:
L=L1-L2=20lg(r2/r1)
根据表5.1-3中施工机械满负荷运行单机噪声值,采用上述公式,计算得到施工期主要施工机械满负荷运行时不同距离处的噪声影响预测结果见表5.1-3。
表5.1-3 施工噪声值随距离的衰减值
序号 | 距施工点距离m 机械类型 | 5 | 10 | 20 | 40 | 60 | 80 | 100 | 150 | 200 | 300 |
1 | 轮式装载机 | 90 | 84 | 78 | 72 | 69 | 66 | 65 | 61 | 58 | 55 |
2 | 平地机 | 90 | 84 | 78 | 72 | 69 | 66 | 65 | 61 | 58 | 55 |
3 | 振动式压路机 | 86 | 80 | 74 | 68 | 65 | 62 | 61 | 57 | 54 | 51 |
4 | 双轮双振压路机 | 81 | 75 | 69 | 63 | 60 | 57 | 55 | 52 | 49 | 46 |
5 | 推土机 | 86 | 80 | 74 | 68 | 65 | 62 | 61 | 57 | 54 | 51 |
6 | 轮胎式液压挖掘机 | 84 | 76 | 73 | 71 | 69 | 61 | 57 | 54 | 51 | 49 |
7 | 推土机 | 84 | 76 | 70 | 61 | 57 | 54 | 51 | 54 | 52 | 48 |
注:5m处的噪声级为实测值。
由表5.1-3计算可知,单台机械作业时,推土机、挖掘机、装载机等机械距声源50m处噪声可满足施工场界昼间70dB(A)标准;要使夜间施工场界噪声达到55dB(A)的要求,施工设备需要在距声源300m以外。白天施工机械超标范围为50m以内,施工机械噪声对施工场地外50m范围内声环境影响较大,夜间施工影响的程度比较明显。
由于建筑施工各阶段机械设备组合情况不同,所以噪声辐射影响的程度也不尽相同。实际施工过程中,往往是多种机械同时工作,各种噪声源辐射的相互叠加,噪声级将更高,影响范围亦更大。
从项目场址的周边环境来看,距离本项目厂址东北侧红线外最近距离30m居民点(1户,4人拟在项目建设前搬迁),项目厂址南东面120m山屯组的居民点(25户人家,120人左右),施工期噪声对其影响较大,为减轻本工程施工噪声的环境影响,建议采取以下控制措施:
①加强施工管理,合理安排施工作业时间,避开居民12:00~14:00午休时间施工,严禁夜间施工。制定施工计划时,应尽可能避免大量高噪声设备同时施工。
②合理布局施工设备,施工机械应尽可能放置于离周边敏感点较远的地点。
③在高噪声设备周围设置掩蔽物。
④尽量压缩工区汽车数量和行车密度,控制汽车鸣笛。
⑤做好劳动保护工作,让在噪声源附近操作的作业人员配戴防护耳塞。
采取以上措施后项目施工期施工噪声对周边敏感点影响可得到一定程度的减弱,施工结束后该影响也将消失。
5.1.4固体废物对环境的影响
建设项目施工期的固体废物主要有场地“三通一平”,基础开挖、平整场地等过程产生的土石方、施工弃土等;地面建构筑物施工过程中产生的建筑废渣;另外还有施工人员产生的生活垃圾等。
施工期间的土石方主要来自建设区平整场地、开挖、砌筑土石方等,部分用于厂区建设填方,其余弃方统一运送至福泉市渣土管理单位指定地点,由其统一调配。在场地平整时,表土应提前清理,作为绿化覆土的来源。
施工过程中产生的建筑垃圾主要是废弃的碎砖、石、纸等,产生量较少。建设单位应要求施工单位规范运输,不要随路散落,也不要随意倾倒建筑垃圾。废弃碎砖、石、块等一般作为地基的填筑料,各类包装箱、纸一般有专人负责收集分类存放,统一运往废品收购站进行回收利用。
施工期生活垃圾是由施工人员产生的,产生量与施工人员数量有关。施工人员生活垃圾按1.0kg/人·d计算,施工高峰期现场施工人员约20人,最大排放量为0.02t/d,施工期约365天,共产生生活垃圾7.3t。施工期生活垃圾集中存放,委托福泉市环卫部门清运处理。
5.1.5对生态环境的影响
(1)压占土地、破坏植被
本项目工程施工将占压部分土地,工程建设将破坏其地表植被,改变地表形态。施工期间应加强管理,将生产活动控制在设计的占地范围之内,陆生植物的生境和物种不会受到大的影响。
根据现场调查,在评价区范围内,没有国家重点保护野生植物名录中的物种和古树分布,也没有国家级、省级和县级自然保护区。由于影响范围占评价区域比例较小,在采取相应缓解措施的基础上,不会对国家重点保护物种产生不利影响。
(2)对陆生动物的影响
本项目工程建设过程中,随着地面工程开挖,人为活动增加,将会对动物的生存环境造成影响,会导致部分动物的迁移。随着植被的破坏,地面的扰动,将使动物的巢穴受到一定程度的破坏。另外,由于施工人员的进驻、施工机械设备的噪声、弃渣的运输等将会对陆生动物的栖息环境,觅食、活动通道等造成影响,影响范围仅限于施工区,影响程度为短期或间歇式。因此,可以通过降低机械噪声,运输车辆减鸣等措施来减少对陆生动物生存环境的干扰。
(3)水土流失影响
施工期间土方开挖将产生一定量的废土石、弃渣。据施工计划,施工期废土(石)将合理利用和处置,部分用于铺路,部分用于地面基础设施的建筑材料,其余废土(石)方交由襄阳市渣土办统一调配,对水土流失影响较小。
(4)对生态景观的影响
工程施工过程中土石方的开挖、填筑以及施工设备,人员的进驻,将会改变原有的地形、地貌特征,原有林地变成工业场地、堆场,造成与周围环境不协调,对周围生态景观造成一定影响。但随着工程的结束,原有的自然景观将会得到恢复,该工程施工期的活动对自然景观的影响是短期的,其影响范围较小。
另外,项目地处山区,区内及周围未设立各类自然保护区,远离风景旅游区和主要交通干线,对区域景观影响较小。
5.2营运期环境影响预测与评价
5.2.1营运期地表水环境影响
5.2.1.1正常运行情况对地表水环境影响
项目营运期废水主要为生产废水(浓密机溢流水、精矿脱水、尾矿干排水)和生活污水。在项目选矿系统正常运行的情况下,生产废水经过经沉淀、浓缩澄清后全部回用于选矿生产,循环使用,不排放;项目厂区内新建一座地埋式一体化污水处理装置处理生活污水,生活污水经处理后可达到《污水综合排放标准》(GB8978-1996)表4中的一级标准后回用于生产不外排。
5.2.1.2生产废水不外排可行性分析
项目生产过程中产生的废水通过管道全部返回选矿生产线,供浮选、浓密、压滤脱水工序补水使用,根据水平衡分析,项目生产废水回用量为12697.82m3/d,生产用水需补充新鲜水量为264.3m3/d,为亏水运行,因此,在水量方面能够保证项目废水不外排。
经试验测定以及类比同类项目,选矿废水主要含悬浮物、氟化物、磷酸盐。选矿废水循环回水水质见下表5.2-5。
表5.2-5 选矿循环回水水质
检测项目 | 进口 | 出口 | ||
范围值 | 平均值 | 范围值 | 平均值 | |
PH值 | 7.34-8.16 | 7.72 | 7.34-8.02 | 7.71 |
化学需氧量 | 48.0-62.8 | 53.6 | 25.8-36.9 | 31.4 |
氟化物 | 0.529-0.852 | 0.640 | 0.488-0.727 | 0.625 |
总磷 | 0.504-0.520 | 0.513 | 0.344-0.357 | 0.350 |
氨氮 | 1.01-1.10 | 1.05 | 0.732-0.812 | 0.771 |
悬浮物 | 177.2-186.3 | 181.8 | 17.6-19.2 | 18.4 |
从选矿废水循环回水水质类比调查的结果及矿石化学成份、尾矿的构成成分综合分析可知,选厂循环回水中几乎不含重金属元素,选厂工艺对用水水质要求较低,故废水水质满足回用要求。
5.2.1.3事故排放影响分析
事故排放情况是指当尾水回用系统出现故障时,在排除故障一小时需排放废水的情况。项目总用水量36466.44m3/d,事故废水产生量1519.435m3/h。在事故情况下废水可暂存于事故应急池中,待事故解除后可回用于生产。
本项目在尾矿压滤与精矿库房之间设置一个应急水池,面积858.5m2,容积5151m3,满足暂存3个小时事故废水的需要。
项目选矿废水事故情况下污染物排放浓度及阿罗河本底浓度见表5.2-6。
表5.2-6 拟建项目事故情况下污染物排放数据
污染源 | 排放水量(m3/s) | 污染物名称 | 排放浓度(mg/L) | 阿罗河本底浓度(mg/L) |
选矿废水 | 0.422 | 总磷 | 0.512 | 0.37 |
氟化物 | 0.64 | 0.22 |
采用《环境影响评价技术导则》HJ/T2.3-93中的河流完全混合模式进行水质预测。
![]()
式中:
c --完全混合后混合水中污染物的浓度,mg/L;
Qp--污水流量,m3/s;
cp--污水中污染物的浓度,mg/L;
Qh--河水流量m3/s;
ch--河水中污染物的浓度(指未混合前),mg/L。
地表水水文情况:纳污水体为阿罗河。根据水文观测资料,阿罗河枯水期最小流量0.094m3/s。计算结果:完全混合后CTP=0.486mg/L;CF=0.563mg/L。事故情况下选矿废水排入阿罗河一小时,其水质中总磷浓度为0.486mg/L,超标1.43倍;氟化物浓度为0.563mg/L,不超标。
由上述预测可知,事故排放时,水中总磷浓度会超标。全厂事故废水1519.435m3/h,厂区内设置1个事故应急池,位于尾矿压滤与精矿库房之间,总容积为5151m3,可满足项目事故状态下废水储存需求,以确保事故状态废水不外排至阿罗河。
5.2.1.4初期雨水对地表水的影响分析
本项目选厂需在四周建设围墙,项目区历年最大暴雨量为73.6mm/h,选厂占地49070.6m2,据此计算10分钟初期雨水量约601.93m3,需建设容积不小于601.93m3的初期雨水收集池。根据厂区布局及地形情况,项目设置2座初期雨水收集池,分别在选矿厂房北侧的原矿堆场设置一座容积1200m3(面积400m2)的初期雨水收集池和磷精矿库房设置一座容积1032m3(面积172m2)的初期雨水收集池。
初期雨水经收集后进入返水池作为选厂补充水,不外排。
5.2.2运营期大气环境影响
5.2.2.1大气影响预测分析
根据工程分析结果,项目运营期间主要大气污染源是原矿石堆场装卸过程中产生的装卸粉尘、选厂破碎车间破碎筛分粉尘、车辆运输扬尘及食堂油烟、污水处理设备恶臭等。其中破碎筛分粉尘由集气罩收集后经布袋除尘器处理后有组织排放,其余粉尘扩散后,呈无组织排放。
1、矿石堆场粉尘
(1)污染源强
本项目在正常的抑尘环境保护管理情况下,矿石堆场风蚀粉尘对周围环境影响可以不考虑。根据工程分析结果,矿石堆场正常含水量为5~8%时,装卸起尘量约为0.1747t/a(6.13mg/s)。本次采用推荐模型AERSCREEN模式估算堆场扬尘最大地面浓度及大气环境防护距离,粉尘环境质量标准按GB3095-2012《环境空气质量标准》二级标准中TSP日均值的3倍计,即0.9 mg/m3,预测参数及预测结果见表5.2-7。
表5.2-7 原矿堆场估算模型计算结果表
污染物 | 堆矿场含尘废气粉尘(TSP)(无组织) | ||||
下风向距离/m | 预测质量浓度/(μg/m3) | 占标率/% | 下风向距离/m | 预测质量浓度/(μg/m3) | 占标率/% |
1 | 28.7770 | 3.20 | 2100 | 0.3910 | 0.04 |
25 | 49.9080 | 5.55 | 2200 | 0.3674 | 0.04 |
30 | 51.5180 | 5.72 | 2300 | 0.3465 | 0.04 |
50.01 | 45.4320 | 5.05 | 2400 | 0.3278 | 0.04 |
75 | 32.2560 | 3.58 | 2500 | 0.3109 | 0.03 |
100 | 23.3380 | 2.59 | 2600 | 0.2958 | 0.03 |
150 | 14.0400 | 1.56 | 2700 | 0.2822 | 0.03 |
200 | 9.6126 | 1.07 | 2800 | 0.2698 | 0.03 |
250 | 7.1340 | 0.79 | 2900 | 0.2586 | 0.03 |
275 | 6.2736 | 0.70 | 3000 | 0.2485 | 0.03 |
300 | 5.5734 | 0.62 | 3100 | 0.2392 | 0.03 |
350 | 4.5174 | 0.50 | 3200 | 0.2304 | 0.03 |
400 | 3.7649 | 0.42 | 3300 | 0.2210 | 0.02 |
450 | 3.2053 | 0.36 | 3400 | 0.2122 | 0.02 |
500 | 2.7755 | 0.31 | 3500 | 0.2040 | 0.02 |
550 | 2.4365 | 0.27 | 3600 | 0.1964 | 0.02 |
600 | 2.1677 | 0.24 | 3700 | 0.1892 | 0.02 |
700 | 1.7550 | 0.20 | 3800 | 0.1825 | 0.02 |
800 | 1.4615 | 0.16 | 3900 | 0.1762 | 0.02 |
900 | 1.2436 | 0.14 | 4000 | 0.1702 | 0.02 |
1000 | 1.0764 | 0.12 | 4100 | 0.1646 | 0.02 |
1100 | 0.9446 | 0.10 | 4200 | 0.1593 | 0.02 |
1200 | 0.8384 | 0.09 | 4300 | 0.1543 | 0.02 |
1300 | 0.7513 | 0.08 | 4400 | 0.1495 | 0.02 |
1400 | 0.6788 | 0.08 | 4500 | 0.1450 | 0.02 |
1500 | 0.6176 | 0.07 | 4600 | 0.1408 | 0.02 |
1600 | 0.5654 | 0.06 | 4700 | 0.1367 | 0.02 |
1700 | 0.5205 | 0.06 | 4800 | 0.1329 | 0.01 |
1800 | 0.4815 | 0.05 | 4900 | 0.1292 | 0.01 |
1900 | 0.4474 | 0.05 | 5000 | 0.1257 | 0.01 |
2000 | 0.4174 | 0.05 |
|
|
|
下风向最大质量浓度及占标率/% | 51.52μg/m3 | 5.72% | D10%最远距离/m | 30 | |
由表5.2-7可见,最大落地浓度出现在堆矿场下风向30m 处,浓度占标率为5.72%。下风向均可满足《环境空气质量标准》( GB3095-2012)二级标准要求,AERSCREEN模式已考虑了最不利的气象条件,因此,在落实环评及设计所提出的环保措施后,根据利用现状监测最大值(0.114mg/m3)叠加最大落地浓度值(51.52μg/m3)为0.166mg/m3,可满足《环境空气质量标准》(GB3095-2012)二级标准要求。说明工业场地颗粒物排放对周边的各居民点环境空气影响很小。
(2)大气防护距离
按照《环境影响评价技术导则大气环境》( HJ2.2-2018)》要求,对于项目厂界浓度满足,但厂界外大气污染物短期贡献浓度超过环境质量浓度限值的的,可以自厂界向外设置一定范围的大气环境防护区域,以确保大气防护区域外的污染物贡献浓度满足环境质量标准。本项目厂界浓度0.166mg/m3,小于大气污染物厂界浓度限值1.0mg/m3,同时也小于《环境空气质量标准》( GB3095-2012)二级标准大气环境质量浓度限值300μg/m3,故本评价不设置大气防护距离。
2、破碎车间粉尘环境影响
(1)有组织排放
项目破碎车间密闭,颚式破碎机、圆锥破碎机上下料口集气罩收集粉尘经风道引入脉冲布袋除尘器进行除尘,除尘后废气经15m高、内径0.8m排气筒排放。根据工程分析,净化后的破碎粉尘排放浓度为0.04mg/m3,排放速率为0.00121kg/h,能够满足《大气污染物综合排放标准》(GB16297-1996)表2中二级标准中最高允许排放浓度限值(120mg/m3)的要求。
本次采用推荐模型AERSCREEN模式估算估算破碎车间有组织排放粉尘的最大落地浓度,经布袋除尘后的粉尘环境质量标准按GB3095-2012《环境空气质量标准》二级标准中TSP日均值的3倍计,即0.9 mg/m3,预测结果见表5.2-8。
表5.2-8 破碎车间估算模型计算结果表
污染物 | 破碎车间含尘废气(TSP)(有组织) | ||||
下风向距离/m | 预测质量浓度/(μg/m3) | 占标率/% | 下风向距离/m | 预测质量浓度/(μg/m3) | 占标率/% |
1 | 47.235 | 5.248 | 1899.99 | 0.064 | 0.007 |
11 | 66.316 | 7.368 | 2000 | 0.060 | 0.007 |
25 | 34.245 | 3.805 | 2100 | 0.056 | 0.006 |
50 | 12.920 | 1.436 | 2200 | 0.052 | 0.006 |
75 | 6.972 | 0.775 | 2300 | 0.049 | 0.005 |
100 | 4.483 | 0.498 | 2400 | 0.047 | 0.005 |
150 | 3.190 | 0.354 | 2500 | 0.044 | 0.005 |
200 | 1.576 | 0.175 | 2600 | 0.042 | 0.005 |
250 | 1.134 | 0.126 | 2700 | 0.040 | 0.004 |
275 | 0.986 | 0.110 | 2900 | 0.036 | 0.004 |
300 | 0.870 | 0.097 | 3025 | 0.034 | 0.004 |
350 | 0.696 | 0.077 | 3199.99 | 0.031 | 0.003 |
400 | 0.574 | 0.064 | 3300 | 0.030 | 0.003 |
450 | 0.485 | 0.054 | 3400 | 0.029 | 0.003 |
500 | 0.417 | 0.046 | 3500 | 0.028 | 0.003 |
550 | 0.364 | 0.040 | 3600 | 0.027 | 0.003 |
600 | 0.322 | 0.036 | 3700 | 0.026 | 0.000 |
699.99 | 0.259 | 0.029 | 3800 | 0.025 | 0.000 |
800 | 0.214 | 0.024 | 3900 | 0.024 | 0.000 |
900 | 0.182 | 0.020 | 4000 | 0.023 | 0.000 |
1000 | 0.157 | 0.017 | 4100 | 0.022 | 0.000 |
1100 | 0.137 | 0.015 | 4200 | 0.022 | 0.000 |
1200 | 0.122 | 0.014 | 4300 | 0.021 | 0.000 |
1300 | 0.109 | 0.012 | 4400 | 0.020 | 0.000 |
1400 | 0.098 | 0.011 | 4500 | 0.020 | 0.000 |
1500 | 0.089 | 0.010 | 4600 | 0.019 | 0.000 |
1600 | 0.082 | 0.009 | 4700 | 0.018 | 0.000 |
1700 | 0.075 | 0.008 | 4800 | 0.018 | 0.000 |
1800 | 0.069 | 0.069 | 5000 | 0.017 | 0.000 |
下风向最大质量浓度及占标率/% | 66.316μg/m3 | 7.368% | D10%最远距离/m | 11 | |
由表5.2-8可见,最大落地浓度出现在堆矿场下风向11m 处,浓度占标率为7.368%。下风向均可满足《环境空气质量标准》( GB3095-2012)二级标准要求,AERSCREEN模式已考虑了最不利的气象条件,因此,在落实环评及设计所提出的环保措施后,根据利用现状监测最大值(0.114mg/m3)叠加最大落地浓度值(66.316μg/m3)为0.18mg/m3,可满足《环境空气质量标准》(GB3095-2012)二级标准要求。说明工业场地颗粒物排放对周边的各居民点环境空气影响很小。
3、运输扬尘
项目运营后,尾矿经乡道和矿山道路运至矿区采空区井下充填,采用自卸汽车(单次运量15t)运输。尾砂运输一定程度上增加了运输道路车流量,运输过程对大气环境的影响形式主要为运输过程中的扬尘,排放路径为乡村公路沿线,由于公路沿线有部分居民点,因此,将不可避免地对居民区产生一定的影响。通过定期洒水保持道路湿度,能有效降低道路扬尘,并在运输车辆上加盖防尘布,防止尾砂起尘对道路沿线空气环境造成污染。
4、食堂油烟
油烟废气的主要成分是动植物油遇热挥发、裂解的产物等,本项目食堂油烟产生量0.0041t/a,采用油烟净化装置处理,处理效率为60%,处理后浓度为0.82mg/m3,满足《饮食业油烟排放标准》(GB18483-2001)中的小型饮食单位油烟处理效率不低于60%、最高允许排放浓度为2.0mg/m3的要求。项目油烟经油烟净化器处理后经烟道至楼顶排放,油烟排放口周边20m范围内无环境敏感点,因此,项目油烟口能够满足《饮食业环境保护技术规范》中对“经油烟净化后的油烟排放口与周边环境敏感目标距离不应小于20m;饮食业单位所在建筑物高度小于15m时,油烟排放口应高出屋顶”的相关要求。项目厨房油烟对周边环境影响较小。
5、污水处理设备恶臭
项目污水处理站预埋地下,项目污水处理站位于办公生活区北侧。项目地埋式污水处理站在运行过程中将产生的少量恶臭气体为微生物分解的有机物气体,主要以NH3和H2S气体为主,由于该污水处理站为地埋式,恶臭气体的产生受到较大抑制,污水处理站产生的恶臭气体量较小。
为降低污水处理站恶臭气体对环境的影响,需采取以下措施:
①针对项目污水处理恶臭形成的特点,采取生物脱臭和活性炭吸附法进行除臭。
②项目污水处理设备周边最近敏感点为店池岭居民点,最近距离为40m,为降低污水处理设备恶臭对其影响,在污水泵站及臭气处理设备四周地上部分进行绿化,进行绿化隔离、种植乔灌木,以最大限度减少恶臭的影响。
通过类比调查,污水处理站臭气经活性炭吸附后,厂界处NH3最高排放浓度为0.0047mg/m3,H2S最高排放浓度为0.0003mg/m3,排放浓度可以满足《恶臭污染物排放标准》(GB14554-93)表一中二级新建执行的标准。
5.2.2.3大气环境影响评价小结
(1)通过上述预测分析可见,本项目采取相应的抑尘及控制污染物排放措施后,正常工况下,排放的污染物对黄家的影响较小,不会改变区域大气环境现状功能;充填站水泥仓除尘器在事故及非正常排放情况下,粉尘超率为102.9%,对环境空气造成影响。
(2)本项目不需设置大气环境防护距离。
5.2.3运营期声环境影响
5.2.3.1主要噪声源分析
根据本工程生产、运输特点,噪声源主要来自选厂生产和装卸作业噪声、选厂运输交通噪声,主要设备噪声详见表5.2-10。
表5.2-10 主要噪声设备及声级值一览表
设备名称 | 数量(台) | 设备噪声dB(A) | 防治措施 | 采取措施后车间噪声dB(A) | 叠加噪声值dB(A) | |
矿石破碎车间 | 破碎机 | 2 | 100 | 高噪声设备置于封闭车间内,墙壁结构为约60mm厚砖墙 | 68.5 | 69.6 |
球磨机 | 2 | 90 | 63 | |||
浓密区 | 浓密机 | 2 | 70 | 在设备与地面之间安装减振器 | 55 | 65.8 |
压滤机 | 2 | 70 | 55 | |||
空压机 | 1 | 85 | 65 | |||
选矿车间 | 旋流器组 | 2 | 95 | 高噪声设备置于封闭车间内,墙壁结构为约60mm厚砖墙 | 70 | 72.1 |
浮选机组 | 8 | 90 | 65 | |||
泵房 | 风机 | 2 | 85 | 置于封闭隔间内,墙壁结构为约60mm厚砖墙; | 60 | 63.5 |
泵类 | 2 | 80 | 58 | |||
5.2.3.2噪声预测模式
根据本项目的噪声排放特点,并结合《环境影响评价技术导则—声环境》(HJ2.4-2009)要求,可采用点声源的几何发散衰减模式。预测模式具体如下:
(1)对室外噪声源主要考虑噪声随距离空间衰减及环境衰减:

式中:Loct(ri)——距离声源rI处的声级值dB(A);
Loct(ro)——距离声源rI处的声级值dB(A);
ro——声源测量参考位置一般ro=1m;
rI——某预测点距噪声源的距离m;
△Loct——附加衰减值,包括建筑物、绿化带和空气吸收衰减值等,一般为8~25dB(A),在考虑噪声对环境噪声影响最不利情况,暂定△L=8dB(A)。
(2)对室外噪声源采用室内声源噪声模式并换算成等效的室外声源:
①如下图所示,首先计算出某个护结构处的倍频带声压级:


式中:Loct,1—某个室内声源在靠近围护结构处产生的倍频带声压级,
Lwoct—某个声源的倍频带声功率级,
r1— 室内某个声源与靠近围护结构处的距离,
R — 为房间常数,Q—为方向因子。
②计算出所有室内声源在靠近围护结构处产生的总倍频带声压级:
![]()
③计算出室外靠近围护结构处的声压级:
![]()
④将室外声级Loct,2(T)和透声面积换算成等效的室外声源,计算出等效声源第i个倍频带的声功率级Lw oct:
![]()
式中:S为透声面积,m2。
⑤等效室外声源的位置为围护结构的位置,其倍频带声功率级Lwoct,由此按室外声源方法计算等效室外声源在预测点产生的声级。
(3)对两个以上多个声源同时存在时,多点声源叠加计算总源强,采用如下公式:

式中:Leq总—n个噪声源在同一受声点的合成A声级dB(A);
Leqi—第i个声源在受声点的A声级dB(A)。
5.2.3.3预测结果与分析
1、项目厂界噪声预测分析
本项目噪声排放标准执行《工业企业厂界环境噪声排放标准》(GB12348-2008)2类标准(昼间60 dB(A),夜间50dB(A)。经预测,本项目主要设备的噪声值厂界贡献值见下表5.2-11。
表5.2-11 项目运营期厂界噪声预测值单位:dB(A)
点位 | 时间 | 初始噪声值 | 厂界距离(m) | 贡献值 | 标准值 | 达标情况 | |
矿石破碎车间 | 东 | 昼间 | 69.5 | 10 | 49.5 | 60 | 达标 |
夜间 | 50 | 达标 | |||||
南 | 昼间 | 30 | 40.0 | 60 | 达标 | ||
夜间 | 50 | 达标 | |||||
西 | 昼间 | 48 | 35.9 | 60 | 达标 | ||
夜间 | 50 | 达标 | |||||
北 | 昼间 | 110 | 28.7 | 60 | 达标 | ||
夜间 | 50 | 达标 | |||||
浓密区 | 东 | 昼间 | 65.8 | 62 | 30.0 | 60 | 达标 |
夜间 | 50 | 达标 | |||||
南 | 昼间 | 52 | 31.5 | 60 | 达标 | ||
夜间 | 50 | 达标 | |||||
西 | 昼间 | 10 | 45.8 | 60 | 达标 | ||
夜间 | 50 | 达标 | |||||
北 | 昼间 | 115 | 24.6 | 60 | 达标 | ||
夜间 | 50 | 达标 | |||||
选矿车间 | 东 | 昼间 | 70.3 | 66 | 33.9 | 60 | 达标 |
夜间 | 50 | 达标 | |||||
南 | 昼间 | 127 | 28.2 | 60 | 达标 | ||
夜间 | 50 | 达标 | |||||
西 | 昼间 | 16 | 46.2 | 60 | 达标 | ||
夜间 | 50 | 达标 | |||||
北 | 昼间 | 78 | 32.5 | 60 | 达标 | ||
夜间 | 50 | 达标 | |||||
泵房 | 东 | 昼间 | 63.5 | 85 | 24.9 | 60 | 达标 |
夜间 | 50 | 达标 | |||||
南 | 昼间 | 130 | 21.2 | 60 | 达标 | ||
夜间 | 50 | 达标 | |||||
西 | 昼间 | 19 | 37.9 | 60 | 达标 | ||
夜间 | 50 | 达标 | |||||
北 | 昼间 | 70 | 26.6 | 60 | 达标 | ||
夜间 | 50 | 达标 | |||||
厂界叠加贡献值 | 东 | 昼间 | -- | -- | 49.6 | 60 | 达标 |
夜间 | -- | 50 | 达标 | ||||
南 | 昼间 | -- | 40.9 | 60 | 达标 | ||
夜间 | -- | 50 | 达标 | ||||
西 | 昼间 | -- | 49.4 | 60 | 达标 | ||
夜间 | -- | 50 | 达标 | ||||
北 | 昼间 | -- | 35.1 | 60 | 达标 | ||
夜间 | -- | 50 | 达标 | ||||
由上表预测结果可知,项目昼间厂界噪声贡献值,均达标。
为保证项目建成投产后不会对周围声环境造成影响,建议建设单位采取以下措施对各种设备噪声进行有效治理:
①高速设备的基座安装减振措施,避免固体传声对外环境的影响;
②对生产设备定期进行维修和养护,避免因松动部件振动或消声器损坏而增大设备工作时的声级。
采取以上措施后,项目生产设备噪声对周边环境影响较小。
5.2.4运营期固体废物环境影响
(1)尾矿渣
本项目尾矿渣产生量约为399995t/a,定期运至福泉磷矿新桥矿山2#充填站和福泉磷矿小坝矿山充填站从而进入矿井采空区充填。
(2)除尘器收尘
除尘器收集粉尘量约4.68t/a,成分主要为磷矿石粉,作为生产原料全部回用。
(3)污水处理设备污泥
本项目污水处理站污泥产生量为1.344 t/a,定期清运,交由环卫部门卫生填埋。
(4)废机油
废机油为危险废物,产生量约为0.5t/a,若处置不当会对人类和生态环境造成危害。该类危险废物严禁排入水中或混入生活垃圾中倾倒。该项目厂区内应建设符合《危险废物贮存污染控制标准》(GB18597-2001)规定的危废暂存间储存,妥善收集保存后,交危废处置资质单位处置。
(5)生活垃圾
运营期产生的生活垃圾约10.23t/a,设移动式垃圾箱收集后委托当地环卫部门定期清运至城市垃圾处理场进行填埋。
经上述措施妥善处置后,产生的固体废物全部得到回收利用或妥善处置。
5.2.5运营期地下水环境影响
5.2.5.1地下水文地质条件
(一)区域水文地质单元概貌
本区地貌受构造、岩性及新构造运动控制,总体山脉走向及沟谷展布与主体构造线一致,呈北北东向。地貌成因类型以构造剥蚀为主,次为岩溶地貌和构造侵蚀类型。流经本区的主要河流为阿罗河、瓮安河、英坪溪,属长江流域乌江水系。乌江为区域性排水基准面,标高484m。
白岩—高坪背斜核部为青白口系板溪群(Qbq)和南华系上统南沱组(Nh2n)构成的隔水底板,此层系矿体底板,岩性为浅变质的薄至中厚层变余粉砂岩、变余凝灰岩夹玻屑凝灰岩、泥质胶结的冰碛砾岩和泥岩,为良好隔水层。矿体赋存于震旦系下统陡山沱组(Z1ds),岩性为白云岩、硅质岩、磷块岩和含磷细砂岩组合,其与上部震旦系上统灯影组(Z2dy)白云岩构成了本区矿坑主要的充水岩层,含有岩溶裂隙水。在此含水层之上,分布有寒武系下统牛蹄塘组和明心寺组(∈1n+∈1m)炭质页岩、粉砂岩和粘土岩。为良好的上覆隔水层。
上述含水层与隔水层平面上以白岩背斜为核心,平面上由内向外相间呈带,垂向上相间呈层,构成以矿床主要充水含水层陡山沱组+灯影组为主要含水体的封闭系统,该系统为区内完整的水文地质单元。
单元南部:上翁拉到新巧一线为单元的地表水及地下水分水岭。分水岭以南地表水和地下水向南径流,汇入乌江水系清水河;分水岭以北地表水(阿罗河水)、地下水向北径流,汇入乌江水系马颈河。单元北部、西部及东部:为白岩背斜东西两翼倾伏端,∈1n+∈1m炭质页岩、粘土岩、粉砂岩隔水层是单元中的地下水边界,边界封闭,阻水性良好。
水文地质单元中,表现为以白岩背斜核部为中心岩溶含水层与非岩溶或弱岩溶相对隔水层相间分布,形成承压水储水构造。白岩背斜两翼到核部由新到老依次为寒武系中统石冷水组∈2sh、高台组∈2g、下统清虚洞组∈1q、金顶山组∈1j、明心寺组∈1m、牛蹄塘组∈1n,震旦系上统灯影组Z2dy、震旦系下统陡山沱组Z1ds(含磷矿层位),南华系南沱组Nh2n 及青白口板系群(Qbq),第四系(Q)不整合覆于各时代地层之上。
地下水可分为岩溶裂隙(溶洞)水、基岩裂隙水、松散沉积物孔隙水三种类型。
(二)含水层与隔水层
由新至老出露有第四系(Q)、寒武系下统明心寺组(∈1m)、牛蹄塘组(∈1n)、震旦系上统灯影组(Z2dy),此外,呈隐伏状的有震旦系上统陡山沱组(Z1ds)、震旦系下统南沱组(Nh2n)及前震旦系板溪群(Pt2),由新至老分述如下:
1、第四系(Q)孔隙含水层
广泛分布于区域内及河谷,为残坡积及少量冲积层粘土、粉质粘土,含碎石、角砾,厚0~22.43m。该层结构松散,仅降水时节短期含水,且富水性弱。
2、寒武系下统明心寺组(∈1m)相对隔水层
出露于区域内西部及外围,由灰绿~黄绿色粉砂质粘土岩夹粉砂岩及钙质粉砂岩组成。厚度大于300m。出露泉点2个,流量为0.10~0.30l/s,富水性弱。
3、寒武系下统牛蹄塘组(∈1n)相对隔水层
呈条带状出露于区域内中部,主要为黑、灰黑色炭质页岩、粘土质页岩、粉砂质粘土岩,厚11.68~25.99m,出露泉点1个,流量为0.07~1.627l/s,富水性弱。
4、震旦系上统灯影组(Z2 dy)岩溶含水层
分布区域的大部分区域,主要为浅灰~灰白色中厚层状白云岩,夹少量泥质白云岩,硅质白云岩及硅质岩等。厚179.42m~257.27m,平均218.41m。该地层出露泉点3个,代表性泉出露于阿罗河岸边,流量为61.59l/s。据抽水试验资料,最大钻孔抽水试验单位涌水量为1.278 l/s.m(ZK1801),富水性强。
地表见两个长10~30m的溶洞,局部地段见长30~80mm,宽20~60mm的溶隙,节理裂隙非常发育,地下岩溶有溶洞、溶蚀裂隙及溶孔。
5、震旦系上统陡山沱组(Z1ds)岩溶裂隙含水层
为含矿系,隐伏于深部,主要为磷块岩、白云岩及硅质岩等, 17.86m~69.76m,平均38.83m。矿层分布于上部及中下部。
6、震旦系下统南沱组(Nh2n)相对隔水层
为矿系底板,隐伏于深部,下段主要为冰碛砾岩、灰色凝灰质变余砂岩、粉砂质粘土岩,水云母粘土岩及砾石组成,厚度0~6.68米,一般3米,北厚南薄至尖灭;上段主要为灰绿色含粉砂质水云母粘土岩和紫红色夹灰绿色含粉砂质条带水云母粘土岩,厚度0~11.82米,一般4.30米,北厚南薄。
7、前震旦系板溪群(Pt2)相对隔水层
隐伏于深部,主要为变余凝灰质粉砂岩与变余凝灰质粘土岩的韵律层组成,夹不稳定的铁质绿泥石水云母粘土岩,厚度>190 m。
(三)地下水的补、径、排条件
地下水的主要补给来源为大气降水,补给范围局限于块段水文地质单元以内,块段西侧的地下水不构成对单元的补给,高处为补给径流区。由于地形较陡,大部分大气降水形成地表径流迅速排泄,另一部分则沿裂隙缓慢渗入地下。地下水的径流方向沿着块段的分水岭分为两部分,分水岭以西为由东南向西北,汇入阿罗河;分水岭以东则由西南向东北,经后沟汇入龙洞河。
5.2.5.2环境水文地质问题及区域污染源状况
项目区域现状环境水文地质问题目前较轻,虽然局部有生活及工业污染源分布,由于天然含水层具有一定的防污性能,但由于项目区存在磷酸、硫酸物料储罐及浓缩液、压滤液等工艺回水调节池、管线等,存在运营期间可能发生泄漏对地下水环境造成一定影响。
鉴于浓硫酸、磷酸,氨及浮选浓缩压滤装置中氨氮、总磷发生泄漏对地下水水质有造成强酸及氨氮和总磷污染的威胁,在天然场地粘土防渗基础上,必须再铺设双层 HDPE 防渗膜进行防渗处理, 防渗膜总厚度不小于4mm, 从而确保其渗透系数小于1×10-12cm/s,尤其是储酸罐所处罐区,更要适当提高防渗等级。在采用以上防渗措施基础上,基本能满足厂区建设对地下水环境保护的要求。
5.2.5.3地下水的环境影响预测与评价
1、预测方法
在厂区发生事故情况下,防渗措施失效,可能导致浓硫酸、磷酸、氨氮、总磷等有毒有害液体渗漏向下游运移,需对以上污染物的运移规律及分布范围进行预测。
预测方法参考《环境影响评价技术导则-地下水环境》附录中推荐的瞬时注入示踪剂—平面瞬时点源公式。

式中:x、y—计算点处的位置坐标m;
t—时间,d;
C(x,y,t)—t时刻点x,y处的示踪剂浓度,mg/L;
M—承压含水层的厚度,取280m;
mM—长度为M的线源瞬时注入的示踪剂质量,g;
v—水流速度,0.000425m/d;
n—有效孔隙度,无量纲;
Dx—纵向弥散系数,m2/d;
Dy—横向弥散系数,m2/d;
R—滞留因子,无量纲,取1;
∏—圆周率
2、预测条件概化
本次废水泄漏情景,从最不利角度考虑,假设污染物持续泄漏,并预测其对下游保护目标的影响,将污染源概化为定浓度持续泄漏的点源。污染物在地下水系统中的迁移转化过程十分复杂,包括挥发、扩散、吸附、解吸、化学与生物降解等作用,在预测污染物扩散时不考虑吸附作用、化学反应等因素,重点考虑了地下水的对流、弥散作用。
3、预测情景及源强
贵州省瓮安县玉华乡老虎洞磷矿采选工程项目原矿a层矿和b层矿,采用浮选工艺,浮选药剂为硫酸、磷酸、GC-03、GC-05和絮凝剂,与本项目原辅材料及工艺一致,故本项目采用《贵州省瓮安县玉华乡老虎洞磷矿采选工程项目环境影响报告书》2014年选厂回水水质的监测结果。监测结果见表5.2-12。
表5.2-12 回水水质监测结果
监测 时间 | 监测值(mg/L) | ||||||||
pH (无量纲) | 悬浮物 | 化学需氧量 | 氨氮 | 总磷 | 氟化物 | 硫化物 | 总砷 | ||
2014.09.16 | 1 | 6.85 | 16 | 22.5 | 1.29 | 1040 | 0.16 | 0.005L | 0.0004 |
2 | 6.81 | 14 | 22.3 | 1.24 | 1035 | 0.14 | 0.005 | 0.0006 | |
2014.09.17 | 1 | 6.87 | 17 | 22.7 | 1.30 | 1047 | 0.17 | 0.005 | 0.0004 |
2 | 6.82 | 18 | 23.2 | 1.33 | 1049 | 0.15 | 0.005L | 0.0005 | |
地下水质量III类标准 | 6.5~8.5 | — | — | 0.5 | 0.2* | 1.0 | 0.02 | 0.01 | |
监测 时间 | 监测值(mg/L) | ||||||||
总铅 | 总铬 | 总镉 | 总汞 | 石油类 | 磷酸盐 | 总铜 |
| ||
2014.09.16 | 1 | 0.001L | 0.03L | 0.0004 | 0.00002 | 0.01L | 1023 | 0.05L |
|
2 | 0.001L | 0.03L | 0.0003 | 0.00001 | 0.01L | 1025 | 0.05L |
| |
2014.09.17 | 1 | 0.001L | 0.03L | 0.0003 | 0.00003 | 0.01L | 1031 | 0.05L |
|
2 | 0.001L | 0.03L | 0.0001L | 0.00002 | 0.01L | 1034 | 0.05L |
| |
地下水质量III类标准 | 0.01 | — | 0.005 | 0.001 | — | — | 1.00 |
| |
由表5.2-12可知,回水中氨氮、总磷均超过《地下水质量标准》(GB/T 14848-2017)中III类标准限值要求。其中,氨氮监测结果为1.33 mg/L,III类标准值为0.5mg/L,超标倍数1.66倍;总磷监测结果为1049 mg/L,III类标准值为0.2mg/L,超标倍数5244倍。
(1)污染物源强
本着风险最大原则,本次预测主要选择硫酸罐区的浓硫酸和调节池中总磷、氨氮作为污染物源强。浓硫酸中硫酸根(浓度1766.4g/L),工艺回水中的氨氮(浓度1.33 mg/L),总磷(浓度1049 mg/L)。
(2)预测情景
预测情景为若储罐、调节池发生渗漏,假定其底部破损面积5%,导致污染物入渗到地下,按最不利情况,假定10天后才发现并及时采取措施。
(3)水文参数
本区含水层为寒武系娄山关组白云岩,本次预测的相关水文地质参数参考《贵州喀斯特地区地下水水动力弥散研究》、《利用某堆场水质监测资料求解岩溶裂隙含水层弥散系数》等资料,结合项目所在地实际情况工程建设场地地下水环境影响预测参数取值如下:水流速度取0.26m/d,有效空隙度取0.1,含水层渗透系数K为0.42m/d,纵向弥散系数DL取100m2/d。
4、预测结果及分析
根据地下水一维对流扩散模型,得出的污染物迁移距离及时间结果见表5.2-13。
表5.2-13事故下调节池周围地下水中氨氮贡献浓度(单位mg/L)
预测点与渗入点的距离(x/y,m) | 1d | 10d | 100d | 1000d |
0 | 1.330 | 1.330 | 0.0049 | 0.0013 |
5 | 0.969 | 1.220 | 0.0060 | 0.0014 |
10 | 0.646 | 1.110 | 0.0070 | 0.0014 |
12 | 0.535 | 1.060 | 0.0074 | 0.0014 |
15 | 0.392 | 1.000 | 0.0080 | 0.0014 |
20 | 0.215 | 0.893 | 0.0091 | 0.0015 |
25 | 0.106 | 0.791 | 0.0101 | 0.0015 |
30 | 0.047 | 0.694 | 0.0111 | 0.0015 |
33 | 0.027 | 0.639 | 0.0117 | 0.0016 |
35 | 0.019 | 0.603 | 0.0121 | 0.0016 |
40 | 0.007 | 0.519 | 0.0130 | 0.0016 |
45 | 0.000 | 0.443 | 0.0140 | 0.0017 |
50 | 0.000 | 0.374 | 0.0149 | 0.0017 |
55 | 0.000 | 0.312 | 0.0158 | 0.0017 |
60 | 0.000 | 0.258 | 0.0166 | 0.0018 |
65 | 0.000 | 0.211 | 0.0174 | 0.0018 |
70 | 0.000 | 0.171 | 0.0182 | 0.0018 |
75 | 0.000 | 0.137 | 0.0189 | 0.0019 |
80 | 0.000 | 0.109 | 0.0196 | 0.0019 |
85 | 0.000 | 0.085 | 0.0202 | 0.0021 |
115 | 0.000 | 0.0229 | 0.0218 | 0.0022 |
120 | 0.000 | 0.0231 | 0.0226 | 0.0024 |
150 | 0.000 | 0.0234 | 0.0229 | 0.0026 |
180 | 0.000 | 0.0220 | 0.0231 | 0.0027 |
200 | 0.000 | 0.0203 | 0.0203 | 0.0013 |
300 | 0.000 | 0.000 | 0.0089 | 0.0033 |
400 | 0.000 | 0.000 | 0.0021 | 0.0037 |
500 | 0.000 | 0.000 | 0.0003 | 0.0039 |
516 | 0.000 | 0.000 | 0.0002 | 0.0039 |
800 | 0.000 | 0.000 | 0.0000 | 0.0030 |
超标距离(m) | 12 | 41 | 140 | 516 |
《地下水质量标准》(GB/T14848-2017)Ⅲ类 | 0.5mg/L | |||
根据表5.2-13事故状态下,调节池氨氮泄露1天时,预测的最大值为1.256646mg/l,位于下游1m,预测超标距离最远为12m;10天时,预测的最大值为1.307933mg/l,位于下游1m,预测超标距离最远为41m;影响距离最远为107m;100天时,预测的最大值为0.02353007mg/l,位于下游140m,预测结果均未超标;且预测结果均低于检出限;1000天时,预测的最大值为0.003920823mg/l,位于下游516m,预测结果均未超标;且预测结果均低于检出限。
表5.2-14事故下调节池周围地下水中总磷贡献浓度(单位mg/L)
预测点与渗入点的距离(m) | 1d | 10d | 100d | 1000d |
0 | 1050.0000 | 1050.0000 | 1.0300 | 1.0300 |
1 | 991.0000 | 1030.0000 | 1.0400 | 1.0400 |
5 | 764.0000 | 962.0000 | 1.0600 | 1.0600 |
10 | 510.0000 | 874.0000 | 1.0800 | 1.0800 |
15 | 309.0000 | 788.0000 | 1.1100 | 1.1100 |
20 | 169.0000 | 705.0000 | 1.1400 | 1.1400 |
25 | 83.5000 | 624.0000 | 1.1700 | 1.1700 |
30 | 37.0000 | 548.0000 | 1.1900 | 1.1900 |
35 | 14.6000 | 476.0000 | 1.2200 | 1.2200 |
40 | 5.1700 | 410.0000 | 1.2500 | 1.2500 |
45 | 1.6300 | 349.0000 | 1.2800 | 1.2800 |
50 | 0.4560 | 295.0000 | 1.3000 | 1.3000 |
55 | 0.1130 | 246.0000 | 1.3300 | 1.3300 |
60 | 0.0251 | 204.0000 | 1.3600 | 1.3600 |
65 | 0.0049 | 167.0000 | 1.3900 | 1.3900 |
70 | 0.0009 | 135.0000 | 1.4200 | 1.4200 |
75 | 0.0001 | 108.0000 | 1.4500 | 1.4500 |
80 | 0.0000 | 85.6000 | 1.4700 | 1.4700 |
85 | 0.0000 | 67.1000 | 1.5000 | 1.5000 |
100 | 0.0000 | 67.1000 | 1.5900 | 1.5900 |
110 | 0.0000 | 16.8000 | 1.6400 | 1.6400 |
115 | 0.0000 | 11.6000 | 1.6700 | 1.6700 |
120 | 0.0000 | 8.9300 | 1.7000 | 1.7000 |
150 | 0.0000 | 1.0100 | 1.8700 | 1.8700 |
169 | 0.0000 | 0.2060 | 1.9800 | 1.9800 |
180 | 0.0000 | 0.0755 | 2.0400 | 2.0400 |
200 | 0.0000 | 0.0105 | 2.1400 | 2.1400 |
300 | 0.0000 | 0.00 | 2.6200 | 2.6200 |
400 | 0.0000 | 0.0000 | 2.9500 | 2.9500 |
500 | 0.0000 | 0.0000 | 3.0900 | 3.0900 |
516 | 0.0000 | 0.0000 | 3.0900 | 3.0900 |
800 | 0.0000 | 0.0000 | 2.3900 | 2.3900 |
900 | 0.0000 | 0.0000 | 0.0000 | 1.9400 |
1000 | 0.0000 | 0.0000 | 0.0000 | 1.4900 |
1400 | 0.0000 | 0.0000 | 0.0000 | 0.2960 |
1500 | 0.0000 | 0.0000 | 0.0000 | 0.1730 |
1600 | 0.0000 | 0.0000 | 0.0000 | 0.0954 |
1800 | 0.0000 | 0.0000 | 0.0000 | 0.0248 |
1900 | 0.0000 | 0.0000 | 0.0000 | 0.0117 |
2000 | 0.0000 | 0.0000 | 0.0000 | 0.0052 |
超标距离(m) | 53 | 169 | 504 | 516 |
《地下水质量标准》(GB/T14848-2017)Ⅲ类 | 0.2mg/L | |||
从表5.2-14可知,事故状态下调节池总磷泄露1天时,预测的最大值为991.1442mg/l,位于下游1m,预测超标距离最远为53m,影响距离最远为62m;泄露10天时,预测的最大值为1031.596mg/l,位于下游1m,预测超标距离最远为169m,影响距离最远为200m;泄露100天时,预测的最大值为18.55868mg/l,位于下游140m,预测超标距离最远为504m;1000天时,预测的最大值为3.092439mg/l,位于下游516m,预测超标距离最远为1473m;影响距离最远为1920m。
表5.2-15事故下硫酸罐周围地下水中硫酸盐贡献浓度(单位mg/L)
预测点与渗入点的距离(m) | 1d | 10d | 100d | 1000d |
0 | 1770000.0000 | 1740.0000 | 1740. 00 | 1740.0000 |
1 | 1670000.0000 | 1740.0000 | 1740.000 | 1740.0000 |
5 | 1290000.0000 | 1780.0000 | 1780.000 | 1780.0000 |
10 | 858000.0000 | 1830.0000 | 1830.000 | 1830.0000 |
15 | 520000.0000 | 1870.0000 | 1870.000 | 1870.0000 |
20 | 285000.0000 | 1920.0000 | 1920.000 | 1920.0000 |
25 | 141000.0000 | 1960.0000 | 1960.000 | 1960.0000 |
30 | 62200.0000 | 2010.0000 | 2010.000 | 2010.0000 |
35 | 24600.0000 | 2060.0000 | 2060.000 | 2060.0000 |
40 | 8700.0000 | 2100.0000 | 2100.000 | 2100.0000 |
45 | 2740.0000 | 2150.0000 | 2150.000 | 2150.0000 |
50 | 767.0000 | 2200.0000 | 2200.000 | 2200.0000 |
55 | 191.0000 | 2240.0000 | 2240.000 | 2240.0000 |
60 | 42.2000 | 2290.0000 | 2290.000 | 2290.0000 |
65 | 8.2800 | 2340.0000 | 2340.000 | 2340.0000 |
70 | 1.4400 | 2390.0000 | 2390.000 | 2390.0000 |
75 | 0.2220 | 2430.0000 | 2430.000 | 2430.0000 |
80 | 0.0303 | 2480.0000 | 2480.000 | 2480.0000 |
85 | 0.0037 | 2530.0000 | 2530.00 | 2530.0000 |
100 | 0.0000 | 2670.0000 | 2670.000 | 2670.0000 |
110 | 0.0000 | 2770.0000 | 2770.000 | 2770.0000 |
115 | 0.0000 | 2820.0000 | 2820.000 | 2820.0000 |
120 | 0.0000 | 2860.0000 | 2860.000 | 2860.0000 |
150 | 0.0000 | 3150.0000 | 3150.000 | 3150.0000 |
169 | 0.0000 | 3330.0000 | 3330.000 | 3330.0000 |
180 | 0.0000 | 3430.0000 | 3430.000 | 3430.0000 |
200 | 0.0000 | 3610.0000 | 3610.000 | 3610.0000 |
300 | 0.0000 | 4420.0000 | 4420.000 | 4420.0000 |
400 | 0.0000 | 4970.0000 | 4970.000 | 4970.0000 |
500 | 0.0000 | 5200.0000 | 5200.000 | 5200.0000 |
516 | 0.0000 | 60.0000 | 60.0000 | 60.0000 |
800 | 0.0000 | 4020.0000 | 4020.0000 | 4020.0000 |
900 | 0.0000 | 3270.0000 | 3270.000 | 3270.0000 |
1000 | 0.0000 | 2510.0000 | 2510.0000 | 2510.0000 |
1400 | 0.0000 | 499.0000 | 499.0000 | 499.0000 |
1500 | 0.0000 | 291.0000 | 291.0000 | 291.0000 |
1800 | 0.0000 | 41.8000 | 41.800 | 41.8000 |
2000 | 0.0000 | 8.8100 | 8.8100 | 8.8100 |
2011 | 0.0000 | 8.0400 | 8.0400 | 8.0400 |
2050 | 0.0000 | 5.7800 | 5.7800 | 5.7800 |
超标距离(m) |
|
|
|
|
《地下水质量标准》(GB/T14848-2017)Ⅲ类 | 250mg/L | |||
从表5.2-15可知,事故状态下调节池硫酸盐泄露1天时,预测的最大值为1668599mg/l,位于下游1m,预测超标距离最远为54m,影响距离最远为65m;10天时,预测的最大值为1736700mg/l,位于下游1m,预测超标距离最远为172m,影响距离最远为207m;100天时,预测的最大值为31243.68mg/l,位于下游140m,预测超标距离最远为516m,1000天时,预测的最大值为5206.146mg/l,位于下游516m,预测超标距离最远为1526m,影响距离最远为2011m。
为进一步降低项目运行过程中对周边地下水的影响,环评要求建设单位对项目对选矿车间、浓缩压滤区、罐区底部采取双层防渗措施,同时其它区域需进行地面硬化、防渗处理,且在周边修建挡渣墙及截排水沟,减少雨水进入的同时将收集的渗滤水及初期雨水返回生产系统,不外排,避免对地下水的影响。
5.2.6运营期生态环境影响
5.2.6.1对地表植被的影响
工程运行后,所占用土地范围内的地表植被同地表土壤将全部被剥离保存,项目区内生物个体失去生长环境而消失,造成生物量减少,绿地覆盖率减少,这种影响不可逆。工程营运期项目内消失植被均为当地常见物种,且项目区内原有生态系统较为简单,工程营运期不会对区域内物种消失或灭迹造成严重影响。所以工程永久性占地会给项目区内地植被造成生物量减少的影响,但不会造成项目所在区域的物种消失或灭迹的严重影响。
5.2.6.2对野生动物的影响
工程运行后,由于项目占压而动植物失去生存环境,根据当地野生动物分布,区域内主要的蛇类、鼠类等常见物种。项目建设将导致这些动物的栖息地迁移,致使项目区周围的密度有所增大,它们的活动场所、食物、水等都将受到一定影响,导致项目区周围局部动物栖息环境发生改变,对区域内野生动物将产生轻度不利影响。但项目建成后,将会对项目区进行植被绿化和生态恢复措施,使得这些野生动物的栖息地得到一定的恢复,在一定程度上减少项目对周围野生动物产生的不利影响。
5.2.6.3生态景观的影响
本项目建设区场地主要以草丛植被为主。项目建设对周围生态景观的负面影响其实就是对植被的破坏造成的。本项目对植被的破坏主要表现在厂房建设和土地平整对地表植被的占压损害。
项目建设后,局部地表植被遭到破坏,岩土裸露,地表植被被占压,砂、岩裸露,原有的荒山灌木地植被景观,被厂房设备等人为工业场地景观所取代,使环境的地域连续性、环境条件的匹配性等生态景观受到破坏,生态系统的完整性受损,造成局部景观的破碎性。
5.2.7车辆运输对场外道路环境影响分析
本项目日均运输量为3030t,平均车流量约202辆/天。车辆在厂外运输主要带来道路扬尘和噪声影响。
由于车辆运输的物料均由帆布覆盖,且经过喷淋洒水保持物料湿度,在运输过程中基本上不会有物料散落到路面造成扬尘,因此在保持路面清洁的情况下基本上不会产生扬尘影响。为进一步降低项目物料运输对周边大气的影响,需采取以下措施:
①运输车辆应定期检修与保养,及时清洗、维修,确保施工机械及运输车辆始终处于良好的工作状态,减少有害气体排放量,确保车辆废气排放符合环保要求;
②采取覆盖苫布或密闭运输措施,控制行车速度,减少运输扬尘的产生;
③加强对运输车辆的维护保养,控制汽车尾气的排放量,减少运输车辆对道路两侧环境的影响;
车辆运输噪声将对周围居民带来一定影响,为降低项目运输车辆噪声对运输道路周边居民的影响,需采取以下噪声减缓措施:
①加强运输车辆的管理,合理安排运输时间、控制行车速度、控制汽车鸣笛、禁止夜间运输,在通过环境敏感点时,行车速度不应超过20km/h;
②加强运输车辆维修和保养,对运输汽车安装消声器,禁止使用超过噪声限值的运输车辆运行;
③严格控制装载量,严禁超载以及通过增高铁围堰、增设木档扳、编织袋做围挡等方式增加超载。
6环境保护与污染防治措施
6.1施工期污染防治措施
6.1.1施工期生态保护措施
施工过程中的场地开挖对地表造成扰动影响,造成场地局部生态环境恶化;占用土地,使植被遭到破坏。为保护生态环境,环评提出以下建议:
1、结合当地政府部门所制定的生态环境建设规划和水土保持规划,协助当地政府搞好矿区的生态环境建设工作。
2、加强管理,制定并落实生态影响防护与恢复的监督管理措施。生态管理人员编制,建议纳入项目的环境管理机构,并落实生态管理人员的职能。
3、项目施工过程中应加强管理,要采取尽量少占地、少破坏植被的原则,将临时占地面积控制在最低限度,以免造成土壤与植被的大面积破坏,而使本来就脆弱的生态环境系统受到威胁。
4、对于临时占地和新开辟破坏区,竣工后要进行土地复垦和植被重建工作,要进行土地平整、植树、种草工作。
5、在地面施工过程中,应尽量避免在春季大风季节以及夏季暴雨时节进行作业。对于施工破坏区,施工完毕,要及时平整土地,并种植适宜的植物,以防止发生新的土壤侵蚀。
6、建设期的环境监理
为减轻建设项目建设期给周围环境带来的不利影响,建设单位必须加强对施工单位的监督管理,按照环境管理规章制度,聘请具有环境监理资格的人员对工程建设期进行全过程环境监理。
①聘请1~2名环境监理人员,对施工单位进行经常性检查、监督,查看施工单位落实环境保护措施的情况,发现问题及时解决。
②环境监理人员要定期以书面形式(施工环境保护监理报告)及时向有关部门汇报,其内容主要是落实施工方是否严格执行了工程初步设计和本工程环境影响报告规定的建设期环境保护措施。
6.1.2施工期地表水污染防治措施要求
1、施工废水不能随意排放,施工期产生的废水全部导入三格隔油沉淀池处理后,全部回用于施工过程。
2、做好导排水沟设计,确保雨季区内冲刷雨水尽量导入沉淀池后外排。
3、施工人员的生活污水依托附近居民污水处理设施。
4、本工程施工期间应严格控制作业范围,最大程度上保护阿罗河。
5、水泥和其它建筑材料的堆放应远离阿罗河,选择暴雨径流难以冲刷的地方,各类筑路材料应有防雨遮雨设施。
6、涉水工程施工保护措施
(1)桥梁基础施工时,桥梁水中基础施工采用围堰法进行施工。围堰施工一般应安排在枯水期间进行,围堰的外形应适应水流排泄,围堰内形应适应基础施工的要求,并留有适当的工作面积,堰身断面尺寸应保证有足够的强度和稳定性,围堰要求防水严密,应尽量采取措施防止或减少渗漏,以减轻排水工作,施工结束后对及时对围堰进行拆除。
(2)施工过程中对围堰吸泥清基封底、钻孔出渣运到岸上指定地点集中堆放,严禁向水体中抛弃废物;泥浆护壁所产生的大量泥浆,应经过泥浆沉淀池循环利用,不得排入水体。通过采取以上措施,可降低桥梁基础施工过程中对地表水体水质影响。
(3)桥梁施工污水中的石油类主要来自于施工机械的跑冒滴漏,因此为减少污水污染物的影响,应从石油类的源头抓起,加强施工机械设备的养护维修及废油的收集,最大限度地减小排污量。施工机械冲洗产生的油污废水应经隔油池处理后,回用于洗车,废水不得排入阿罗河。
(5)施工期开展环保专项监理,定期对阿罗河水质进行监测,发现异常及时反馈当地环保部门。
7、加强施工管理和监理工作,定期检查施工机械,防止油料发生泄漏而污染阿罗河水体。严禁将废油、施工垃圾等随意抛入水体。施工材料如油料、化学品等应备有临时遮挡的帆布,防止被暴雨冲刷进入阿罗河水体而污染水质。
8、禁止向阿罗河水体倾倒垃圾、渣土及有毒、有害物质,也不得在河流边随意堆放,以免淋溶液进入阿罗河,并防止施工废水径流至阿罗河,破坏水质。
6.1.3施工期空气污染防治措施要求
建设单位必须按照《防治城市扬尘污染技术规范HJ/T 393-2007》的要求采取抑尘措施。依法申报:工程建设单位应按《中华人民共和国环境影响评价法》和《建设项目环境保护管理条例》的相关规定,按下面条款制定施工扬尘污染防治方案,编制扬尘污染防治任务书,实施扬尘防治全过程管理,责任到每个施工工序。
1、土方工程:遇到干燥、易起尘的土方工程作业时,应辅以洒水压尘,尽量缩短起尘操作时间。遇到四级或四级以上大风天气,应停止土方作业,同时作业处覆以防尘网。
2、建筑材料防尘:施工过程中使用水泥、石灰、砂石、涂料、铺装材料等易产生扬尘的建筑材料,应采取下列措施之一:a) 密闭存储;b) 设置围挡或堆砌围墙;c) 采用防尘布苫盖。尽量减少施工材料的堆存时间和堆存量,加快物料的周转速度。建筑材料露天堆放地点尽量远离居民区。
3、建筑垃圾防尘:施工工程中产生的弃土、弃料及其他建筑垃圾,应及时清运。建筑垃圾装运时,如太干,提前洒水湿润后再装车,以减少灰尘污染环境。若在工地内堆置超过一周的,则应采取下列措施之一,防止风蚀起尘及水蚀迁移:a) 覆盖防尘布、防尘网;b) 定期喷洒抑尘剂;c) 定期喷水降尘。
4、设置洗车平台:施工期间,应在运输车辆的出口内侧设置洗车平台,车辆驶离工地前,应在洗车平台清洗轮胎及车身,不得带泥上路。洗车平台四周应设置防溢座、废水导流渠、废水收集池、沉砂池及其它防治设施,收集洗车、施工以及降水过程中产生的废水和泥浆。工地出口处铺装道路上可见粘带泥土不得超过10 米,并应及时清扫冲洗。不得在未实施洒水等抑尘措施情况下进行直接清扫。出入口固定设置2人的专人保洁组,对进出车辆及道面进行保洁。
5、运输车辆防尘:运输路线和时间。进出工地的运输车辆,应尽可能采用密闭或车斗应用苫布遮盖严实,保证物料不遗撒外漏,并且按照批准的路线和时间进行物料、渣土、垃圾的运输。
6、施工工地道路防尘措施:施工工地内及工地出口至铺装道路间的车行道路,应采取下列措施之一保持路面清洁,防止扬尘:a) 铺设钢板;b) 铺设水泥混凝土;c) 铺设沥青混凝土;d) 铺设用礁渣、细石或其它功能相当的材料等,并辅以洒水、喷洒抑尘剂等措施。
7、混凝土的防尘措施:应尽量采用石材、木制等成品或半成品,实施装配式施工,减少因石材、木制品切割所造成的扬尘污染。
8、施工现场制定清扫、洒水制度,配备洒水设备,并派专人负责洒水、清扫。
9、.绿化工程抑尘:按《城市绿化条件》的要求,项目建筑工程完成后,一周内进行建查无植工作;未进行建植期间,每天洒水一到两次,如遇四级以上大风天气必须及时洒水防尘或加以覆盖。道路或绿地内各类管线敷设工程完工后,一周内要恢复路面或景观,不得留裸土地面。
6.1.4施工噪声防治措施
(1)建设单位在施工现场四周应设置临时的屏障设施,使施工期项目区噪声能够满足《建筑施工场界环境噪声排放标准》(GB12523-2011)的要求。
(2)对空压机等强噪音源应采用加减振垫、设隔音间等减震、降噪措施。
(3)加强管理,对动力机械设备定期进行维修和养护,避免因松动部件振动或消声器损坏而增大设备工作时的声级。
(4)尽量减少运输车辆夜间的运输量,施工道路应布置在距离店池岭等敏感点较远的位置。运输车辆在进入施工区附近区域后,要适当降低车速,禁止鸣笛。
(5)对不同施工阶段,按《建筑施工场界环境噪声排放标准》(GB12523-2011)对施工场界进行噪声控制。施工时为避免施工噪声扰民,要合理安排施工时间,合理布局施工现场,减少施工噪声对附近居民的影响。
(6)施工现场合理布局:将施工现场的固定噪声源相对集中,置于远离环境敏感受纳体的位置,并充分利用地形,特别是重型运载车辆的运行路线,应尽量避开噪声敏感区,尽量减少交通堵塞和待车行驶。
(7)对施工人员采取防护措施,如带防护耳塞、经常轮换作业等措施。
(8)由于施工场地距离店池岭等居民点较近,因此本项目原则上不得进行夜间施工。若根据施工要求确需在夜间施工,首先应取得有关部门同意夜间施工的批复,同时搞好施工组织,将大噪声施工活动放在昼间进行,避免在夜间进行大噪声施工,其间中午休息时也必须控制大噪声施工。
(9)加强运输车辆的管理,按规定组织车辆运输,合理规定运输通道。
(10)降低人为噪声,按规定操作机械设备,模板、支架拆卸吊装过程中,遵守作业规定,减少碰撞噪音。少用哨子等指挥作业,而代以现代化设备,如用无线对讲机等。
(11)应与周围居民建立良好关系,对受施工干扰的居民应在作业前做好安民告示,取得社会的理解和支持,共同探讨行之有效的降噪措施以降低施工噪声的影响。
6.1.5施工期固废污染防治措施要求
1、施工期生活垃圾集中存放,委托环卫部门清运、卫生填埋。
2、施工现场废弃的建筑垃圾宜分类回收,产生的碎砖、石、砼块、黄沙等建筑垃圾,应及时收集作为地基的填筑料。各类建材的包装箱袋应派专人负责收集分类存放,统一处置。力求做到工程施工安全文明,整洁卫生,创造一个良好的施工环境。无法利用的做到及时清除。
3.施工过程应重视表层优质土壤的保存,剥离的表层土事前保存,事后绿化使用,用于项目区内绿化带种植及临时占地的地表层恢复。对剥离的表土层应有专门场地予以临时堆置和保存,为防止雨季水土流失影响,在表土层堆场四周应采取填土草包围护,并设排水沟。
6.2营运期污染防治措施
6.2.1营运期生态保护措施
为减少项目营运期对生态环境的影响,应采取如下措施:
(1)建设单位应采取积极可靠的生态环境保护措施,采用预防措施和治理措施相结合、工程措施和生物措施相结合的方法;
(2)编制并积极实施建设项目水土保持方案,伴随着本项目施工进度及防护需要,对水土保持措施的实施开展应早作出安排,特别是项目区内相关护坡、排水渠修建和关于水土保持防护的工程建设应在项目投产运行前完成,以发挥其控制性及速效性特点;
(3)项目区内的覆土和绿化。道路外缘应高于内侧,坡度为2%,使降雨汇集到排水沟,可避免雨水沿坡面流淌过程中对覆土的冲刷,有利于水土保持。绿化树种选择适合当地生长的树种,草种选择耐旱、繁殖力强的品种。
(4)注重后期养护。植物群落成型的一段时间内,还必须适时进行基材修补、追肥、浇水、植物补种和病虫害防治。
(5)加强动植物的保护,对发现的珍稀植物采取育苗种植,扩大种群。
(6)加强区域内野生动物的保护
①提高施工人员的保护意识,严禁捕猎野生动物。施工人员必须遵守《中华人民共和国野生动物保护法》,严禁在施工区及其周围捕猎野生动物。
②减少施工噪声对野生动物的惊扰。野生鸟类和兽类大多是晨、昏(早晨、黄昏)或夜间外出觅食,正午是鸟类休息时间。为了减少工程施工噪声对野生动物的惊扰,应制定施工作业计划。
③发现受伤、病弱、受困的国家保护和地方重点保护野生动物时,应及时报告地方野生动物行政主管部门采取救护措施;也可送具备救护条件的单位救护,并报告地方野生动物行政主管部门。
④处理好多样性保护与安全防疫的关系。部分毒蛇和自然疫源性疾病的传播者(如鼠类)可能危害职工的健康和安全。因此,既要维护自然生态系统的食物链关系,又要重视对工程施工人员的防疫、防治工作。
⑤开展生态环境监测和监理。对工程施工期、运营期都应进行生态环境监测和调查。监测生境变化、植被变化,野生动物种群和数量的变化以及生态系统整体性变化。加强对生态环境管理,在管理机构中设置生态环境管理人员,建立各种管理及报告制度,开展对项目影响区的环境教育,提高施工人员和管理人员环境意识。
6.2.2营运期水污染防治措施
由工程分析可知,项目废水主要由选矿尾水、设备地坪冲洗废水、生活污水和初期雨水组成。
(1)选矿产生的尾矿水约132m3/h,主要含悬浮物、氟化物、磷酸盐,经尾矿池沉淀、澄清后全部回用于选矿生产用水,循环使用。
(2)本项目新增设备地面冲洗废水量为8m3/d,主要污染物为悬浮物,经沉淀处理达标后,回用于设备地面冲洗,不外排。
(3)厂区内新建一座地埋式一体化污水处理装置(处理能力不小于7.2m3/d),处理项目生活污水,该部分废水经处理后可达到《污水综合排放标准》(GB8978-1996)表4中的一级标准,之后排入厂区西侧阿罗河。
(4)根据厂区布局及地形情况,在选矿厂房北侧设置一座容积为120m3的初期雨水收集池。初期雨水经收集后进入回用水池作为选厂补充水,不外排。
6.2.2.1生产废水重复利用技术方案
(1)选矿废水特点
根据针对同类矿区的矿样试验结果以及类比其它磷矿选矿废水特点,可知:重介质选矿尾水主要含悬浮物、磷酸盐及氟化物。
重介质旋流器中沉物和浮物分别经脱介磁选后,磁选尾矿自流入矿泥沉淀池沉淀,沉淀池溢流进入浓缩机进一步浓缩澄清。因此项目生产废水可全部收集于沉淀池和浓缩池,其水质对于选矿无影响,溢流水可以做为循环水回用于选矿。
(2)选矿废水处理中应遵循的原则
实行清污分流、雨污分流,生产废水处理后循环使用。
废水处理措施要具有针对性,技术要成熟,处理后的废水能够达到回用要求。
6.2.2.2设备地坪冲洗废水特点及治理措施
设备地坪冲洗废水中的主要污染物为SS,进入沉淀池去除污水中悬浮物的方法进行处理。
处理工艺流程说明:来自矿区的设备地坪冲洗废水进入收集池,用泵引入尾水沉淀池。二者共用一个处理系统,可节省初期投入,并减少工人操作强度,降低事故发生机率。处理完毕的尾水回用进行设备地坪冲洗。
6.2.2.3生活污水处理方案
厂区内新建一座地埋式一体化污水处理装置(处理能力不小于7.2m3/d),处理项目生活污水,该部分废水经处理后可达到《污水综合排放标准》(GB8978-1996)表4中的一级标准,之后排入厂区西侧阿罗河。
地埋式一体化污水处理装置采用悬浮型生物填料作生物载体,生物量大,易挂膜,不堵塞,不结球;污泥吸附池利用剩余污泥的活性吸附进水中有机质,同时兼作缺氧池和污泥浓缩池。该装置在去除有机物的同时,具有除磷脱氮功能,剩余污泥量少,处理效率高,运行费用较低,如果采用水下曝气,噪声小,占地少。
设计进水水质:CODCr 400mg/L,BOD5 200mg/L,NH3-N20mg/L。
设计出水水质:pH 6.0~9.0,CODCr≤100mg/L,BOD5≤20mg/L,SS≤70mg/L,NH3-N ≤15mg/L。
6.2.2.4事故情况处理措施
事故情况是指当选矿厂在出现故障时,如管道、阀门损坏发生泄漏,选矿生产用水中的回水不能循环使用,由于回用水中磷酸盐浓度有0.512mg/l,氟化物浓度有0.61mg/L;若直排,将对受纳水体造成污染。
选矿厂出现事故的最大可能是生产中出现故障,如生产管道、矿泥桶和浓缩池排料堵塞、阀门损坏等。为了保证选矿厂矿泥水在任何情况下不外排,厂区需设置事故池。
在排除故障一小时需排放废水的情况,事故废水产生量132m3,在事故情况下废水可暂存于事故应急池中,待事故解除后可回用于生产。厂区拟设置的事故池有:
(1)事故应急池1,位于沉淀池西侧,容积为180m3。
(2)事故应急池2,位于浓密压滤区西侧,容积为45m3。
事故池总容积225 m3,能够满足事故状态下废水储存需要。
6.2.2.5初期雨水处理措施
项目初期雨水量为90m3,根据厂区布局及地形情况,在选矿厂房北侧设置一座容积为120m3的初期雨水收集池。初期雨水经收集后进入回用水池作为选厂补充水,不外排。
6.2.3营运期大气污染防治措施
6.2.3.1原矿堆场扬尘污染防治措施
本项目原矿堆场位于选厂南部,白竹磷矿区I号矿段北部块段矿山520井口附近,原矿堆场紧邻破碎区粗碎间布置,占地面积1100m2,堆场建设时需地面采用水泥硬化,地面三面设置石墙围挡,设置自动洒水喷头,建议安装2个金属换向喷枪定时洒水,东西两侧各布置1个,喷枪需全部覆盖原矿堆场。洒水次数根据天气情况而定,多雨时可适当减少洒水次数,一般每天喷洒3-5次,每次2-3分钟,可保持矿石含水率在8%以上,以控制风蚀扬尘。此外,环评要求在原矿堆场设置钢构防雨棚,这样有利于隔风,同样可以减少扬尘的产生。企业在干燥大风天气需盖设篷布遮盖,生产过程中按照生产能力控制原矿堆存量,不大量堆存,同时在装卸矿石过程中尽量降低落差可进一步减少原矿堆场粉尘产生。
6.2.3.2破碎筛分粉尘污染防治措施
选厂粉尘污染源主要是破碎筛分车间。选厂破碎筛分车间拟设置完全封闭,皮带运输廊密闭,在破碎、筛分设备进出料口、设备与皮带运输机间转接口各安装集气罩,通过抽风的形式使集气罩呈负压状态,加大各产尘点粉尘的收集,减少粉尘外逸无组织排放。经集气罩收集的粉尘经风道引入脉冲布袋除尘器进行除尘,脉冲布袋除尘器的除尘效率在99.5%以上,含尘气体净化后经15m高、内径0.8m排气筒排放。在布袋除尘器下方接料口四周建1250px围堰,布袋除尘器截留粉尘作为后续工段的原料用于生产。
6.2.3.3交通运输粉尘污染防治措施
项目运营后,尾矿用于选厂邻近的白竹磷矿区I号矿段北部块段矿山采场采空区井下充填,采用自卸汽车(单次运量15t)运输。本项目原料、产品及尾砂运输过程中,会产生运输扬尘。本项目正常运行后产品及尾砂使运输道路车流量变化不大。运输时严格运输车辆管理,不超载,并进行遮盖,防止物料飞扬、抛洒。
6.2.3.4食堂油烟污染防治措施
油烟废气的主要成分是动植物油遇热挥发、裂解的产物等,食堂油烟经油烟净化装置处理后通过专用烟道至屋顶排放,处理效率约为60%,处理后浓度为1.5mg/m3,满足《饮食业油烟排放标准》(GB18483-2001)中的相关要求。
6.2.3.5污水处理设备恶臭污染防治措施
为降低污水处理站恶臭气体对环境的影响,需采取以下措施:
①针对项目污水处理恶臭形成的特点,采取生物脱臭和活性炭吸附法进行除臭。
②项目污水处理设备周边最近敏感点为店池岭居民点,最近距离为40m,为降低污水处理设备恶臭对其影响,在污水泵站及臭气处理设备四周地上部分进行绿化,进行绿化隔离、种植乔灌木,以最大限度减少恶臭的影响。
6.2.4营运期地下水污染防治措施
本项目生产线、储罐含有化学品,其泄漏和渗漏易对地下水造成污染。因此,生产车间需要采取相应的防腐防渗措施。
1、源头控制措施
主要包括在工艺、管道、设备、污水储存及处理构筑物采取相应措施,防止和减少污染物的跑、冒、滴、漏,将污染物泄漏的环境风险事故降到最低程度。
(1)工艺装置
将生产装置区域内易产生泄漏的设备按其物料的物性分类集中布置,对于储存和输送设备和管线排液阀门采用双阀,设备及管道排放出的废液经收集系统加以收集后回用,不任意排放。;对选矿车间、浓缩压滤区底部采取双层防渗措施,同时其它区域需进行地面硬化、防渗处理。
(2)给水排水
输送污水压力管道采用地上敷设,重力收集管道宜采用埋地敷设,埋地敷设的排水管道在穿越厂区干道时采用套管保护,禁止在重力排水的污水管线上使用倒虹吸管。
所有穿过污水处理构筑物壁的管道预先设置防水套管,防水套管的环缝隙采用不透水的柔性材料填塞。
2、防渗漏管理措施
(1)污染区划分
按照各生产、贮运装置及污染处理设施(包括生产设备、管廊或管线,贮存与运输设施,污染处理与贮存设施,事故应急设施等)通过各种途径可能进入地下水环境的各种有毒有害原辅材料、中间物料、产品的泄漏(含跑、冒、滴、漏)量及其他各类污染物的性质、产生和排放量,厂区分为非污染防治区和污染防治区,非污染防治区主要指没有物料或污染物泄漏,不会对地下水环境造成污染的区域或部位,如办公区域、变配电所、控制室等。
根据工程特点,本项目所有原辅材料基本为无毒或低毒类,因此本项目生产装置区及装置区外管廊区均属于一般防渗区,办公生活区为简单防渗区,危废暂存间为重点防渗区。
(2)防渗措施
本项目防渗工程按照《一般工业固体废物贮存、处置场污染控制标准》(GB18599-2001)中Ⅱ类场相关规定,具体要求如下:
①防渗工程应委托具有相应资质的单位进行设计和施工,防渗工程设计使用年限宜按50年进行设计。
②对危废暂存间重点防渗层防渗性能应与1.5m厚粘土层(渗透系数≤10-12cm/s)等效;生产车间及外部的装卸区、环保设施区及管线等一般防渗区采取防渗层防渗性能应与1.5m厚粘土层(渗透系数≤10-7cm/s)等效;对办公生活区等简单防渗区采取地面硬化。
③一般防渗区地基土采用原土压(夯)实,处理要求应符合国家现行标准《建筑地面设计规范》的规定;垫层宜采用中粗砂、碎石或混凝土垫层,处理要求应符合国家现行标准《建筑地面设计规范》的规定。
④一般防渗区地面应坡向排水口/沟,地面坡度根据总体竖向布置确定,坡度不宜小于0.3%。
⑤防渗工程施工现场质量管理应有相应的施工技术标准、健全的质量管理体系、施工质量控制和质量检验制度。防渗工程施工项目应有施工组织设计和施工技术方案,并经审查批准。
⑥防渗工程施工质量检验应与施工同步进行,质检合格并报监理验收合格后,方可进行下道工序。
⑦防渗工程施工完成后,在隐蔽之前,应对整个防渗层进行全面的渗漏检测,并确认合格。
3、跟踪监测措施
项目投运后,应按计划定期对厂区周边地下水上、下游地区进行水质跟踪监测,监测结果须报襄阳市环保局备案。一旦发现有污染地下水现象应立即排查污染源,对污染源头进行治理;对已污染地下水应进行抽水净化;对受到污染的包气带土壤应进行换土。地下水水质长期监测计划见第10章环境管理与监测计划。
6.2.5营运期噪声防治措施
6.2.5.1选厂噪声污染防治措施
根据本工程生产、运输特点,噪声源主要来自选厂生产和装卸作业噪声。选厂地面主要噪声源有:破碎机、振动筛、筛分机、渣泵、水泵、压滤机、浓缩机、风机等,这些设备噪声源大部分是宽频带的,且多为固定噪声源。
噪声防治措施为:
1)在设备选型上选择低噪音设备,从根本上减少噪声的污染。
2)破碎机、振动筛、筛分机、压滤机、各类泵、风机等高噪声设备均设置在封闭车间内,车间墙体为砖瓦结构,建议墙体内侧衬泡沫等吸声、隔音材料。
3)破碎、筛分设备与楼板、支架之间进行减振处理。
4)各浓密设备安装减震器。
5)加强厂界绿化。
实体墙隔声量在30~35dB(A);风机安装消声器噪声源强可减少约20dB(A),设备安装减振基础后期噪声源强可减少10dB(A),四周绿化带可降噪约2~3dB(A),根据第五章5.2.3运营期噪声环境影响分析,经预测,选厂各设备噪声至厂界均能满足《工业企业厂界环境噪声排放标准》(GB12348-2008)2类标准。
6.2.5.2交通噪声污染防治措施
本项目运输车辆交通噪声对环境的影响主要为距离道路两侧沿线50m以内的居民,为降低项目运输车辆噪声对运输道路周边居民的影响,需采取以下噪声减缓措施:
①加强运输车辆的管理,合理安排运输时间、控制行车速度、控制汽车鸣笛、禁止夜间运输,在通过环境敏感点时,行车速度不应超过20km/h;
②加强运输车辆维修和保养,对运输汽车安装消声器,禁止使用超过噪声限值的运输车辆运行;
③严格控制装载量,严禁超载以及通过增高铁围堰、增设木档扳、编织袋做围挡等方式增加超载。
6.2.6营运期固体废物处置措施
本项目生产期固体废物主要为尾矿渣、除尘器回收粉尘、污水处理设备污泥、废机油及生活垃圾。其主要污染防治措施如下:
1、尾矿渣
定期运至白竹磷矿区I号矿段北部块段矿山采空区井下充填。
2、除尘器回收粉尘
除尘器收集粉尘作为生产原料全部回用。
3、污水处理设备污泥
定期清运,交由环卫部门卫生填埋。
4、生活垃圾
选厂办公生活区设置垃圾桶,生活垃圾交由环卫部门清运。
5、危险废物
本项目危险废物包括废机油,暂存在选厂机修间内设立的危废暂存间,定期交由有资质单位处置。
本环评按照《一般工业固体废物贮存、处置场污染控制标准》(GB18599-2001)及其修改单、《危险废物贮存污染控制标准》(GB18597-2001)及其修改单的规定,对项目的废物堆场提出防治要求。
(1)一般固体废物储存
①一般固体废物应分类存放,禁止危险废物和生活垃圾混入。
②应按GB15562.2设置警示标志及环境保护图形标志。
③当堆场因故不再承担新的贮存、处置任务时,应予以关闭或封场。关闭或封场后,应设置标志物,注明关闭或封场时间,以及使用该土地时应注意的事项,并继续维护管理,直到稳定为止。监测部门的监测结果表明已不存在污染时,方可摘下警示标志,撤离留守人员。
(2)危险废物储存
①堆场内应设置不渗透间隔分开的区域,每个部分都应有防漏裙脚或储漏盘;危险废物应与其他固体废物严格隔离。
②危险废物应当分别使用符合标准的容器分类盛装,无法装入常用容器的危险废物可用防漏胶袋等盛装;禁止将不相容(相互反应)的危险废物在同一容器内混装;盛装危险废物的容器上必须粘贴符合标准的标签。
③危险废物须做好危险废物情况的记录、记录上须标明危险废物的名称、来源、数量、入库时间、废物出库日期及接受单位名称。废机油应100%收集贮存后,交具有相应危废处理资质的单位收集处理,沾有机油的手套、抹布、刷子等可全过程不按危险废物管理,可同生活垃圾一起收集处理。
④当储存场所因故不再承担新的贮存、处置任务时,应予以关闭或封场,同时采取措施消除污染,无法消除污染的设备、土壤、墙体等按危险废物处理,并运至正在营运的危险废物处理处置场或其它贮存设施中。关闭或封场后,应设置标志物,注明关闭或封场时间,以及使用该土地时应注意的事项,并继续维护管理,直到稳定为止。监测部门的监测结果表明已不存在污染时,方可摘下警示标志,撤离留守人员。
⑤项目危险废物产生量、采取的处置措施及去向应按《中华人民共和国固体废物污染环境防治法》的规定向襄阳市环保局申报,填报危险废物转移联单,按要求对项目产生的危险废物进行全过程严格管理和安全处置。
7环境风险评价
7.1事故源项及其风险因素识别
7.1.1风险因素识别和风险类型
环境风险评价是在分析项目事故发生概率和预测事故状态下的影响程度基础上,以事故发生概率与事故后果的乘积来表征项目事故的风险度。评价的目的旨在通过风险度的分析,对项目建设和运行过程中可能存在的事故隐患(事故源)提出事故防范措施和事故后应急措施,使建设项目的环境风险影响尽可能降到最低,项目风险度达到可接受水平。
7.1.2事故源项分析
7.1.2.1物质风险识别
本项目生产、使用、储存过程中涉及《建设项目环境风险评价导则》(HJ 169-2018)附录B中的危险物质主要是硫酸、磷酸、废机油。硫酸、磷酸的最大贮存量与临界量的比值Q=52.28具体见表1.6-6。
7.1.2.2事故风险识别
项目存在的事故风险源项包括:选矿厂边坡因山体开挖而对其原有地形地貌造成破坏后发生崩塌、滑坡、泥石流、管网泄漏等环境风险。
风险事故源项见表7.1-1。
表7.1-1 风险事故源项
事故类别 | 事故来源 | 事故原因 | 事故危害 |
边坡崩塌、滑坡、泥石流 | 暴雨冲刷 | 岩体在自重及降雨等因素的作用与影响下,产生大规模崩滑。 | 磷矿选矿工程厂房的部分毁坏以及人员伤亡 |
由表7.1-1可知,对环境危害最严重的重大事故,即最大可信事故是项目东侧边坡发生崩塌、滑坡、泥石流等。
7.2风险事故环境影响分析
7.2.1边坡滑坡
边坡滑体形成原因主要有以下几点:1、表层粉质粘土较松软,力学强度较低,易产生变形;2、高边坡坡度较陡,前缘临空;3、大气降水入渗,土体增重;4、降雨入渗软化表层土体,使土体强度降低。
在重力的作用与降雨的浸泡软化作用下坡体表层势必产生失稳坍滑,而每次坍滑坡面将形成新的临空面,进而牵动更大范围的表层土体产生新的变形滑动,造成连续牵引式破坏,危及场区下部拟建(构)筑物的安全。据现场勘察,破碎系统拟依山势而建,对坡体坡体破坏会加剧其变形,使现状稳定性变差。
因厂区建设需要,破坏了原有的地形地貌,使得山体碎石增多,且稳定性差,岩体在自重及降雨等因素的作用与影响下随时有产生崩滑的风险,一旦产生大规模的崩滑,将构成对拟建磷矿选矿工程厂房的部分毁坏及人员伤亡,同时破坏矿山地表、植被,摧毁矿山及其设施;摧毁房屋、选矿厂内各种设施,埋没公路、摧毁路基、桥梁,致使交通中断;堵塞河道,引起河道大幅度变迁,间接毁坏公路、建筑物,对厂区生态环境造成巨大的影响。
7.2.2崩塌、滑坡以及泥石流
(1)崩塌、滑坡
崩塌(崩落、垮塌或塌方)是较陡斜坡上的岩土体在重力作用下突然脱离母体崩落、滚动、堆积在坡脚(或沟谷)的地质现象。
崩塌具有突发性、连发性和毁灭性的特点。厂区附近的岩体若出现裂隙未被人们所注意,未进行及时的防护,崩塌就会在没有任何前兆下突然发生。崩塌发生后,又会出现新的陡峭临空面,在外力和重力作用下,新的裂缝延伸扩展,崩塌现象可再次发生,形成连发性的崩塌现象。又因为崩塌现象是突然发生的并且速度快,强度大,所以对附近的建筑物常可造成巨大的危害的损失。
斜坡上的岩体由于种种原因在重力作用下沿一定的软弱面(或软弱带)整体地向下滑动的现象叫滑坡。滑坡和崩塌常常相伴而生,产生于相同的地质构造环境中和相同的地层岩性构造条件下,且有着相同的触发因素,容易产生滑坡的地带也是崩塌的易发区。崩塌、滑坡在一定条件下可互相诱发、互相转化:崩塌体击落在老滑坡体或松散不稳定堆积体上部,在崩塌的重力冲击下,有时可使老滑坡复活或产生新滑坡。滑坡在向下滑动过程中若地形突然变陡,滑体就会由滑动转为坠落,即滑坡转化为崩塌。有时,由于滑坡后缘产生了许多裂缝,因而滑坡发生后其高陡的后壁会不断的发生崩塌。另外,滑坡和崩塌也有着相同的次生灾害和相似的发生前兆。因此,当厂区发生崩塌、滑坡时,对选矿厂内各种设备,房屋都会带来毁灭性的灾害,甚至发生人员伤亡。同时破坏植被,阻断公路交通,堵塞阿罗河河道,造成巨大的经济损失。
(2)泥石流
泥石流是山区沟谷中,由暴雨、冰雪融水等水源激发的、含有大量泥沙石块的特殊洪流。其特征往往突然暴发,浑浊的流体沿着陡峻的山沟前推后拥、奔腾咆哮而下,在很短时间内将大量泥沙石块冲出沟外,在宽阔的堆积区横冲直撞、漫流堆积,常常给人类生命财产造成很大危害。厂区发生泥石流时,泥石流会摧毁厂区及其设施,淤埋厂区、伤害人员、造成停工停产,甚至使厂区报废。同时摧毁房屋、选矿厂内各种设施,埋没公路、摧毁路基、桥梁,致使交通中断,还可引起正在运行的汽车颠覆,造成重大的人身伤亡事故。泥石流汇入阿罗河,引起河道大幅度变迁,间接毁坏公路及其他建筑物,甚至迫使道路改线,造成巨大经济损失。
7.2.3事故性排放
本项目事故性排放主要包括选矿废水和暴雨时期初期雨水的事故性排放。
选矿废水的事故性排放是指选厂尾水回用系统出现故障时,选矿废水未经处理直接排入项目西侧阿罗河,项目选矿废水中主要含悬浮物、氟化物、磷酸盐,直接排放将导致阿罗河中以上污染物浓度陡然上升甚至超标。根据工程分析,项目在排除故障一小时事故废水产生量1519.435m3/h。
暴雨时期初期雨水的事故性排放是暴雨时期初期雨水未经沉淀处理直接排入阿罗河,降雨时雨水在短时间内汇集,形成地表径流,从而产生对地表的冲刷,地面的污染物和泥沙被冲洗下来,使得初期雨水径流中含有一定浓度的污染物,主要为悬浮物。初期雨水直接排入阿罗河江导致阿罗河中悬浮物浓度陡然上升甚至超标。根据工程分析,项目区10分钟初期雨水量约为601.93m3。
7.2.4酸储罐泄漏事故
项目场地设有硫酸储罐和磷酸储罐。输送管道及储罐存在发生破裂,导致硫酸或磷酸泄漏的危险。浓硫酸遇水大量放热,可发生沸溅。与易燃物(如苯)和可燃物(如糖、纤维素等)接触会发生剧烈反应,甚至引起燃烧。遇电石、高氯酸盐、雷酸盐、硝酸盐、苦味酸盐、金属粉末等猛烈反应,发生爆炸或燃烧。有强烈的腐蚀性和吸水性。一旦管线发生破损泄漏,则对管线周围的环境造成严重的破坏,尤其是对植物和土壤的破坏性较强。硫酸泄漏后渗入土壤会造成土壤酸性;如果流入水体,将会对水体造成相当大的危害,使水体酸性显著增强,严重时导致水生生物死亡。浓硫酸遇水引起强烈反应,会产生浓烈的硫酸烟雾。硫酸雾在空气中扩散污染环境空气,酸雾会毁坏周围的植物及植被,腐蚀周围建筑物,影响周围环境空气,危及周围人群的健康和生命安全。
酸罐区储罐泄漏主要发生在阀门失效、泵泄漏等等,一旦发生泄漏,较短时间内会形成酸雾,危害附近的土壤和植被。同时对厂区的职工也会造成较大的伤害。
因此,当发生酸罐区物料泄漏事故时,应立即采取有效应急措施,对其影响加以控制,降低其泄漏对环境造成的影响。
7.3环境风险防范措施
7.3.1完善风险管理
(1)掌握危险源的基本情况,了解发生事故的可能性及严重程度,搞好现场安全管理。
(2)加强职工安全教育和培训,增强安全意识,严格兑规作业。
(3)对危险源进行定期监测和巡回检查,随时掌握动态变化情况,一旦出现危及安全生产的问题,立即采取措施进行处理。
(4)制定事故应急处理预案(见附件),配备充足、必要的应急救援器材和工具,每年至少进行1次应急预案演习。
7.3.2风险防范措施
(1)在建设过程中应实施完善的地表截、排水措施,以减少或消除降雨形成地面径流对建设工程和场地产生的不利影响。
(2)崩塌的防治措施:
遮挡:即遮挡斜坡上部的崩塌落石。
拦截:对于仅在雨季才有坠石、剥落和小型崩塌的地段,可在坡脚或半坡上设置拦截构筑物,如设置落石平台和落石槽以停积崩塌物质;修建挡石墙以拦坠石;利用废钢轨、钢钎及钢丝等编制纲轨或钢钎栅栏来挡截落石。
支挡:在岩石突出或不稳定的大孤石下面,修建支柱,支档墙或用废钢轨支撑。
护墙、护坡:在易风化剥落的边坡地段,修建护墙,对缓坡进行水泥护坡等。一般边坡均可采用。
镶补沟缝:对坡体中的裂隙、缝、空洞,可用片石填补空洞,可用片石填补空洞,水泥沙浆沟缝等以防止裂隙、缝、洞的进一步发展。
刷坡(削坡):在危石、孤石突出的山嘴以及坡体风化破碎的地段,采用刷坡来放缓边坡。
排水:在有水活动的地段,布置排水构筑物,以进行拦截疏导。
(3)滑坡的防治方案:消除或减轻水的危害;改变滑坡体外形、设置抗滑建筑物;改善滑动带土石性质。
(4)泥石流的防治措施:
A、截洪沟
沿厂区山体修建截洪沟,将洪水引出厂区。截洪沟按该区域50年一遇的洪水情况进行设计,截洪沟上宽1.0m、下宽0.8m、深度1.5m,总长约220m,采用砌体和水泥砂浆砌筑。
B、拦挡工程
对矿石堆场东侧侧砌筑挡土墙,采用浆砌块石砌筑。坡脚设挡土墙,为重力式挡土墙,墙高拟定为8.0m,底下断面宽2.1m,基础埋深为1.0m,分4层堆砌,每层均为高2m的长方体,层与层相互交错堆砌,墙顶宽度0.5m,设计挡土墙200m。
对于防治泥石流,常采取多种措施相结合,比用单一措施更为有效。
(5)减轻崩、滑、流灾害的生物措施主要有:植树造林,改良耕作技术以及改善对生态环境有重要影响的农、牧业管理方式等。
(6)边坡防治工程方案:工业场地内外根据地形,在陡坡、梯坎设浆砌片石护坡。高边坡进行工程治理,治理长度为80m,治理工程采取坡面清方、浆砌石挡墙、挂网锚喷以及监测预警等综合防护措施。防治工程设计参数:边坡岩石物理力学参数建议值:内聚力C=50Kpa,内摩擦角Φ=18°,岩体天然重度为26.4KN/m3。
(7)土地整治工程:工业场地平整、选矿厂房、生活办公方、临时废石堆场、矿石堆场等施工前,先剥离表层熟土临时贮存,后期用于场地内绿化和土地复垦。
(8)针对选矿废水事故性排放典型特点,厂区内设置2个事故应急池,分别位于沉淀池西侧和浓密压滤区西侧,总容积为225m3,可满足项目事故状态下废水储存需求,以确保事故状态废水不外排至阿罗河;针对暴雨时期初期雨水排放典型特点,根据厂区布局及地形情况,可在选矿厂房北侧设置一座容积为120m3的初期雨水收集池。初期雨水经收集后进入回用水池作为选厂补充水,不外排。
7.4风险应急预案
建立应急体系:选厂应建立本单位应急管理体系,落实应急管理机构和人员,建立应急管理机制。
加强应急保障:选厂应健全应急管理制度,对应急所需的通信与信息、应急队伍、应急物资装备、应急经费等从制度上给予有效保障。
应急预案:为防止和减缓环境风险及危害,企业应制定环境风险应急预案,并组织演练,以便在突发事故出现时,有计划、有步骤的及时处理突发事件。应急预案应包括以下主要内容:
(1)应急计划区:设置应急计划区,确定危险目标。应急计划区是指必须制订计划并做好应急准备的区域。
(2)应急组织机构:企业应组建环境风险事故应急组织机构。环境风险事故应急救援指挥中心设在企业综合办公室,负责统一指挥、协调环境风险事故应急救援工作。环境风险事故应急救援指挥中心人员由企业主要负责人及有关管理人员和现场指挥人组成。
(3)预案分级响应条件:根据各个环境风险事故特点设置预案响应条件,规定预案的级别及分级响应程序。
(4)应急救援保障:配备相关应急设施、设备与器材等。
(5)报警、通讯联络方式:规定应急状态下的报警通讯方式、通知方式和交通保障、管制。企业应设置24小时有效的报警装置,24小时的内部、外部通讯联络手段。事故最先发现者,应立即用电话向安全环保科报警。安全环保科在接到报警后,除通知有关部门领导到现场处理外,还应及时向公司领导报警,若事故无法控制,应及时撤离现场,向指挥中心汇报,并向政府有关部门及时报告,及时启动县级或更高级别的应急预案。
(6)应急环境监测、抢险、救援及控制措施。
(7)应急监测、防护措施、清除故障措施和器材。
(8)编制人员紧急撤离、疏散、应急剂量控制、撤离组织计划。
(9)规定应急状态终止程序,事故现场善后处理,恢复措施,邻近区域解除事故警戒及善后恢复措施
(10)应急培训计划:制定应急培训计划,开展应急救援人员的培训和员工应急响应的培训以及社区或周边人员应急响应知识的宣传。具体表现为:经常对全体员工进行环境风险事故相关知识学习和培训,并定期进行技术知识和岗位操作技能的考核。对员工进行事故应急救援预案的学习和演练。
(11)公众教育和信息:通过宣传栏、展板、宣传资料等形式,将编制的环境风险预案分级响应宣传到周边居民区。
建立完善的风险应急预案是防范环境风险的有效措施,应急预案的主要内容见表7.4-1。
表7.4-1 突发事故应急预案
序号 | 项目 | 内容及要求 |
1 | 应急计划区 | 生产区、邻区、附近敏感点 |
2 | 应急组织机构、人员 | 贵州川恒化工股份有限公司、地区应急组织机构、人员 |
3 | 预案分级响应条件 | 规定预案的级别及分级响应程序 |
4 | 应急救援保障 | 应急设施,设备与器材等 |
5 | 报警、通讯联络方式 | 规定应急状态下的报警通讯方式、通知方式和交通保障、管制 |
6 | 应急环境监测、抢救、救援及控制措施 | 由专业队伍负责对事故现场进行侦察监测,对事故性质、参数与后果进行评估,为指挥部门提供决策依据 |
7 | 应急检测、防护措施 | 事故现场、邻近区域,控制和清除事故措施及相应设备 |
8 | 人员紧急撤离、疏散、撤离组织计划 | 事故现场、受事故影响的区域人员,撤离组织计划及救护,医疗救护与公众健康 |
9 | 事故应急救援关闭程序与恢复措施 | 规定应急状态终止程序 事故现场善后处理,恢复措施 邻近区域解除事故警戒及善后恢复措施 |
10 | 应急培训计划 | 应急计划制定后,平时安排人员培训与演练 |
11 | 公众教育和信息 | 对邻近的村庄积极开展公众教育、培训和发布有关信息 |
12 | 记录和报告 | 设置应急事故专门记录,建立档案和专门报告制度,设专门部门负责管理 |
13 | 附件 | 与应急事故有关的多种材料的准备和形成 |
8产业政策、规划相符性及选址合理性析
8.1产业政策的相符性
本项目为磷矿采选项目,产品为酸法加工用浮选磷精矿,不属于《产业结构调整指导目录(2011年本)(修正)》中限制类、淘汰类项目,未使用国家淘汰和限制使用的工艺及设备,符合国家当前产业政策。
8.2矿山生态环境保护与污染防治技术政策分析
本项目与《矿山生态环境保护与污染防治技术政策》的符合性分析见表8.2-1。根据分析结果本项目采取的措施满足《矿山生态环境保护与污染防治技术政策》总体要求。
表8.2-1 本项目与矿山生态环境保护与污染防治技术政策符合性分析
选矿废水、废气处理 | 选矿废水应循环利用,力求实现闭路循环。微循环利用的部分应进行收集,处理达标后排放 | 选矿废水闭路循环利用,不外排。 | 相符 |
8.3与贵州省磷矿采选行业准入条件
贵州省经贸委、省发展改革委、省国土资源厅等三部门联合下发的“关于贵州省磷矿采选行业准入条件”,规定在开阳洋水矿区、瓮福矿区和织金矿区新建磷矿山的设计生产规模必须达到50万吨/年以上,其余区域必须达到10万吨/年以上。本磷矿开采规模为440万吨/年,符合贵州省磷矿采选行业准入条件。
8.4与矿区规划符合性分析
与本矿山相关的规划有《贵州省矿产资源总体规划((2016-2020)》、《贵州省磷矿资源勘查与开发规划》。
(1) 根据《贵州省矿产资源总体规划(2008-2015)》,本矿区属于该规划矿产资源开发利用区域的黔中区,矿业经济分区中的黔中磷铝煤矿业经济区,资源开发分区中的重点开发区域。
(2) 根据《贵州省磷矿资源勘查与开发规划》,随着“十三五”开采规模的扩大,年消耗资源储量将达到1470万t,主要集中在开阳磷矿、瓮福磷矿和织金磷矿三个矿区,本矿山位于瓮安县,属于瓮福磷矿矿区,故本项目是符合《贵州省磷矿资源勘查与开发规划》的。
8.3“三线一单”的相符性
8.3.1资源利用上线
项目使用能源主要是电源和水,项目产品为磷精矿,项目对当地地下磷矿资源有一定的消耗量,但不会突破地区环境资源利用的上线。同时将节约资源的理念应用到实际生产中,符合资源利用上线的要求。
8.3.2环境质量底线
根据区域环境质量监测的数据分析,项目所在地环境状况良好,在落实本报告提出的污染治理措施后,项目污染物均能够稳定达标排放,且项目污染物排放量少,将能较好的维持环境质量现状,满足改善环境质量底线要求。
8.3.3环保规划与负面清单
《福泉市城市总体规划》(2012-2030)中提到:“建设瓮安—福泉磷煤电一体化基地,积极发展精细磷化工,提高磷矿资源和磷产业的深加工和附加值;大力发展循环经济,综合开发利用磷、煤资源和伴生资源,循环利用废弃资源,实现清洁生产,提高磷、煤资源的利用效率。把福泉-瓮安磷煤电一体化基地建设成为黔中经济区中参与国家及国际竞争的重要平台和基本单位、国家重要的磷煤电一体化循环经济工业基地、高效磷复肥和基础化工原料以及精细化工产品生产和出口基地。”等。本项目是将福泉磷矿新桥磷矿的原矿石采选后供贵州川恒生产磷酸,符合《福泉市城市总体规划》(2012-2030)要求。
本项目位于福泉市道坪镇原兴福选厂内,区域没有需要特别保护的动植物资源,通过采取多项环保整改措施,大幅度减少粉尘排放,提高资源的利用率,对改善区域环境质量是有利的。总之,本项目的实施符合《福泉市总体规划》(2012-2030)的要求。
负面清单:本项目位于福泉市道坪镇,福泉磷矿新桥磷矿开采的磷矿石进行浮选,符合《产业结构调整指导目录》(2011年本,2013修订)、《矿山生态环境保护与污染防治技术政策》等相关政策要求,属于鼓励类,符合国家当前产业政策要求。
根据项目所在地负面清单要求,本项目选址和规模均符合当地负面清单要求。
8.4选址合理性分析
(1)地质角度
根据现场勘查结果和建设单位提供资料:项目区内地质稳定性良好,无滑坡、崩塌等不良地质作用,适宜建设本项目。
(2)水土保持
通过本项目水土保持措施的实施,工程防治责任范围内水土流失基本得到有效控制,同时还体现了良好的生态效益、社会效益和经济效益。从水土保持角度讲,工程建设是可行的。
(3)项目选址环境影响分析
根据第5章节各环境要素环境影响预测分析结果,项目采取有效的环保措施的情况下,对区域环境及周边敏感点的影响在功能区质量允许的范围内。合理性分析见表8.4-1。
表8.4-1选址合理性分析一览表
选址要求 | 本项目实际情况 | 符合性 |
|
1.所选场址应符合当地城乡建设总体规划要求 | 项目选址符合《福泉市城市总体规划(2012-2030)》的要求 | 符合 |
|
2.根据其所在地区的环境功能区类别,综合评价其等敏感对象之间合理的位置关系以及合理的防护距离 | 1. 本项目主要大气污染物为破碎粉尘和矿石堆场装卸扬尘,根据6.2章节计算结果,不需设置大气防护距离; 2.环境风险敏感点:本项目不会对周围敏感点造成环境风险和安全威胁。 | 符合 |
|
3.应选在承载力满足要求的地基上,以避免地基下沉的影响,特别是不均匀或局部下沉的影响 | 项目建设场地为采矿区配套工业场地,根据现场勘查和相关资料,场地地基地质结构稳定,能够满足本项目工程建设要求。 | 符合 |
|
4.应避开断层、断层破碎带、溶洞区,以及天然泥石流或滑坡影响区 | 地质资料表明没有断层、断层破碎带、溶洞区,也不是天然泥石流或滑坡影响区 | 符合 |
|
5.禁止选在江河、湖泊、水库最高水位线以下的滩地和洪泛区 | 本项目周边河流为项目西侧横溪河,项目不在其最高水位线以下的滩地和洪泛区 | 符合 |
|
6.禁止选在自然保护区、风景名胜区和其它需要特别保护的区域 | 不属于自然保护区、风景名胜区,也不属需要特别保护的区域 | 符合 |
|
7.防渗要求 | 选厂尾砂库防渗标准按照《贵州省一般工业固体废物贮存、处置场污染控制标准》(52/ 865-2013)防渗系数<1.0×10-13cm/s,危废暂存间防渗标准按照《危险废物贮存污染控制标准》(GB18597-2001及2013年修改单)防渗系数<1.0×10-7cm/s。 | 符合 | |
综合以上分析,本项目选址是可行的。
9清洁生产与总量控制
9.1清洁生产
本次环评清洁生产采用《云南省磷矿采选行业清洁生产评价体系》进行,在评价指标体系中,指标的评价基准值是衡量该项指标是否符合清洁生产基本要求的评价标准。定量化评价指标的评价基准值选取行业清洁生产的先进水平,即对于正向指标,评价基准值采用磷矿采选企业能达到的较高值(即行业先进值)。对于逆向指标,评价基准值采用磷矿采选行业能达到的较低值(即行业先进值)。各项指标的权重值采用层次分析法(AHP)来确定。
本指标体系将磷矿采选企业清洁生产水平划分为两级,即云南省清洁生产先进水平和云南省清洁生产基本水平,对达到一定综合评价指数值的企业,分别评定为清洁生产先进企业或清洁生产企业。

根据目前磷矿采选行业的实际情况,不同等级的清洁生产企业的综合评价指数列于表9.1-1。
表9.1-1 磷矿采选行业不同等级的清洁生产企业综合评价指数

9.1.1清洁生产指标分析
磷矿采选企业及拟建项目的清洁生产定量评价指标项目、各项指标权重及评 价基准值分别见表 8.1-2~表8.1-4,磷矿采选企业及拟建项目的清洁生产定性评价指标项目及分值见表8.1-5。
表9.1-2 产品质量评价指标(合计权重 20)

表8.1-3 资源利用及综合能耗指标(合计权重 20)

表9.1-4 浮选工艺评价指标(合计权重10)

表9.1-5 环境、健康安全评价指标(合计权重20)

表9.1-6 磷矿采选企业清洁生产定性评价指标项目及分值

综上所述,经折算后,本项目清洁生产值为 80.35,本项目达到清洁生产企业要求。
9.1.2 评价结论
根据《云南省磷矿采选行业清洁生产合格单位评价指标体系(试行)》(浮选工艺生产磷矿),磷矿采选行业不同等级的清洁生产企业综合评价指数 P( P≥90,清洁生产先进企业; 80≤P<90,清洁生产企业),本项目浮选的清洁生产综合评价指数为80.35,本项目属于清洁生产企业。为提高本项目的清洁生产水平,需在生产期间加强对生产的管理以及“三废”处置情况,减少水、电等资源使用量,保证生产顺利进行的同时,提高废物的综合利用,降低对周围环境的影响。
9.1.7环境管理要求
对该项目环境管理清洁生产建议如下:
(1)项目建设内容应符合国家、地方和行业有关法律、法规、规范、产业政策、技术标准要求,污染物排放达到国家、地方和行业排放标准、满足污染物总量控制和排污许可证管理要求。
(2)建立健全的环境管理制度,有专门环保管理机构配备专职管理人员,环保设施运行数据、原始记录及统计数据应齐全、真实,落实清洁生产奖惩责任制。
(3)岗位人员进行过岗前培训,取得本岗位资质证书,有岗位培训记录。
(4)建立原材料质检制度和原材料消耗定额管理制度,对能耗、物耗有严格定量考核,对产品质量有考核,生产管理资料完整、记录齐全。合理使用能源,控制蒸汽用量和均匀度,对各生产设备均应按照用水和化学药剂计量装置,明确各车间的能耗指标,并对单位产品实行用料考核。
(5)有完善的岗位操作规程和考核制度,实行全过程管理,有量化指标的项目实施定量管理,所有用水、用电环节安装计量仪表,并制定定量考核制度。
(6)定期委托监测单位对废水、废气、噪声等污染源、污染物进行监测。
(7)服务协议中应明确原辅材料的供应方、协作房、服务方的环境管理要求。
(8)企业内部积极开展环境管理体系认证,实施清洁生产审计。
9.2 总量控制
9.2.1 总量控制的目的
实施污染物排放总量控制,是国家提出的一项控制区域污染,保证环境质量的重要措施之一,同时也是保证区域经济可持续发展的主要措施。总量控制要以当地环境容量及污染物达标排放为基础,以增加的污染物排放量不影响当地环境保护目标的实现,不对周围地区环境造成有害影响为原则。
9.2.2污染物排放总量确定的原则
(1)污染物排放浓度达标原则
污染物排放浓度达到相关排放标准,是确定总量控制指标的基本原则之一,也是企业合法排放污染物的依据,项目所排放的污染物必须首先满足浓度达标排放。
(2)环境质量达标原则
保证区域和流域环境质量达到功能区标准,是环境保护的基本目标,因此区域污染物排放总量必须小于环境容量,即对环境的影响不得超过环境功能区质量标准。
(3)符合当地环境管理部门确定的总量控制指标原则
为保证项目污染物排放总量不突破区域控制计划总量,污染物总量必须小于地方环境保护主管部门下达的总量控制指标。
9.2.3 总量控制因子
根据国家对实施污染物排放总量控制的要求以及本项目污染物排放特点,本评价确定的项目污染物排放总量控制因子为COD、氨氮。
9.2.4项目污染物排放总量控制指标建议
(1)水污染物总量控制指标建议
根据工程分析和污染防治措施可行性论证,营运期生产废水经沉淀后循环回用;生活污水经地埋式一体化污水处理装置,处理达标后回用。故本项目不设置水污染物总量控制指标
(2)大气污染物总量控制指标建议
本项目不涉及二氧化硫、氨氮的排放,故本项目不设置大气污染物总量控制指标。
10环境管理与监测计划
10.1环境管理
项目环境管理是指在建设期和使用期执行和遵守国家、省、市的有关环境保护法律、法规、政策与标准,接受地方环境保护主管部门的环境监督,调整和制定环保规划的目标,协调与有关部门的关系以及一切与改善环境有关的环境管理活动等。
环境管理与环境保护工程措施同等重要,是保证环境质量的重要技术手段。为了确保本项目生产运营期污染物达标排放,减少污染事故的发生,降低环境风险,就必须落实企业环境保护机构和人员,加强环境管理工作,实行对环境污染的有效控制与管理。
10.1.1环境管理机构
为了保证环境管理工作的正常开展,本项目建立了环境管理组织机构。管理组织机构见图10.1-1。

公司将由董事会负责全面工作,并负有法律责任。分管经理为本项目最高领导者,负责组织成立环保科,并聘请有环保工作经验的人员作成员(可在各工段选兼职的环保员)。负责企业日常环境管理与监测的具体工作,落实上级环境管理部门下达的各项环境管理任务,审定厂内各项环境管理规章制度、环境保护年度计划和长远规划等,并协调厂内各部门的环境管理工作。本项目的环境管理和内部环境监测主要依托现厂区相关人员,并适当增加人员,本项目的环境管理人员增加初步定为2人。
10.1.2环境管理机构职责
安全环保部是公司综合环境管理部门,负责对公司内环境保护实行统一的监督管理,并对公司所在区域环境质量全面负责,接受上级环境保护行政部门的监督、检查和指导。具体职责包括:
(1)贯彻执行环境保护法规、政策和标准。
(2)制定并组织实施企业环境保护规划和计划,填报排污申报表和环境统计报表。
(3)监督和检查环保设施日常运行状况,领导和组织本单位的环境监测工作。
(4)组织制定公司环境保护管理的规章制度和主要污染岗位的操作规范,并监督执行。
(5)对全公司职工进行经常性的环境保护知识教育和宣传,提高职工环保意识,增加职工自觉履行保护环境的义务。
(6)组织开展企业清洁生产审核。
(7)推广应用环境保护的先进技术和经验。
(8)除完成公司内有关环境保护工作外,还应接受宜昌市环保局的检查监督,并按要求上报各项管理工作执行情况。
10.1.3环境管理制度
建设单位应建立并执行的环境管理制度包括:
(1)贯彻执行“三同时”制度
项目建设过程中必须认真贯彻执行“三同时”制度。建设单位必须确保防治污染及其它公害的设施与主体工程同时设计、同时施工、同时投入运行,项目竣工后,进行环保竣工验收后,方可投入运行。
(2)执行排污申报登记
按照国家和地方环境保护规定,企业应及时向当地环境保护主管部门申报登记污染物排放情况。经环保部门批准后,方可按分配的指标排放。
(3)环保设施运行管理制度
建立环保设施定期检查制度和污染治理措施岗位责任制,实行污染治理岗位运行记录制度,以确保污染治理设施稳定高效运行。当污染治理设施发生故障时,应及时组织抢修,并根据实际情况采取相应措施(包括减产和停止生产),防止污染事故的发生。
(4)建立企业环保档案
企业应对重点污染源进行定期监测,建立污染源档案,发现污染物非正常排放时,应分析原因并及时采取相应措施,以控制污染影响的范围和程度。
(5)奖惩制度
企业应建立环保工作奖惩制度,对保护和改善厂区环境成绩显著的车间、个人应给予表彰和奖励。对违反环境保护条款规定并造成污染事故的车间或个人,应视情节轻重给予批评教育和处罚。
10.2环境监测
环境监测是企业环境管理的一个重要组成部分,通过监测掌握生产装置排放污染物含量、污染排放规律,评价净化设施性能,制定控制和治理污染的方案,为贯彻国家和地方有关环保政策、法律、规定、标准等提供依据。通过一系列监测数据和资料,对企业环境质量进行综合分析和评价。企业应积极开展废气、废水和噪声等污染监测,并配合当地环境监测部门进行污染源监测。
10.2.1环境监测职责
本项目环境监测机构由安全环保部统一负责,根据公司具体情况,监测任务委托有资质的监测单位进行。安全环保部主要监测职责如下:
(1)制定本企业环境监测的规章制度与年度监测计划。
(2)定期监测建设项目运行期排放的污染物是否符合规定的排放标准,并对主要污染源建立监测档案,给公司环保规划提供依据。
(3)分析所排污染物的变化规律,为制定污染物控制措施提供依据。
(4)配合生产车间参加“三废”的治理工作。
(5)负责企业污染事故调查监测,及时将调查监测结果上报有关主管部门。
(6)开展环境监测科学研究,不断提高监测水平。
10.2.2常规监测
建设单位安全环保部应制定环境监测年度计划,定期进行企业污染源的监测,并配合当地环境监测部门进行污染源年审监测等。本项目主要监测项目、监测频率和监测点位见表10.2-1。
表10.2-1 本项目环境监测计划
时段 | 类别 | 监测项目 | 监测点位 | 频次 | |
施工期 | 施工扬尘 | TSP、PM10 | 施工场界及居民点 | 2次/年 | |
施工噪声 | 连续等效A声级 | 施工场界、居民点 | 1次/季 | ||
废气 | 除尘器排放废气 | 颗粒物 | 废气排放口 | 2次/年 | |
无组织排放粉尘 | 颗粒物 | 厂界无组织排放监控点 | 2次/年 | ||
噪声 | 厂界噪声 | 连续等效A声级 | 厂界外1m处 | 2次/年 | |
环境质量 | 环境空气 | TSP、PM10、SO2、NO2 | 主导风向上、下风 向及居民点 | 1次/年 | |
地表水环境 | pH、SS、COD、NH3-N、总磷、氟化物 | 阿罗河项目上游500m、项目下游500m、1000m处 | 3次/年 | ||
地下水环境 | pH、耗氧量、总硬度、氨氮、硫酸盐、氟化物、溶解性总固体、砷、六价铬 | 两河口村井水取水井 | 1次/年 | ||
声环境 | 连续等效A 声级 | 场界外1m处及周边居民点 | 2次/年 | ||
10.2.3验收监测
在项目建成正式投入运行时,必须对环保设施进行全面验收。根据该项目污染源的状况,环保验收监测工作计划见表10.2.2-2。
表10.2-2 本项目环境验收监测计划
类别 | 监测项目 | 监测点位 | 监测频次 | |
废气 | 除尘器排放废气 | 风量、颗粒物 | 排气筒采样孔 | 监测2天,每天3次,每次连续1h采样 |
无组织排放粉尘 | 颗粒物 | 厂界外10m范围内 | 监测2天,每天3次,每次连续1h采样 | |
噪声 | 厂界噪声 | 等效A声级 | 厂界外1m处 | 监测2天,昼夜1次 |
环境 质量 | 环境空气 | TSP、PM10、SO2、NO2 | 主导风向上、下风 向及居民点 | 连续监测7天 |
声环境 | 等效A声级 | 场界外1m处及周边居民点 | 监测2天,昼夜1次 | |
地表水 | pH、SS、COD、NH3-N、总磷、氟化物 | 阿罗河项目上游500m、项目下游500m、1000m处 | 监测3天,每天1次 | |
地下水 | pH、耗氧量、总硬度、氨氮、硫酸盐、氟化物、溶解性总固体、砷、六价铬 | 两河口村井水取水井 | 监测2天,每天1次 | |
10.2.4监测报告制度
环境管理和监测结果可采用年度报表和文字报告相结合的方式。通常情况下,每次监测完毕,应及时整理数据编写报告,作为企业环境监测档案,并按上级主管部门的要求,按季、年将分析报告及时上报环境保护主管部门。
在发生突发事件情况下,要将事故发生的时间、地点、原因、后果和处理结果迅速以文字报告形式呈送上级主管部门以及兴山县环境保护局和宜昌市环境保护局。
10.3环保设施“三同时”竣工验收清单
“三同时”验收制度是我国环境管理的基本制度之一,是指“新建、改建、扩建项目中的环境保护设施必须与主体工程同时设计、同时施工、同时投产使用”。本项目环保设施“三同时”竣工验收内容见表10.3-1。
表10.3-1 环保设施“三同时”竣工验收清单
时段 | 治理对象 | 措施内容 | 应达到的效果 | |
工 期 | 废水 | 施工废水 | 经隔油池和三级沉淀池处理回用。 | 严禁不经处理任意排放 |
施工人员生活污水 | 依托附近居民区污水处理设施 | 严禁不经处理任意排放 | ||
废气 | 施工扬尘 | 道路和作业面的洒水 | 防止粉尘飞扬和 保持作业面湿度 | |
生态保护 | 占地 | 施工控制在征地范围内 | 尽量减少临时占地 | |
土地绿化、水土流失 | 项目建成后,厂区进行绿化、硬化措施,做好截排水沟及沉淀池等,落实水土保持方案,防止水土流失。 | 绿化环境,改善当地生态系统,控制水土流失。 | ||
噪声 | 施工噪声 | 合理选择施工场地以及施工便道,选用低噪声的设备和机械,加强对噪声设备的维护管理,设置简易档墙等围护设施降噪 | 厂界噪声达到《建筑施工场界噪声限值》(GB12523-2011)标准限值 | |
固体废物 | 施工垃圾 | 资源利用,禁止乱堆放 | 合理回收,防止影响区域环境 | |
生活垃圾 | 由当地环卫部门统一收集后处理 | 及时清运,保持该区清洁卫生 | ||
运营期 | 废气 | 选厂破碎车间 | 厂房密闭,破碎筛分皮带廊及尾渣皮带廊均密闭,破碎、筛分上下料口集气罩、脉冲布袋除尘器处理后经15m排气筒排放。 | 满足《大气污染物综合排放标准》(GB16297-1996)表2中二级标准 |
矿石堆场、尾矿临时堆场 | 设置喷淋装置、堆场三面设置石墙围挡,上面设置顶棚,周围做好绿化。 | 满足《大气污染物综合排放标准》(GB16297-1996)表2无组织排放浓度限值 | ||
运输扬尘 | 精矿和尾砂外运,加强运输道路沿线洒水除尘,并对运输车辆加盖防尘布。 | 减小扬尘对空气造成影响 | ||
食堂油烟 | 经油烟净化装置处理后通过专用烟道至屋顶排放 | 满足《饮食业油烟排放标准》(GB18483-2001)中小型规模要求 | ||
污水处理设备恶臭 | 生物脱臭和活性炭吸附法进行除臭 | 满足《恶臭污染物排放标准》(GB14554-93)中二级新扩改建项目浓度限值 | ||
废水 | 生产废水 | 建设沉淀池,浓缩池及选矿废水回用系统。选矿废水混凝沉淀处理,浓缩澄清后全部回用于生产;沉淀池西侧(容积180 m3)和浓密压滤区西侧(容积45m3)共设置2座事故应急池。 | 废水综合利用不外排,事故废水不外排 | |
初期雨水 | 选矿厂房北侧设置一座容积为120m3的初期雨水收集池,设置围堰及配套管道。200px C15砼地面硬化防渗。 | 初期雨水综合利用不外排 | ||
生活废水 | 设置一座地埋式一体化污水处理装置(处理能力不小于7.2m3/d) | 满足《污水综合排放标准》(GB8978-1996)表4中的一级标准 | ||
噪声 | 生产设备 | (1)厂区设备合理布局,尽量选用低噪声设备。 (2)风机房、空压站密闭隔声,墙体防噪,采用隔声门窗,室内顶和内壁敷设适量吸声材料,风机基座安装减震器,在进、出风口安装弹性接头并加装消声器。 (3)破碎车间、筛分车间墙体防噪设计,高噪声的水泵、循环泵基座采用柔性连接,振动筛、破碎机等高噪声设备安装减震器。 (4)皮带运输机溜槽阻尼及减振降噪,振动筛综合降噪措施。 (5)加强运输车辆管理,进出车辆低速行驶,夜间禁止鸣笛。 (6)加强厂区绿化,特别是厂界侧种植防噪效果好的高大乔木。 | 厂界噪声满足《工业企业厂界环境噪声排放标准》(GB12348-2008)的“2类标准” | |
固废 | 生活垃圾 | 设置移动式垃圾箱集中收集后,委托当地环卫部门定期运至城市垃圾填埋场卫生填埋。 | 固废临时贮存设施需满足《一般工业固体废物贮存、处置场污染控制标准》(GB18599-2001)及修改单的要求 | |
布袋收集的粉尘 | 作为生产原料回用 | |||
尾矿渣 | 经尾矿干排系统脱水后,用于白竹磷矿区Ⅰ号矿段北部采空区井下充填 | |||
污水处理设备污泥 | 定期清运,交由环卫部门卫生填埋 | |||
总磷分析废液 | 设置危废暂存间临时贮存,定期交由有资质单位处置 | 《危险废物贮存污染控制标准》(GB18597-2001)及其修改单 | ||
废机油 | ||||
| 生态保护 | 生态环境 | (1)注重边坡植被恢复,加强厂区绿化。 (2)加强区内野生动物保护。 (3)落实水土保持措施。 | 减缓生态环境影响 |
| 环境风险 | 崩塌、滑坡、泥石流、洪水、事故废水 | (1)在建设过程中应实施完善的地表截、排水措施,以减少或消除降雨形成地面径流对建设工程和场地产生的不利影响。 (2)采取遮挡、拦截、支挡、护墙护坡等工程措施和植树造林等生物措施。 (3)设置厂区事故池(总容积不小于132m3)收集事故废水,循环回用,确保事故废水不进入麻溪河。 | 减缓环境风险影响 |
11环境经济损益分析
11.1环境保护投资估算
本项目的环保投资主要用于废水、废气、噪声、固体废物污染防治及绿化等,经估算,本项目环保设施投资见表11.1-1。本项目的环保投资约为175万元, 占项目建设投资为15000万元的1.2%。
表11.1-1 环保投资估算表
项目 | 治理对象 | 环保设施项目 | 工程投资 (万元) |
大气 污染物 | 施工扬尘 | 道路和作业面的洒水 | 1 |
破碎筛分粉尘粉尘 | 厂房密闭,破碎筛分皮带廊及尾渣皮带廊均密闭,破碎、筛分上下料口集气罩、脉冲布袋除尘器处理后经15m排气筒排放 | 50 | |
矿石堆场、尾砂临时堆场扬尘 | 设置喷淋装置、堆场三面设置石墙围挡,上面设置顶棚,周围做好绿化。 | 8 | |
运输扬尘 | 道路沿线洒水,对运输车辆加盖防尘布 | 1 | |
食堂油烟 | 安装油烟净化器,设置专用油烟排放通道 | 2 | |
污水处理设备恶臭 | 生物脱臭和活性炭吸附法进行除臭 | 列入污水处理设备投资 | |
废水 污染物 | 施工废水 | 设置隔油池和沉淀池 | 3 |
生产废水 | 建设沉淀池,浓缩池及选矿废水回用系统,选矿废水混凝沉淀处理,浓缩澄清后全部回用于生产;设置2座事故应急池。 | 15 | |
初期雨水 | 置一座初期雨水收集池,设置围堰及配套管道,200px C15砼地面硬化防渗。 | 4 | |
生活废水 | 设置一座地埋式一体化污水处理装置 | 20 | |
噪声 | 破碎机、振动筛、空压机、各种风机及水泵、运输车辆等 | 将破碎机、筛分机等高噪声设备布置在密闭车间内,设备加基础垫减震措施。厂房密闭且墙体内侧内衬吸声、隔音措施,安装减震器。厂界种植高大乔木。 | 15 |
固体 废物 | 尾矿渣 | 经尾矿干排系统脱水后,用于白竹磷矿区Ⅰ号矿段北部采空区井下充填 | 20 |
除尘器收尘 | 作为生产原料回用 | - | |
生活垃圾 | 设置移动式垃圾箱收集,委托当地环卫部门定期运至城市垃圾填埋场卫生填埋。 | 1 | |
污水处理设备污泥 | 定期清运,交由环卫部门卫生填埋 | 2 | |
废机油、总磷分析废液 | 设置危废暂存间临时贮存,定期交由有资质单位处置 | 3 | |
生态保护 | 生态环境 | (1)注重边坡植被恢复,加强厂区绿化。 (2)加强区内野生动物保护。 (3)落实水土保持措施。 | 10 |
环境风险 | 崩塌、滑坡、泥石流、洪水、事故废水 | (1)在建设过程中应实施完善的地表截、排水措施,以减少或消除降雨形成地面径流对建设工程和场地产生的不利影响。 (2)采取遮挡、拦截、支挡、护墙护坡等工程措施和植树造林等生物措施。 (3)设置厂区事故池(总容积不小于132m3)收集事故废水,循环回用,确保事故废水不进入麻溪河。 | 20 |
合 计 | 175 | ||
11.2效益分析
本项目总投资15000万元,项目投产后可年产60万吨磷矿精矿(P2O5%约28%)。本项目提高了低品位磷矿资源利用率,为现有企业提供了原料保障。本项目实施后,原料矿品位将得到有效提升,进入反应装置的磷矿石用量将有一定程度削减,从而减少了磷石膏的产生量,同时降低了后续生产装置的能源消耗,具有良好的经济效益。
本项目配套建设了磷矿浆沉淀池、尾矿浓缩及压滤设施,生产废水可做到闭路循环,不排放,生活污水可达标排放。生产过程废气污染物经过除尘装置收集处理后,排放量较小,对周边环境影响小。生产车间采取了防噪设计及隔声、减振、消声等降噪措施,有效控制项目运营期生产噪声对区域声环境影响。本项目生产过程尾矿尾泥可运往矿山采空区回填,废机油和生活垃圾可以得到合理处置,不会对周边环境造成污染。本项目采取的各项污染防治措施具有良好的环境效益。
11.3环境损失分析
本项目营运期环境损失主要表现在废气对环境空气的影响。
根据项目污染影响预测的结果分析,在落实本报告提出的各项污染治理措施情况下,污染物可达标排放,环境空气、声环境和地表水的质量均达到环境功能区的标准,不会对评价范围内生态环境和居民健康、农业、植被等造成明显的影响。12结论
12.1项目概况
贵州川恒化工股份有限公司100万吨/年磷矿选矿项目位于福泉市道坪镇,项目主要新建破碎车间、主厂房、浓缩车间、压滤车间、精矿仓等主要生产设施以及办公生活区、原矿堆场、厂区道路等辅助设施。项目总投资为15908万元,投产后年选原磷矿150万t/a,年产出磷精矿100万t/a。
12.2区域环境质量现状调查结果
环境空气:矿区及周边环境空气NO2、SO2日均值和小时值及TSP、PM10日均值符合《环境空气质量标准》(GB3095-2012)二级标准。
地表水:本次共设置3个地表水监测断面,监测pH值、悬浮物、化学需氧量、高锰酸盐指数、BOD5、氟化物、砷、总磷、NH3-N、石油类共10个项目。W1~W3共三个断面中总磷、悬浮物均超标,W1总磷和悬浮物超标倍数分别为0.25、0.87,W2总磷和悬浮物超标倍数分别为0.49、2.03;W3总磷和悬浮物超标倍数分别为0.97、1.7。由此可见,阿罗河中超标项目是总磷和悬浮物。
总磷和悬浮物超标原因为阿罗河上游企业有寥观皇矿井、黔龙矿井、安龙矿井、安倍公司选矿厂等企业以及民间的无序开采排放的生产生活污废水对阿罗河水质产生了影响。
地下水:除D2山屯泉点各项指标均满足《地下水质量标准》(GB/T14848-2017)Ⅲ类标准要求外,其他D1、D3、D4均超标。D1长滩泉点:总大肠菌群超标9332.33倍;D3桅杆坪泉点:砷超标0.18倍、总磷超标0.2倍;D4新桥泉点:砷超标0.03倍、总磷超标1.89倍,六价铬超标1.60倍。
总磷、砷、六价铬超标的原因主要是附近企业生产和居民生活排放的废水未全部收集导致对周边区域泉点受到污染影响地下水水质。
声环境:项目选厂厂界四周昼夜间噪声值均能满足《声环境质量标准》(GB3096-2008)2类标准要求。
生态环境:项目区周围植被种类组成较为单纯。项目周边地表植被分布较少,自然植被主要为亚热带常绿落叶阔叶混交林、落叶阔叶林,亚热带低山山地常绿针叶林、针阔叶混交林及稀树灌草丛。评价区域内未见珍贵保护野生植物。
12.3环境保护与污染防治措施
12.3.1施工期污染防治措施及环保措施
建设单位与施工单位签订合同时,必须加环境保护职责要求,监督落实本环评提供的施工期污染防治措施,最大限度减少施工期的环境影响。施工期活动属短期行为,其对环境的影响将随施工的结束而消失。
1、生态保护措施
(1)严格做好水土保持工程,减少水土流失。
(2)最大限度减少临时占地。
(3)剥离并保存表层优质土壤,设置规范场地单独存放,避免雨水冲刷;土壤用于绿化的回填土覆盖、植树种草。
(4)合理规划做好土石方的纵向调运,减少临时占地及取土量。临时取土场及时做好水土保持及绿化恢复;
(5)对工程规划的绿化带及临时占地破坏区,及时进行土地整治及植树种草,预防水土流失。
2、施工期地表水污染防治措施要求
(1)施工废水不能随意排放,施工期产生的废水全部导入三格隔油沉淀池处理后,全部回用于施工过程。
(2)做好导排水沟设计,确保雨季区内冲刷雨水尽量导入沉淀池后外排。
(3)施工人员的生活污水依托附近居民污水处理设施。
(4)本工程施工期间应严格控制作业范围,最大程度上保护阿罗河。
(5)水泥和其它建筑材料的堆放应远离阿罗河,选择暴雨径流难以冲刷的地方,各类筑路材料应有防雨遮雨设施。
(6)禁止向阿罗河水体倾倒垃圾、渣土及有毒、有害物质,也不得在河流边随意堆放,以免淋溶液进入阿罗河,并防止施工废水径流至阿罗河,破坏水质。
3、施工期固废污染防治措施要求
(1)施工期生活垃圾集中存放,委托环卫部门清运、卫生填埋。
(2)施工现场废弃的建筑垃圾宜分类回收,产生的碎砖、石、砼块、黄沙等建筑垃圾,应及时收集作为地基的填筑料。各类建材的包装箱袋应派专人负责收集分类存放,统一处置。力求做到工程施工安全文明,整洁卫生,创造一个良好的施工环境。无法利用的做到及时清除。
(3)施工过程应重视表层优质土壤的保存,剥离的表层土事前保存,事后绿化使用,用于项目区内绿化带种植及临时占地的地表层恢复。对剥离的表土层应有专门场地予以临时堆置和保存,为防止雨季水土流失影响,在表土层堆场四周应采取填土草包围护,并设排水沟。
4、施工期空气污染防治措施要求
建设单位必须实施扬尘防治全过程管理,责任到每个施工工序。
(1)土方工程:遇到干燥、易起尘的土方工程作业时,应辅以洒水压尘,尽量缩短起尘操作时间。遇到四级或四级以上大风天气,应停止土方作业,同时作业处覆以防尘网。
(2)建筑材料防尘:施工过程中使用水泥等易产生扬尘的建筑材料,采用防尘布苫盖。尽量减少施工材料的堆存时间,露天堆放地点尽量远离居民区。
(3)建筑垃圾防尘:施工工程中产生的弃土、弃料及其他建筑垃圾,应及时清运。提前洒水湿润后再装车,以减少灰尘污染环境。若在工地内堆置超过一周的,则应采取措施防止风蚀起尘及水蚀迁移。
(4)设置洗车平台:施工期间,应在运输车辆的出口内侧设置洗车平台,车辆驶离工地前,不得带泥上路。出入口固定设置2人的专人保洁组,对进出车辆及道面进行保洁。
(5)运输车辆防尘:进出工地的运输车辆,应用苫布遮盖严实,保证物料不遗撒外漏,并且按照批准的路线和时间进行物料、渣土、垃圾的运输。
(6)施工现场制定清扫、洒水制度,配备洒水设备,并派专人负责洒水、清扫。
(7)绿化工程抑尘:按《城市绿化条件》的要求,项目建筑工程完成后,一周内进行建查无植工作;未进行建植期间,每天洒水一到两次,如遇四级以上大风天气必须及时洒水防尘或加以覆盖。道路或绿地内各类管线敷设工程完工后,一周内要恢复路面或景观,不得留裸土地面。
5.施工噪声防治措施
施工期间应采取如下措施减轻噪声对周围环境和施工人员的影响:
(1)建设单位在施工现场四周应设置临时的屏障设施,使施工期项目区噪声能够满足《建筑施工场界环境噪声排放标准》(GB12523-2011)的要求。
(2)对空压机等强噪音源应采用加减振垫、设隔音间等减震、降噪措施。
(3)加强管理,对动力机械设备定期进行维修和养护,避免因松动部件振动或消声器损坏而增大设备工作时的声级。
(4)尽量减少运输车辆夜间的运输量,施工道路应布置在距离店池岭等敏感点较远的位置。运输车辆在进入施工区附近区域后,要适当降低车速,禁止鸣笛。
(5)对不同施工阶段,按《建筑施工场界环境噪声排放标准》(GB12523-2011)对施工场界进行噪声控制。施工时为避免施工噪声扰民,要合理安排施工时间,合理布局施工现场,减少施工噪声对附近居民的影响。
(6)施工现场合理布局:将施工现场的固定噪声源相对集中,置于远离环境敏感受纳体的位置,并充分利用地形,特别是重型运载车辆的运行路线,应尽量避开噪声敏感区,尽量减少交通堵塞和待车行驶;
(7)对施工人员采取防护措施,如带防护耳塞、经常轮换作业等措施。
(8)由于施工场地距离店池岭等居民点较近,因此本项目原则上不得进行夜间施工。若根据施工要求确需在夜间施工,首先应取得有关部门同意夜间施工的批复,同时搞好施工组织,将大噪声施工活动放在昼间进行,避免在夜间进行大噪声施工,其间中午休息时也必须控制大噪声施工。
(9)加强运输车辆的管理,按规定组织车辆运输,合理规定运输通道;
(10)降低人为噪声,按规定操作机械设备,模板、支架拆卸吊装过程中,遵守作业规定,减少碰撞噪音。少用哨子等指挥作业,而代以现代化设备,如用无线对讲机等。
(11)应与周围居民建立良好关系,对受施工干扰的居民应在作业前做好安民告示,取得社会的理解和支持,共同探讨行之有效的降噪措施以降低施工噪声的影响。
12.3.2运营期污染防治措施及环保措施
1、水污染防治措施
①生活污水
厂区内新建一座地埋式一体化污水处理装置(处理能力不小于7.2m3/d),处理项目生活污水,该部分废水经处理后可达到《污水综合排放标准》(GB8978-1996)表4中的一级标准,之后排入厂区西侧阿罗河。
②生产废水
正常运营情况下,对于选矿厂,应做到雨污分流,要求对原矿堆场、尾砂临时堆场进行地面硬化,四周设置雨污分流围堰,堆场上方应设置钢构防雨棚,防止降雨时堆场废石、尾砂随着雨水外流进入地表水体。
项目厂区内原料堆场、厂区道路等抑尘洒水全部自然蒸发,不外排。
项目生产废水主要是选矿过程中产生的浓密溢流水、精矿脱水、尾矿干排脱水、车间地面冲洗废水等,生产废水经水处理车间混凝沉淀处理后,排至回水池,全部回用于选矿工艺用水及车间地面冲洗,不外排。根据前文第5章分析可知,本项目选厂生产废水全部回用是可行的。
故正常运行生产废水回用于选矿作业不外排,废水污染防治措施可行。
事故状态下选矿废水均临时存放于相应的事故水池不外排。故事故状态下废水也不外排,废水污染防治措施可行。
③初期雨水
根据厂区布局及地形情况,在选矿厂房北侧设置一座容积为120m3的初期雨水收集池。初期雨水经收集后进入回用水池作为选厂补充水,不外排。初期雨水污染防治措施可行。
2、大气污染防治措施
①原矿堆场扬尘
堆场建设时需地面采用水泥硬化,三面设置石墙围挡,设置自动洒水喷头定时洒水,洒水次数根据天气情况而定,多雨时可适当减少洒水次数;此外,在原矿堆场设置钢构防雨棚,这样有利于隔风,同样可以减少扬尘的产生。同时要求企业在干燥大风天气盖设篷布遮盖,企业适时运进原矿石,不大量堆存,同时在装卸矿石过程中尽量降低落差可进一步减少原矿堆场粉尘产生。
②破碎筛分粉尘
选厂粉尘污染源主要是破碎筛分车间。将破碎筛分车间、皮带廊密闭,安装脉冲布袋除尘器处理粉尘后通过15m排气筒排放。
③交通运输粉尘
本项目原料、产品及尾砂运输过程中,会产生运输扬尘。本项目正常运行后产品及尾砂使运输道路车流量变化不大。运输时严格运输车辆管理,不超载,并进行遮盖,防止物料飞扬、抛洒。
④食堂油烟
食堂油烟经油烟净化装置处理后通过专用烟道至屋顶排放。
⑤污水处理设备恶臭
针对项目污水处理恶臭形成的特点,采取生物脱臭和活性炭吸附法进行除臭。并在污水泵站及臭气处理设备四周地上部分进行绿化,进行绿化隔离、种植乔灌木,以最大限度减少恶臭的影响。
3、噪声污染防治措施
①生产噪声
噪声防治措施为:选择低噪音设备,从根本上减少噪声的污染。破碎、筛分设备与楼板、支架之间进行减振处理等减振措施;破碎、筛分及皮带廊进行密闭。安装减震器。加强厂界绿化。采取上述隔声、吸声等措施后,可减噪20dB(A)以上。减噪措施可行。
②交通噪声
为降低交通噪声对沿线居民影响,应采取以下措施:加强运输车辆的管理,合理安排运输时间、控制行车速度、控制汽车鸣笛、禁止夜间运输,在通过环境敏感点时,行车速度不应超过20km/h;加强运输车辆维修和保养,对运输汽车安装消声器,禁止使用超过噪声限值的运输车辆运行;严格控制装载量,严禁超载以及通过增高铁围堰、增设木档扳、编织袋做围挡等方式增加超载。
4、固废防护措施
①尾矿渣
本项目尾矿渣定期运至白竹磷矿区I号矿段北部块段矿山采空区井下充填。
②除尘器回收粉尘
除尘器收集粉尘作为生产原料返回生产工艺用于选矿,不外排。本次评价建议在布袋除尘器下方接料口四周建1250px高围堰。
③生活垃圾
选厂办公生活区设置垃圾桶,生活垃圾交由环卫部门清运。
④废机油
暂存在选厂化验室内设立的危废暂存间,定期交由有资质单位处置。
⑤总磷分析废液
暂存在选厂化验室内设立的危废暂存间,定期交由有资质单位处置。
⑥污水处理设备污泥
污水处理设备污泥定期清运,交由环卫部门卫生填埋。
5、地下水保护措施
①厂区划分为简单防渗区、一般防渗区;一般污染防治区应按规范建设防渗工程,地基土采用原土压(夯)实,垫层宜采用中粗砂、碎石或混凝土垫层,地面应坡向排水口/沟,坡度不宜小于0.3%;对生产车间及外部的装卸区等一般防渗区采取防渗层防渗性能应与1.5m厚粘土层等效;对办公生活区等简单防渗区采取一般地面硬化;
②加强防渗工程施工现场质量管理,施工过程中应拍摄相关影像资料留存备查,施工完成后在隐蔽之前,应对整个防渗层进行全面的渗漏检测;
③项目投运后,应按计划定期对厂区周边地下水上、下游地区进行水质跟踪监测。
6、生态保护措施
为减少工程运行对生态环境的影响,应采取如下措施:
(1)建设单位应编制生态环境保护计划,采取积极可靠的生态环境保护措施,采用预防措施和治理措施相结合、工程措施和生物措施相结合的方法;
(2)编制并积极实施建设项目水土保持方案,伴随着本项目开工建设施工进度及防护需要,对水土保持措施的实施开展应早作出安排,特别是项目区内相关护坡、排水渠修建和关于水土保持防护的工程建设应在项目投产运行前完成,以发挥其控制性及速效性特点;
(3)项目区内的覆土和绿化。道路外缘应高于内侧,坡度为2%,使降雨汇集到排水沟,可避免雨水沿坡面流淌过程中对覆土的冲刷,有利于水土保持。绿化树种选择适合当地生长的树种,草种选择耐旱、繁殖力强的品种。防治水土流失,又可改善自然景观。
12.4环境风险、清洁生产及总量控制
环境风险:本项目生产过程中涉及的主要原铺料是磷矿石、浮选剂、尾矿。根据《危险货物品名表》(GB12268-2012)和《危险化学品名录》(2015版),本项目所涉及的危险化学品包括:硫酸酸、磷酸。类比《危险化学品重大危险源辨识》(GB18218-2009),硫酸、磷酸储存量为0.018t,远小于临界量500t,属于非重大危险源。
项目存在的事故风险源项包括:选矿厂边坡因山体开挖而对其原有地形地貌造成破坏后发生崩塌、滑坡、泥石流、管网泄漏等环境风险。边坡因建厂导致原有地形地貌改变,危石增多,稳定性变差,岩体在自重及降雨等因素的作用与影响下随时有产生崩滑的风险,一旦产生大规模的崩滑,将构成对拟建磷矿选矿工程厂房的部分毁坏及人员伤亡。同时破坏矿山地表、植被,堵塞阿罗河,引起河道大幅度变迁,对拟建厂区生态环境造成巨大的影响。这类地质灾害产生的危害性极大,但采取适当的防范措施,可将发生此类事故的风险值降到最低。
清洁生产:本项目生产工艺与装备、产品指标、资源能源利用指标、污染物排放指标、废物回收利用指标达到国内清洁生产先进水平,建设单位落实环境管理清洁生产措施后,本项目清洁生产水平总体上可达到国内清洁生产先进水平。
总量控制:根据国家对实施污染物排放总量控制的要求、湖北省和襄阳市的相关要求以及本项目污染物排放特点,本评价确定的项目污染物排放总量控制因子为COD、氨氮和工业粉尘三项。项目生产废水及生活污水不外排,因此本项目不设COD和氨氮总量控制指标。
12.5产业政策、选址合理性分析
产业政策及规划:本工程建设项目符合《产业结构调整指导目录》(2011年本,2013修订)、《矿山生态环境保护与污染防治技术政策》等相关政策要求,属于鼓励类,符合国家当前产业政策要求。
该本工程的建设符合国家及地方各级政府矿产资源总体规划要求。同时,本扩建项目在认真落实区域地质环境保护及治理规划的前提条件下,符合区域地质环境保护及治理规划要求。因此,本项目的建设具有较好的规划相容性。
选址的合理性:本项目各方案的要求积极防治措施后,从地质角度、水土保持、环境影响三个角度分析,本项目选址是可行的。
12.6公众参与结论
本次公众参与调查的方式有三种,一是将本项目的基本概况以信息的形式在川恒公司网站上发布,发布有效时间为10个工作日,这个阶段没有反对意见;二是报告编制基本完成后,在川恒公司网站上进行了第二次公示,发布有效时间为10个工作日,公示有效期内尚无公众来电来函提出反对意见;三是以发放公众调查问卷的方式进行,对项目涉及的周边居民、职工和涉及的相关企事业单位进行了广泛调查,收集了社会不同层次人员对该项目建设和污染治理的意见和建议。
本项目公众参与调查依据有关程序及要求进行,调查内容合法有效,调查对象具有代表性,信息真实可靠。调查结果表明:大多数调查对象基本了解本项目,认为本地区环境质量现状尚可,认为本项目建设对当地经济发展有促进作用,都持支持的态度。建设单位认真听取了公众提出的意见,做了相关说明并承诺建设时严格执行环保“三同时”制度,项目建成后加强管理,尽量减少污染物的排放对周围居民的影响。
12.7总结论
贵州川恒化工股份有限公司100万吨/年磷矿选矿项目位于福泉市道坪镇,项目建设符合国家产业政策,项目选址符合相关规划。本项目建成后具有显著的经济效益和社会效益,项目拟采取的废水、废气、噪声污染防治措施可行,固体废物处理处置率为100%,各类污染物可实现达标排放,符合总量控制的要求,区域环境空气、水环境及声环境可符合环境功能区划要求。
综上所述,只要建设单位认真落实本评价提出的各项环保措施,严格执行“三同时”制度及国家相关环保法律法规和标准,加强环境管理,从环境保护的角度,该项目的建设是可行的。
